Крупнейшая бесплатная информационно-справочная система онлайн доступа к полному собранию технических нормативно-правовых актов РФ. Огромная база технических нормативов (более 150 тысяч документов) и полное собрание национальных стандартов, аутентичное официальной базе Госстандарта. GOSTRF.com - это более 1 Терабайта бесплатной технической информации для всех пользователей интернета. Все электронные копии представленных здесь документов могут распространяться без каких-либо ограничений. Поощряется распространение информации с этого сайта на любых других ресурсах. Каждый человек имеет право на неограниченный доступ к этим документам! Каждый человек имеет право на знание требований, изложенных в данных нормативно-правовых актах!

  


 

Система нормативных документов в газовой промышленности
ВЕДОМСТВЕННЫЙ РУКОВОДЯЩИЙ ДОКУМЕНТ

МЕТОДИКА ОЦЕНКИ ФАКТИЧЕСКОГО ПОЛОЖЕНИЯ И СОСТОЯНИЯ ПОДЗЕМНЫХ ТРУБОПРОВОДОВ

ВРД 39-1.10-026-2001

Москва 2001

Содержание

ПРЕДИСЛОВИЕ

ВВЕДЕНИЕ

1 ОБЛАСТЬ ПРИМЕНЕНИЯ И ОБЩИЕ ПОЛОЖЕНИЯ

1.1 Область применения

1.2 Общие положения

2 ОПРЕДЕЛЕНИЕ ОСЕВОЙ ЛИНИИ, ПРОСТРАНСТВЕННОГО ПОЛОЖЕНИЯ И КРИВИЗНЫ ПОДЗЕМНОГО ТРУБОПРОВОДА

2.1 Определение осевой линии трубопровода

2.2 Определение глубины заложения подземного трубопровода

2.3 Определение пространственного положения трубопровода

2.4 Вычисление радиуса прогиба трубопровода

3 МЕТОДЫ ИЗМЕРЕНИЯ И ОПРЕДЕЛЕНИЯ СОСТОЯНИЯ ИЗОЛЯЦИОННЫХ ПОКРЫТИЙ ТРУБОПРОВОДОВ

3.1 Контактные методы измерений

ПРИМЕР 3.1

3.2 Бесконтактные методы измерений тока

ПРИМЕР 3.2

3.3 Измерение поляризационных потенциалов

3.3.1 Экстраполяционные методы

ПРИМЕР 3.3 Измерения по изменению параметров СКЗ

ПРИМЕР 3.4 Измерения в зонах блуждающих токов

ПРИМЕР 3.5 Измерения с двумя ЭС

3.3.2 Метод компенсации

ПРИМЕР 3.6 Измерение поляризационных потенциалов

3.3.3 Метод отключения источника поляризации и экстраполяции на нулевое время отключения

ПРИМЕР 3.7 Экстраполяция поляризационного потенциала на момент t0

3.3.4 Метод "Интенсивной технологии"

ПРИМЕР 3.8

4 ЗАКЛЮЧЕНИЕ

Литература

ПРИЛОЖЕНИЕ

Таблицы и номограммы для определения сопротивления изоляции по величинам затухания сигнала для частот F = 3,1 Гц и F = 1000 Гц.

ДОПОЛНЕНИЕ

Калибровка приемных устройств систем оценки состояния изоляционных покрытий и трассоискателей, не являющихся средствами измерений

ПРЕДИСЛОВИЕ

РАЗРАБОТАН

 

НТЦ "Ресурс газопроводов" ООО "ВНИИГАЗ"

СОГЛАСОВАН

 

Госгортехнадзором РФ письмом № 10-03/974 от 22.12.2000 г.; ООО "ГАЗНАДЗОР" ОАО "ГАЗПРОМ" письмом № 30-1-9/675 от 16.11.2000 г.

УТВЕРЖДЕН

 

Членом Правления ОАО "ГАЗПРОМ" Будзуляком Б.В. 29.01.2001 г.

ВВЕДЕН В ДЕЙСТВИЕ

 

29.01.2001 г.

ВВОДИТСЯ ВЗАМЕН

 

Методики оценки фактического положения и состояния подземных трубопроводов. М., 1992 г.

ИЗДАН

 

Обществом с ограниченной ответственностью "Научно-исследовательский институт природных газов и газовых технологий - ВНИИГАЗ" (ООО "ВНИИГАЗ").

ВВЕДЕНИЕ

"Методика оценки фактического положения и состояния подземных трубопроводов" является практическим руководством для организаций, проводящих обследования подземных трубопроводов без вскрытия грунта.

Настоящая МЕТОДИКА создана на базе "Методики оценки фактического положения и состояния подземных трубопроводов", ВНИИГАЗ, 1992 г.; "Инструкции по интегральной оценке состояния изоляционного покрытия законченных строительством участков трубопроводов на переменном токе", ВНИИГАЗ, 1989 г.; "Интенсивной технологии измерения поляризационных потенциалов", APRT; системного применения современных методик с использованием результатов натурных измерений на трассах трубопроводов ОАО "ГАЗПРОМ": Мострансгаза, Севергазпрома, Тюментрансгаза и др., выполненных в течение 1990-1998 гг.

МЕТОДИКА может применяться для определения глубины заложения трубопровода, для определения его фактического положения в пространстве и кривизны бесконтактными методами путем измерения составляющей электромагнитного поля, создаваемого переменным током, протекающим по трубопроводу от генератора низкой частоты; может применяться для определения состояния изоляционного покрытия, интегральной величины его сопротивления изоляции, интегральной величины площади дефектов, для определения скорости старения изоляционного покрытия, для определения остаточного ресурса изоляционного покрытия, поиска сквозных повреждений в изоляционном покрытии; для оценки защищенности металла трубы катодной защитой по величинам поляризационных потенциалов.

МЕТОДИКА предназначена для предприятий газовой промышленности, в том числе и для организаций, эксплуатирующих любые металлические трубопроводы. Материалы МЕТОДИКИ могут быть использованы в практике научно-исследовательских институтов.

МЕТОДИКА разработана в лаборатории надежности газопроводных конструкций НТЦ "Ресурс газопроводов" ВНИИГАЗа старшим научным сотрудником Сидоровым Б.В., доктором технических наук Харионовским В.В., в ЗАО НИИИН МНПО "Спектр" начальником отдела Мартыновым С.А. и в фирме "Передовой ремонт и обслуживание трубопроводов" (Advanced Pipeline Rehabilitation and Training LTD (APRT)) доктором технических наук Лидсом Д.М. (Leeds J.M.) при активном участии в натурных исследованиях сотрудников лаборатории НГК: м.н.с. Широкова М.А., инж. 1 кат. Бакуленко М.Н., м.н.с. Чуковой Н.Н., к.т.н. Степанова И.В.

1 ОБЛАСТЬ ПРИМЕНЕНИЯ И ОБЩИЕ ПОЛОЖЕНИЯ

1.1 Область применения

Настоящая "Методика оценки фактического положения и состояния подземных трубопроводов" предназначена для методического обеспечения при обследованиях магистральных трубопроводов предприятиями газовой промышленности, в том числе и для организаций, эксплуатирующих любые металлические трубопроводы. МЕТОДИКА может быть также использована в практических работах научно-исследовательскими институтами.

МЕТОДИКА может применяться при определении глубины заложения металлических трубопроводов, при определении их фактического положения в пространстве и кривизны бесконтактными методами путем измерения составляющей электромагнитного поля, создаваемого переменным током, протекающим по трубопроводу от генератора низкой частоты; может применяться для определения состояния изоляционного покрытия и интегральной величины его сопротивления, интегральной величины площади дефектов; для определения скорости старения изоляционного покрытия; для определения остаточного ресурса изоляционного покрытия, поиска сквозных повреждений в изоляционном покрытии; для оценки степени защищенности металла трубопровода катодной защитой по величинам поляризационных потенциалов и по результатам применения технологии "интенсивных измерений".

Настоящая МЕТОДИКА разработана на основе научно-исследовательских работ ВНИИГАЗа [2, 3] с использованием результатов, полученных в полевых условиях на участках газопроводов СЕВЕРГАЗПРОМА, ПЕРМТРАНСГАЗА и др., и служит для определения положения трубопровода в пространстве и состояния изоляционного покрытия на нём с применением технологии "интенсивных измерений", современных технических средств и методик, разработанных во ВНИИГАЗе, при наличии РАЗРЕШЕНИЯ или ЛИЦЕНЗИИ на проведение этих работ аттестованной аппаратурой.

1.2 Общие положения

1.1 Настоящая МЕТОДИКА должна быть использована при обследовании изолированных металлических магистральных трубопроводов с целью определения их положения и состояния.

1.2 МЕТОДИКА предназначена для организаций, эксплуатирующих подземные металлические трубопроводы (газопроводы и любые металлические продуктопроводы), и организаций, проводящих специализированные обследования.

1.3 Основным документом, определяющим объём и конкретные задачи обследования, является задание на проведение обследования трубопровода, а также возможность выполнения дополнительных исследований, позволяющих получить более полную информацию об обследуемом объекте.

1.4 По окончании обследования в течение не более 30 дней в соответствии с заданием рабочая группа составляет общий акт или протокол, в котором обобщаются результаты, полученные на месте обследования участка трубопровода. Акт или протокол подписывают ответственные представители рабочей группы специалистов и заверяет организация, эксплуатирующая обследуемый участок.

1.5 При наличии задания о выдаче заключения по обследуемому участку рабочей группой специалистов подготавливается предварительное заключение, которое после необходимого анализа всех данных измерений уточняется и утверждается руководством организации, выдавшей задание.

1.6 Изложенное выше не исключает возможности проведения дополнительных работ (операций), если это требуется для выполнения поставленных в задании целей. Все эти работы (операции) должны быть подробно освещены в дополнении к акту или протоколу с объяснением цели и необходимости выполнения указанных операций. При этом недопустимо, чтобы действия, совершаемые при обследовании, ухудшали состояние покрытия трубопровода.

1.7 Па участке трубопровода места с повреждением изоляционного покрытия отмечают вешками (колышками) на дневной поверхности над осью трубопровода для дальнейших их измерений локальными методами.

1.8 Результаты электрометрических работ представляют в графическом виде.

1.9 При отсутствии электрометрических данных эксплуатационных измерений, что может иметь место при внеплановых обследованиях, в первую очередь обследуются участки трубопроводов, которые наиболее опасны в коррозионном отношении. Коррозионно-опасными следует считать участки в соответствии с требованиями ГОСТ Р 51164-98:

- горячие участки трубопровода (с температурой транспортируемого продукта выше 40 °С);

- участки с возможными продольными или поперечными перемещениями трубопровода, которые определяют расчетным путем или экспериментально;

- участки трубопровода, уложенного в грунтах, а также в местах с широко развитым овражно-балочным рельефом (склоны оврагов, балок);

- участки трассы с режимом переменной влажности (ручьи, поймы рек, заливные луга, поливные земли, арыки и др.);

- переходы под железными и автомобильными дорогами и выходы трубопровода из грунта на воздушные переходы.

1.10 Участники обследования, прежде чем приступить к нему, должны пройти вводный инструктаж в эксплуатационной организации по технике безопасности и производственной санитарии в соответствии с действующими правилами и инструкциями.

2 ОПРЕДЕЛЕНИЕ ОСЕВОЙ ЛИНИИ, ПРОСТРАНСТВЕННОГО ПОЛОЖЕНИЯ И КРИВИЗНЫ ПОДЗЕМНОГО ТРУБОПРОВОДА

Все работы на трассе любого трубопровода начинаются с поиска осевой линии (проекции осевой линии на дневную поверхность) трубопровода с дневной поверхности, определения глубины заложения трубопровода от его верхней образующей до уровня дневной поверхности, определения пространственных координат этой точки на дневной поверхности и определения кривизны трубопровода на поворотах, балках, оврагах, под водными преградами и на возвышенностях. Для этого используют трассоискатели или другие многофункциональные приборы или системы, состоящие из генераторов и приемных устройств.

Подключение генераторов низкой частоты к трубопроводу с непосредственной связью показано на рис.2.1, а с бесконтактной связью - на рис.2.2.

Рис.2.1 Схема гальванической связи генератора с трубопроводом

Рис.2.2 Схема индуктивной связи генератора с трубопроводом

2.1 Определение осевой линии трубопровода

Для определения проекции осевой линии трубопровода на дневной поверхности необходимо, чтобы преобразователь (датчик), расположенный над трубопроводом, регистрировал минимальный сигнал, излучаемый трубопроводом (рис.2.3, 2.4). Чтобы найти проекцию оси трубопровода на дневной поверхности, необходимо найти место с минимальной величиной сигнала по индикатору приемника. Если пойти по контуру "а" (рис.2.5), и величина сигнала при этом не уменьшится, тогда необходимо увеличить радиус обхода по контуру "b" (рис.2.5). При обходе по контуру "b" при пересечении оси трубопровода сигнал на индикаторе приемника уменьшится почти до нуля. По минимальной величине сигнала на дневной поверхности отмечают точку проекции осевой линии трубопровода на местности. Продолжают движение по контуру "b" до следующего уменьшения величины сигнала на индикаторе приемника и по минимальному его значению делают следующую отметку на местности. По двум отметкам на местности можно провести проекцию осевой линии трубопровода между двумя точками и определить положение и направление трубопровода на местности.

Используя первые две отметки на местности как створ, который дает направление хода трубопровода под землей, находят последующие точки через определенные интервалы и делают отметки на местности.

По результатам отметок мест осевой линии на местности строят проекцию осевой линии трубопровода, углы поворота, радиусы изгиба. Угол поворота определяют продолжением осевых линий до их пересечения и одним из известных методов находят величину угла и радиус изгиба трубопровода.

2.2 Определение глубины заложения подземного трубопровода

Для определения глубины заложения уложенного в грунт трубопровода может быть использован любой трассоискатель или многофункциональное приемное устройство отечественного или зарубежного производства, например БИТ-1 (опытный завод ООО "ВНИИГАЗ", Россия) [30], U-SCAN (C.SCOPE, Enqland).

Определение глубины заложения трубопровода следует производить через каждые 50-100 м и в местах изменения рельефа местности, т.е. в местах изгиба осевой линии трубопровода, а также под шоссейными и железными дорогами [1, 3, 4, 26].

Измерение глубины заложения трубопровода простейшими трассоискателями с одним преобразователем (датчиком) (рис.2.3) следует производить в следующем порядке:

1) Устанавливают вертикально электромагнитный преобразователь и, перемещая его перпендикулярно оси трубопровода на одном уровне над дневной поверхностью, определяют по минимальной величине сигнала на индикаторе приемника (стрелочном, звуковом или ином) осевую линию трубопровода, отмечают на поверхности земли место минимальной величины сигнала по индикатору приемного устройства Х0.

2) Устанавливают электромагнитный преобразователь под углом 45° к дневной поверхности и перемещают его в одну из сторон перпендикулярно оси трубопровода до появления минимальной величины сигнала на индикаторе приемника, отмечают на поверхности земли место минимальной величины сигнала приемного устройства Х1

3) Уже установленный электромагнитный преобразователь под углом 45° к дневной поверхности необходимо перемещать в противоположную сторону от оси трубопровода, также перпендикулярно, до появления на индикаторе сигнала минимальной величины и отметить на поверхности земли место минимального показания величины сигнала приемного устройства Х2.

4) Измеряют длину между нулевыми отметками от Х0 до X1 и от Х0 до Х2 на дневной поверхности и определяют их среднюю величину Хср, которая и будет равна глубине заложения трубопровода, h от его осевой линии

(X1 + X2)/2 = XCP = h.                                                                              (2.1)

Рис.2.3 Определение оси и глубины заложения трубопровода

Рис.2.4 Определение оси и глубины заложения трубопровода по минимальному сигналу и измерение тока в трубопроводе индуктивными преобразователями

Глубину заложения трубопровода с исключением обваловки определяют по формуле

ho = h - hв = Хcр - hв,                                                                                 (2.2)

где h - глубина заложения до оси трубопровода с обваловкой, м; ho - глубина заложения трубопровода от дневной поверхности до осевой линии, м; hв - высота вала относительно уровня дневной поверхности, м (рис. 2.3).

Без обваловки глубину заложения трубопровода h3 до верхней образующей определяют из выражения

h3 = ho - RT,                                                                                               (2.3)

где Rt - радиус трубопровода, м.

В местах изгиба трубопровода, а также в случае обследования параллельных трубопроводов следует производить измерения глубины в обе стороны от осевой линии, причем конечным результатом выбирают среднее арифметическое значение двух измерений

h3 = (X1 + X2)/2 - RT,                                                                               (2.4)

где Х1, Х2 - расстояния слева и справа от осевой линии трубопровода до минимальных значений величин сигналов, м; Rt - радиус трубопровода, м.

Результаты измерений на участке обследования трубопровода следует сравнить с соответствующими требованиями п. 1 и 2 и зафиксировать в таблице.

Глубину заложения трубопровода измеряют и другим способом [7] (рис.2.4; 3.4 и 3.5), реализованном в современных приемных устройствах и трассоискателях с цифровой индикацией, которые позволяют делать вычисления с помощью встроенных контроллеров.

На рис.3.4 схематично показано расположение преобразователей в трассоискателях с дифференциальным включением обмоток. Глубина заложения в таких конструкциях от осевой линии трубопровода до осевых линий нижних преобразователей будет вычисляться по формуле

h = Δh · Н2 / (H1 - H2),                                                                              (2.5)

где h - глубина заложения трубопровода до его осевой линии, м; Δh - расстояние между осевыми линиями нижних преобразователей и осевыми линиями верхних преобразователей; H1, Н2 - дифференциальные разности напряженности магнитного поля нижних и верхних преобразователей, А/м.

На рис.3.5 схематично показано расположение преобразователей, электрически не связанных между собой. Глубина заложения трубопровода в этом случае вычисляется по формуле

                               (2.6)

где h - глубина заложения трубопровода от его осевой линии до осевых линий нижних преобразователей, м; Δh - расстояние между осевыми линиями нижних преобразователей и осевыми линиями верхних преобразователей, м; Н11, Н12 - напряженности магнитного поля, измеренные каждым нижним преобразователем, А/м; H21, H22 - напряженности магнитного поля, измеренные каждым верхним преобразователем, А/м.

Рис. 2.5 Определение положения подземного трубопровода на местности по нахождению осевой линии преобразователем-датчиком приемного устройства

2.3 Определение пространственного положения трубопровода

Для того, чтобы определить пространственное положение трубопровода в точке над трубопроводом, где уже измерена глубина его заложения, необходимо применять спутниковую навигационную систему глобального позиционирования GPS (GPS - Global Positioning Sistem). Для определения места (координат) в точках измерений, расстояний между этими точками и их альтитуды (высоты относительно уровня моря) предпочтительно использовать двухчастотные приемники NAVSTAR/GPS или приемники ГЛОНАСС/GPS, имеющие точность отклонения при определении места (координат) и расстояний между точками измерений до 20 мм. Такая высокая точность необходима для дальнейших расчетов механических напряжений металла трубопровода по его пространственному положению в грунте.

С целью определения координат, горизонтального и вертикального углов, высоты относительно уровня моря и расстояния между точками измерений устанавливают приемное устройство GPS на дневную поверхность в точке измерения глубины заложения трубопровода на проекции его осевой линии как показано на рис.2.6, выполняя все операции в соответствии с инструкцией по эксплуатации на GPS. Для этого, после соответствующей настройки приемника GPS и измерений, записывают для начальной точки (эту точку помечают как реперную) и для последующих точек курсовой угол (К.угол) относительно реперной точки, широту (Ш), долготу (Д), альтитуду (А), расстояние между точками измерений (L), угол наклона (Н.угол) и глубину заложения трубопровода (НО), измеренную трассоискателем, заносят в таблицу для последующего расчета.

Рис. 2.6 Использование системы глобального позиционирования (GPS) в точках измерения глубины заложения трубопровода

Угол наклона осевых линий трубопровода между двумя точками измерений вычисляется по формуле

Н.угол = arc sin ((Ai+1 - Ai - Hoi+1 + Hoi)/L) [градус],                             (2.7)

где Ai - предыдущая величина альтитуды, измеренная в точке i; Ai+1 - последующая величина альтитуды, измеренная в точке i+1; Hoi - глубина заложения трубопровода от дневной поверхности до его осевой линии, измеренная в точке i; Hoi+i - глубина заложения трубопровода от дневной поверхности до его осевой линии, измеренная в точке i+1; L - расстояние, измеренное между точкой i и точкой i+1; arc sin(...) - тригонометрическая функция.

Таблица 2.1

Измеренные и вычисленные величины пространственного положения

№ измерения

0 (Репер)

1

2

4

4

К.угол

0

 

 

 

 

Ш

 

 

 

 

 

Д

 

 

 

 

 

А

 

 

 

 

 

L

0

 

 

 

 

НО

 

 

 

 

 

Н.угол

0

 

 

 

 

2.4 Вычисление радиуса прогиба трубопровода

Для определения радиуса прогиба (Rnp) участка подводного или подземного металлического сооружения (рис.2.7) измеряют глубину заложения трубопровода в трёх точках и более на одном уровне дневной поверхности, группируя эти точки измерений по три на равных расстояниях между каждым измерением глубины заложения трубопровода для последующего вычисления фактического радиуса прогиба трубопровода [4].

Рассмотрим случай, когда H1 = H3 при ограничениях:

H2 > H1; H2 > H3 и L1 = L2 = L.                                                                  (2.8)

Сначала найдем величину стрелы прогиба трубопровода Нс по формуле

Hc = H2 - H1 = H2 - H3,                                                                              (2.9)

где H1, H2, Н3 - глубины заложения трубопровода в точках измерения, м;

L1, L2, L - расстояние между точками измерения глубины заложения на дневной поверхности, м;

Нс - величина стрелы прогиба трубопровода, м (рис. 2.7).

Величину радиуса прогиба трубопровода Rnp находим из выражения

Rnp = L2/(2Hc) + Hc/2,                                                                              (2.10)

где Rnp - радиус прогиба трубопровода, м.

Рассмотрим второй случай вычисления радиуса прогиба трубопровода, когда измеренные глубины залегания трубопровода отличаются по крайним точкам при равных расстояниях между точками измерения, при условии

H1 > H3 и L1 = L2 = L.                                                                                (2.11)

Рис. 2.7 Измерение глубины заложения трубопровода под водной преградой с помощью трассоискателя и вычисление радиуса прогиба (Rnp) трубопровода

Вычислим величину стрелы прогиба при тех же обозначениях:

Нс = Н2 - Н1 + (Н1 - Н3) / 2 = Н2 - Н3 - (H1 - Н3) / 2.                               (2.12)

В соответствии с условием (2.11) и вычисленной величиной стрелы прогиба вычисляется радиус прогиба трубопровода по формуле

Rnp = L2 / (2 Нс) + Нс/2.                                                                           (2.13)

Если сделать несколько измерений на подводном переходе или на подземном участке трубопровода и вычислить радиус прогиба для различных комбинаций троек измеренных глубин заложения и различных расстояний между точками измерений, то можно вычислить среднюю величину радиуса прогиба трубопровода

R*np = (Rnp1 + Rnp2 + … + Rnp.n)/n,                                                          (2.14)

где R*np - средняя величина радиуса прогиба трубопровода, м; п - количество

вычисленных величин радиуса прогиба на этом участке трубопровода.

Из серии измерений, выполненных на определенном участке трубопровода, можно найти минимальную величину вычисленного радиуса прогиба трубопровода, если имеется такая необходимость.

3 МЕТОДЫ ИЗМЕРЕНИЯ И ОПРЕДЕЛЕНИЯ СОСТОЯНИЯ ИЗОЛЯЦИОННЫХ ПОКРЫТИЙ ТРУБОПРОВОДОВ

Развитие подземного трубопроводного транспорта предъявляет все более жесткие требования к состоянию изоляционного покрытия. Для обеспечения надежной работы подземных трубопроводов [1] требуется применять высокопроизводительные методы оценки состояния изоляционных покрытий протяженных подземных сооружений.

Практические обследования состояния изоляционного покрытия участков подземных металлических трубопроводов в настоящее время сводятся к определению состояния изоляционного покрытия и мест его повреждения. При этом используются как контактные методы измерений [2, 6] на переменном токе, так и бесконтактные [3, 7, 9, 12, 26, 27]. Кроме бесконтактных методов на переменном токе используются бесконтактные методы измерения постоянного тока, протекающего по металлическому трубопроводу от станции катодной защиты (СКЗ), с использованием датчиков Холла, феррозондов и других датчиков, которые чувствительны к постоянным токам, протекающим по протяженным металлическим сооружениям.

Контактные и бесконтактные методы измерений переменных и постоянных токов, протекающих по протяженному трубопроводу, позволяют оценивать состояние изоляционного покрытия, величину электрического сопротивления изоляции трубопровода, места повреждения изоляционного покрытия, а также определять места сквозных повреждений изоляционного покрытия и участки подземного металлического трубопровода, требующие более детальных обследований другими методами, которые будут рассмотрены ниже. С помощью измерений постоянного тока в трубопроводе бесконтактными методами, кроме оценки состояния изоляционного покрытия, дополнительно можно определять распределение выпрямленного тока катодных станций и измерять его величину практически для всей зоны действия СКЗ.

Перечисленные выше методы интегральной оценки состояния изоляционных покрытий будут мало эффективны на площадках подземных трубопроводов компрессорных, насосных и газораспределительных станций, так как трубопроводы на этих площадках имеют много взаимных пересечений, и измеренная величина сигнала может быть искажена на 20 % и более.

Ниже рассматриваются методы измерений переменных электрических напряжений и токов на линейной части трубопровода для последующего определения состояния изоляционного покрытия.

3.1 Контактные методы измерений

Для определения состояния изоляционного покрытия используют контактные методы измерения сигналов на переменном токе, которые можно производить на различных частотах от единиц герц до десятков килогерц. Для этого используют генераторы переменного тока или модуляторы постоянного тока и приемные устройства, настроенные на фиксированные частоты и имеющие высокое входное сопротивление от одного МОм и более.

Измерения начинают после подключения генератора или модулятора к электрическому выводу от трубопровода на контрольно-измерительном пункте (КИП) трубопровода, с одной стороны, и к временному заземлению или к выводу КИП параллельного трубопровода, с другой стороны. Вход приемного устройства подключают одним проводом к измерительному выводу следующего КИПа, а другим проводом - к измерительному электроду, устанавливаемому в грунте, например, в точке А (В, С,...), как показано на рис.3.

После всех настроек генератора и приемника в соответствии с инструкцией по эксплуатации на эти приборы производят измерения величин сигналов. Измеряют величину сигнала, например, в точке А (рис.3), делая не менее трех отсчетов, а их результаты записывают в таблицу. Следующее измерение производят в точке В, также делая не менее трех отсчетов; измеряют расстояние между точками измерений А и В, результаты которых также записывают в таблицу. Далее измеряют величину сигнала в следующей точке, например, в точке С, и расстояние между точками измерений В и С и т.д. После этого вычисляют затухание сигнала (α) по формуле [3]

α = 2000 · lg (Ua/Ub)/La-b,                                                                         (3.1)

где α - затухание сигнала между точками измерений А и В, мБ/м; Ua - величина сигнала, измеренная в точке В, мВ; Ub - неличина сигнала, измеренная в точке В, мВ; La-b - расстояние между точками измерений А и В, м.

Примечание. Индексы физических величин даны строчными буквами здесь и ниже.

ПРИМЕР 3.1

Рассмотрим в качестве примера измерения сигналов приемником типа УДИП-1м на трубопроводе диаметром 1220 мм с пленочным изоляционным покрытием и сроком службы трубопровода 9 лет. Генератор подключен к трубопроводу в девяти километрах от места первого измерения. Частота генератора Fг равна 3,1 Гц. Величина сигнала, измеренная в первой точке около КИП (рис.3), Ua составила 225 мВ. Величина сигнала около второго КИПа, находящегося на расстоянии La-b = 1350 м, Ub составила 190 мВ (таблица 3.1).

Рис. 3 Схема подключения генератора (модулятора) и измерение сигналов переменных напряжений по длине трубопровода приемным устройством, например, типа УДИП-1 м

Таблица 3.1

Измеренные напряжения на интервале А-С

Количество отсчетов

Измеренные величины напряжения в точках, мВ

Ua

Ub

Uс

1

225

185

110

2

220

195

115

3

230

190

110

4

 

 

120

5

 

 

120

Средняя

225

190

115

Теперь по формуле (3.1) вычислим величину затухания сигнала:

αa-b = 2000 · lg (Ua/Ub)/La-b = 2000 · lg (225/190) /1350 = 0,109 мБ/м.

Из таблиц или из номограммы для частоты F = 3,1 Гц и диаметра трубопровода Дт = 1220 мм находим интегральную величину сопротивления изоляционного покрытия для этого интервала, которое равно Rи = 7800 Ом·м2. Состояние изоляционного покрытия этого интервала характеризуется как ХОРОШЕЕ, и имеющее САМЫЕ МЕЛКИЕ ОДИНОЧНЫЕ ДЕФЕКТЫ в покрытии площадью Sд = 0,016 мм22 на каждом квадратном метре поверхности покрытия.

Теперь измерим величину сигнала в точке С, находящейся на расстоянии Lb-c, равном 800 м от предыдущей точки измерения В. Измеренная величина сигнала Uc в точке С равна 115 мВ. Вычислим величину затухания сигнала между измерениями в точках В и С по формуле (3.1):

αb = 2000 · lg (Ub/Uc)/Lb = 2000 · lg (190/115)/800 = 0,545 мБ/м.

Аналогично, из таблиц или с помощью номограммы по величине затухания сигнала, находим величину сопротивления изоляционного покрытия RH на интервале измерений между точками А и В, которое равно 500 Ом·м2.

По эмпирической формуле с учетом исследований [13] найдем максимальную интегральную величину площади сквозного дефекта Sд на каждом квадратном метре площади изоляционного покрытия трубопровода

                                                                                (3.2)

где к = 1·106 - эмпирический коэффициент пропорциональности Ом2·м2·мм2;

Rи - сопротивление изоляционного покрытия на площади одного квадратного метра, Ом·м2.

Изоляционное покрытие на этом интервале характеризуется как ПЛОХОЕ и имеет сквозные дефекты в покрытии площадью

на каждом квадратном метре поверхности трубопровода. Графики интегральных величин сопротивления и интегральных величин площади оголения металла трубопровода показаны на рис.3.1а и 3.1б. Следовательно, необходимо более детальное обследование этого интервала с меньшим шагом между точками измерений В и С.

Теперь проведем измерения внутри интервала В-С в точке D на расстоянии Lb-d, равном 200 м от точки В (таблица 3.2). Средняя величина сигнала составила величину Ud, равную 175 мВ. Вычислим величину затухания сигнала между точками измерений В и D по формуле (3.1) и получим

αb-d = 2000 · lg (Ub/Ud)/Lb-d = 2000 · lg (190/175)/200 = 0,357 мБ/м.

Таблица 3.2

Измерение напряжения на интервале B-F

Количество измерений

Измеренные величины напряжения в точках, мВ

Ub

Ud

Ue

Uf

1

185

170

120

110

2

190

180

125

120

3

195

175

120

120

4

 

170

130

130

5

 

180

130

120

Средняя

190

175

125

120

Из таблиц или из номограммы по величине затухания сигнала найдем величину сопротивления изоляционного покрытия на этом интервале B-D. Величине затухания сигнала соответствует величина сопротивления покрытия Rи = 1020 Ом·м2, которое характеризуется как УДОВЛЕТВОРИТЕЛЬНОЕ и имеет допустимые мелкие сквозные дефекты в изоляционном покрытии до величины

на каждом квадратном метре поверхности трубопровода.

Теперь измерим величину сигнала Ue в точке Е, отстоящей от точки D на расстоянии Ld, равном 100 м. Средняя величина сигнала равна 125 мВ. По формуле (3.1) вычислим величину затухания сигнала на интервале между точками измерений D и Е

αd.e = 2000 · lg (Ud/Ue)/Ld = 2000 · lg(175/125)/100 = 2,92 мБ/м.

Из таблиц или из номограммы по величине затухания сигнала найдем величину сопротивления изоляционного покрытия на этом интервале D-E. Величине затухания сигнала соответствует величина сопротивления покрытия Rи, равная 30 Ом·м2, которое характеризуется как ОЧЕНЬ ПЛОХОЕ и имеет сквозные дефекты в изоляционном покрытии до

на каждом квадратном метре поверхности трубопровода.

Теперь измерим величину сигнала Uf в точке F, отстоящей от точки Е на расстоянии Le-f, равном 100 м. Средняя величина сигнала равна 120 мВ. По формуле (3.1) вычислим величину затухания сигнала на интервале между точками измерений Е и F

αe-f = 2000 · lg(Uc/Uf)/Le-f = 2000-lg(l25/120)/100 = 0,355 мБ/м.

Из таблиц или из номограммы по величине затухания сигнала найдем величину сопротивления изоляционного покрытия на этом интервале E-F. Величине затухания сигнала соответствует величина сопротивления покрытия Rи, равная 1030 Ом·м2, которое характеризуется как УДОВЛЕТВОРИТЕЛЬНОЕ и имеет сквозные мелкие дефекты в изоляционном покрытии в небольшом количестве площадью до

на каждом квадратном метре поверхности трубопровода.

Рис.3.1а Фрагмент интегральных величин сопротивлений изоляционного покрытия на интервалах участка трубопровода А-С, определенных по таблицам (или номограммам) для частоты сигнала 3,1 Гц и для диаметра трубопровода DT = 1220 мм

Рис.3.1б Фрагмент интегральных величин площадей дефектов в покрытии на интервалах участка трубопровода А-С

Графики интегральных величин сопротивления и интегральных величин площади оголения металла трубопровода показаны на рис.3.2а и 3.2б. Из рассмотрения результатов этих интервалов видно, что наибольшая интегральная величина площади дефектов находится на интервале между точками измерений D и Е. На этом интервале необходимо провести дополнительные измерения с шагом 10 м для уточнения места дефекта, начиная от точки D, а результаты запишем в таблицу 3.3.

Таблица 3.3

Измеренные напряжения на интервале D-E

Кол-во измерений

Измеренные величины в точках, мВ

Ud

U1

U2

U3

U4

U5

U6

U7

U8

1

170

175

175

140

125

125

125

120

125

2

180

170

170

135

125

130

125

125

125

3

175

175

175

135

125

125

125

125

125

4

170

175

170

140

130

125

120

125

120

5

180

175

170

140

125

125

125

125

125

Среднее

175

174

172

138

126

126

124

124

120

По результатам измерений средних значений напряжений в каждой точке построим график, показанный на рис.3.3, из которого видно, что дефект в покрытии находится на отрезке между точками измерений 2 и 4, т.е. в окрестности точки 3.

Теперь вычислим величину затухания сигнала в точках 2 и 4, расстояние между которыми L2-4 равно 20 м. По формуле (3.1) вычислим величину затухания сигнала на этом отрезке

α2-4 = 2000 · lg (U2/U4)/L2-4 = 2000 · lg (172/126)720 = 13,5 мБ/м,

что соответствует величине сопротивления Rи около 7,2 Ом·м2 и площади оголения металла трубопровода около

На измеренных интервалах и только на тех интервалах, где величины сопротивлений изоляционного покрытия менее 500 Ом·м2, обязательно измеряются поляризационные потенциалы для оценки катодной защищенности металла трубопровода от почвенной коррозии. Для этого используется один из известных методов измерений поляризационных потенциалов: метод синхронного отключения нескольких источников поляризации, широко применяемый как в России, так и в странах Запада под названием "интенсивная технология" [6, 13]; один из экстраполяционных методов [14]; метод компенсации [15] или метод вспомогательного электрода [14].

Рис.3.2а График интегральных величин сопротивлений изоляционного покрытия на отрезках в интервале B-F

Рис.3.2б График интегральных величин площади дефектов в покрытии на отрезках в интервале B-F

Рис.3.3 График измеренных напряжений переменного тока с локализацией места дефекта

Измерения напряжений контактными методами на других частотах для приемника типа УДИП-1М или других приемных устройств с целью определения величин сопротивлений изоляционного покрытия по величинам затухания сигнала для различных диаметров трубопровода приведены в ПРИЛОЖЕНИИ к этой методике. Определение скорости старения изоляционного покрытия на интервалах между точками измерений или ресурса покрытия на этих интервалах будет рассмотрено ниже.

3.2 Бесконтактные методы измерений тока

Для измерения переменного тока, протекающего в подземном трубопроводе, применяются приемные устройства с бесконтактными преобразователями электромагнитного поля на фиксированных и стабильных частотах, сигналы которых преобразуют в постоянный ток. При применении в качестве бесконтактных преобразователей катушек индуктивностей, датчиков Холла или феррозондов с дифференциальным включением величина измеряемого переменного тока определенной частоты, протекающего по подземному трубопроводу, будет определена выражением

i = 2π · (hв - hн) · Нв · Нн / (Нн - Нв),                                                        (3.3)

где i - измеряемая величина переменного тока, A; hв и hн - расстояния от осевой линии трубопровода до осевой линии верхних датчиков и до осевой линии нижних датчиков, м; Нв и Нн - величины напряженности электромагнитного поля, измеренные на выходах верхней пары преобразователей и нижней пары преобразователей, А/м (рис.3.4)

При использовании преобразователей с независимыми выходными сигналами от каждого преобразователя измеряемый ток будет определяться более сложным выражением

(3.4)

где НВ1, НВ2 - величины напряженности электромагнитного поля, измеренные на выходах каждого верхнего преобразователя, наведенные электромагнитным полем трубопровода, А/м;

НН1, НН2 - величины напряженности электромагнитного поля, измеренные на выходе каждого нижнего преобразователя, наведенные электромагнитным полем трубопровода, А/м (рис.3.5).

Такие сложные вычисления хорошо реализуются с применением вычислительной техники, когда обработка сигналов производится программно-аппаратурными средствами, решаемыми специальными контроллерами, как, например, в приемниках типа C-SCAN и др.

Рис.3.4 Схематичное расположение преобразователей с дифференциальным включением преобразователей (а) и их сигналов (б)

Рис. 3.5 Схематичное расположение преобразователей с раздельными выходными сигналами

Затухание токов α, протекающих по трубопроводу между точками измерений, вычисляется по формуле

α2 = 2000 · lg(i1 / i2) / L1-2 мБ/м,                                                              (3.5)

где i1 и i2 - токи, измеренные в точке 1 и в точке 2, мА; L1-2 - расстояние между точками измерений этих токов, м; lg(i1 / i2) - десятичный логарифм отношения измеренных токов.

По величине затухания тока α по таблицам или по номограммам для определенной частоты сигнала и определенного диаметра трубопровода находят интегральную величину сопротивления изоляционного покрытия Rи, отнесенную к одному квадратному метру поверхности трубопровода. Далее по эмпирической формуле  (3.2) вычисляют интегральную величину площади дефекта на одном квадратном метре этого изоляционного покрытия. Для вычисления скорости старения изоляционного покрытия подземного трубопровода и определения его ресурса используется номограмма зависимости минимальных величин постоянных времени старения изоляционных покрытий от величин удельного электрического сопротивления грунтов и от конструкции основных типов изоляционных покрытий, приведенная на рис.3.11. В первую очередь вычисляется интегральная величина сопротивления изоляционного покрытия интервала R0 на момент начала его эксплуатации по формуле

R0 = Rи · ехр (Т/τ) Ом·м2,                                                                        (3.6)

где R0 - величина сопротивления изоляционного покрытия на момент начала эксплуатации трубопровода, Ом·м2; Rи - величина сопротивления изоляционного покрытия, определенная на настоящий момент времени, Ом·м2; Т - время эксплуатации трубопровода с данным покрытием, годы; τ - постоянная времени данного покрытия, определенная по номограмме на рис.3.11, годы.

Зная величину R0, можно определить величину сопротивления изоляционного покрытия на любой заданный год эксплуатации этого покрытия Rит, которое было несколько лет назад или которое будет через несколько лет в будущем. Величина Rит вычисляется по формуле

Rит = R0 · exp(-Т/τ),                                                                                 (3.7)

где Т - любой год эксплуатации трубопровода до момента обследования покрытия или любой год эксплуатации в будущем, год.

Эта формула позволяет прогнозировать изменение состояния изоляционного покрытия и определять ресурс или старение покрытия.

Вычислим остаточный ресурс изоляционного покрытия до момента времени, когда величина сопротивления его ухудшится до величины Ri £ 500 Ом·м2, т.е. по нашей классификации покрытие станет ПЛОХИМ

Тост = τ · ln(Rи / Ri) лет,                                                                           (3.8)

где ln(Rи / Ri) - натуральный логарифм отношения величин сопротивлений изоляционного покрытия; Ri - задаваемая величина, до которой состояние изоляционного покрытия ухудшится и станет ПЛОХИМ, т.е., по нашей классификации, Ri £ 500 Ом·м2.

Тогда ухудшение состояния изоляционного покрытия (или скорость его старения) можно вычислить по данным, полученным во время обследования участка трубопровода, на любой наперед заданный год эксплуатации трубопровода по формуле

Rиi = Rи · ехр (-Ti/τ) Ом·м2,                                                                     (3.9)

где Rи - интегральная величина сопротивления изоляционного покрытия участка трубопровода на момент его обследования, Ом·м2; Rиi - прогнозируемая интегральная величина сопротивления изоляционного покрытия на i-ый год эксплуатации участка трубопровода после момента его обследования, Ом·м2; Ti = 1, 2, 3,... i - прогнозируемое время эксплуатации участка трубопровода после момента обследования, годы; τ - постоянная времени данного покрытия, определяемая по номограмме на рис.3.11, годы. Откуда видно, что величина сопротивления изоляционного покрытия в процессе эксплуатации будет каждый год уменьшаться на некоторую величину.

А теперь рассмотрим технологию измерения токов в трубопроводе бесконтактными системами (например, с применением системы C-SCAN). На рис.3.6 показана схема подключения генератора (СПОСОБ-1) к подземному трубопроводу и измерение сигналов, излучаемых трубопроводом от протекающего по металлическому трубопроводу тока. Этот способ применяется, в основном, для однониточных систем трубопроводов с одним или двумя приемными устройствами.

Рис. 3.6 СПОСОБ-1. Генератор подключен между выносным заземлением и трубопроводом

На рис.3.7 показан фрагмент условной конструкции внешней образующей металла трубопровода, изоляционного покрытия и сквозного дефекта в изоляционном покрытии. Показаны также электрические эквиваленты металла трубопровода, состоящие из активного сопротивления RT0 и индуктивности Lт; изоляционного покрытия, состоящего из активного сопротивления Rиз и электрической емкости металл-грунт Сиз; сквозного дефекта в изоляционном покрытии, состоящего из поляризационного сопротивления Rп, сопротивления электролита в дефекте Rэ, поляризационной емкости границы металл - электролит Сп; активного сопротивления грунта Rгp и токов, протекающих между двумя точками измерений, до и после сквозного дефекта i1 и i2. Теория расчета сигналов до и после дефекта рассмотрена в работе "О расчете электрических параметров трубопроводов" Б.В. Сидорова и Л.Ф. Щербаковой.

Рис. 3.7 Фрагмент условной конструкции сквозного дефекта в изоляционном покрытии на участке трубопровода с электрическим эквивалентом участка трубопровода

При подключении генератора системы C-SCAN или любой другой аналогичной системы к электрическому контакту трубопровода на контрольно-измерительном пункте (рис.3.6) величину тока генератора устанавливают такой, чтобы в 30-60 м от места подключения генератора можно было бы зарегистрировать приемником этой системы максимальный сигнал, который может пропустить приемник без искажения. Если увеличить величину тока генератора до 700-800 мА, то первое измерение необходимо производить на большем расстоянии от места подключения генератора, где будет принят сигнал от трубопровода без искажений. Чтобы проконтролировать участок образовавшейся "мертвой зоны", от генератора до первых двух-трех измерений, переносят и устанавливают заземлитель генератора ближе к трубопроводу на расстоянии 3-5 м, снижают величину тока генератора примерно в 10 раз (до 70-90 мА) и измеряют участок пропущенной "мертвой зоны". В этом случае образуется новая «мертвая зона», но уже длиной 5-10 м от места подключения генератора к трубопроводу. О достоверности измерений "мертвой зоны" будет указывать равенство величин затухания перекрываемых отрезков трубопровода, измеренных в тех же точках.

Для обследования относительно протяженного участка трубопровода необходимо выполнить несколько условий:

ПЕРВОЕ - как можно дальше установить заземлитель генератора (на 30-60 м) перпендикулярно проекции осевой линии трубопровода,

ВТОРОЕ - увеличить подаваемую на трубопровод мощность сигнала увеличением тока генератора до 900 мА.

Однако при этом возникает НЕДОСТАТОК - образуется "мертвая зона", которая определяется максимальной величиной порогового (до его ограничения) сигнала приемника, пропускающего его в тракт обработки без искажения, и влиянием на измеряемый сигнал наведенного электромагнитного поля от кабеля заземления. Поэтому "мертвая зона" становится значительной.

На рис.3.8-3.10 показаны технологические схемы обследования параллельных трубопроводов с подключением генератора по СПОСОБУ-2, т.е. между двумя трубопроводами. Такое подключение генератора и технология процесса измерений значительно сокращают время обследования относительно протяженных участков трубопроводов.

Изложенное выше проиллюстрируем на примере обследования участка газопровода.

ПРИМЕР 3.2

Возьмём фрагмент натурного обследования третьей нитки газопровода УХТА-ТОРЖОК диаметром DT = 1420 мм с полиэтиленовым покрытием на пикетах ПК 1121 и ПК 1122. Нитка газопровода эксплуатируется с 1978 г. Обследования проводились в летние периоды 1996 и 1997 гг. Общая протяженность участка от 585 м ПК 1121 до 490 м ПК 1122 составляет 895 м. Средняя величина удельного электрического сопротивления грунта ρгр на этом участке газопровода составляет 50 Ом·м.

Рис.3.8 СПОСОБ-2. Одновременное обследование двух параллельных трубопроводов
Генератор подключен между двумя параллельными трубопроводами. Ток проходящий по трубопроводам, измеряют последовательно одним приемным устраненном

Рис.3.9 СПОСОБ-2 Генератор подключен между двумя параллельными трубопроводами
Ток, проходящий по трубопроводам, измеряют последовательно на первой и второй нитках одним приемным устройством или двумя приемными устройствами с обеих сторон от генератора

Рис.3.10 СПОСОБ-2. Генератор подключен между двумя параллельными трубопроводами
Ток, проходящий по трубопроводам, измеряют двумя приемными устройствами параллельно

По измеренным величинам токов из таблицы 3.4 в точках L1 = 585 м и L2 = 625 м с расстоянием между точками измерений, равным L1,2 = L1 - L2 = 40 м, вычислим величину затухания сигнала между этими точками по формуле (3.5)

α1,2 = 2000 · lg(i1 / i2) / L1,2 = 2000 · lg (57,02/69,36) / 40 = 4,25 мБ/м,

результат заносим в таблицу 3.5 и, одновременно, по таблицам или по номограмме находим интегральную величину сопротивления изоляционного покрытия Rи на данном интервале, равную в этом случае Rи1,2 5800 Ом·м2. Но эмпирической формуле (3.2) рассчитывается интегральная величина площади дефекта, которая равна

где к = 1·106 - эмпирический коэффициент пропорциональности, Ом2·м2·мм2 . Такие маленькие расчетные площади дефектов характеризуют изоляционное покрытие как ХОРОШЕЕ, имеющее самые мелкие одиночные дефекты.

По известной величине удельного электрического сопротивления грунта ρгр, равного 50 Ом·м, и полиэтиленового типа покрытия из номограммы рис.3.11 находим величину постоянной времени этого покрытия - τ = 22 года. По формуле (3.6) вычислим величину сопротивления изоляционного покрытия на момент начала эксплуатации газопровода

R01,2 = Rи1,2 · ехр (Т/τ) = 5800 · ехр (19/22) = 1,37 · 104 Ом·м 2.

Зная величину R01,2 можно по формуле (3.7) вычислить изменение величины сопротивления изоляционного покрытия на любой прошлый или прогнозируемый год эксплуатации газопровода, но мы сразу вычислим ресурс изоляционного покрытия до момента, когда оно станет ПЛОХИМ, т.е. ухудшится до величины Ri, равного 500 Ом·м2, по формуле (3.8), тогда остаточный ресурс составит

Тост1,2 = τ · ln(Rи1,2 / Ri) = 22 · ln(5800/500) = 54 года.

Теперь рассмотрим, как будет ухудшаться сопротивление изоляционного покрытия в течение 10 лет после его обследования. Если величина сопротивления изоляционного покрытия Rи1,2 на момент обследования составляла величину 5800 Ом·м2, постоянная времени изоляционного покрытия τ равна 22 года, то ухудшение или старение изоляционного покрытия можно вычислять по формуле (3.9). Величина прогнозируемого сопротивления изоляционного покрытия при Rи = Rи1,2 будет

через 1 год

Rи1 = Rи · ехр (-Ti/τ) = 5800 · ехр(-1/22) = 5540 Ом·м2,

через 2 года

Яи2 = Rи · ехр(-Ti) = 5800 · ехр(-2/22) = 5290 Ом·м2,

через 3 года

Rи3 = Rи · ехр(-Ti) = 5800 · ехр(-3/22) = 5060 Ом·м2,

через 5 лет

Rи5 = Rи · ехр(-Ti) = 5800 · ехр(-5/22) = 4620 Ом·м2,

через 10 лет

Rи10 = Rи · ехр(-Ti) = 5800 · ехр(-10/22) = 3680 Ом·м2.

Из вычислений видно, что состояние изоляционного покрытия через 10 лет ухудшится на величину 2120 Ом·м2.

Для следующего интервала по измеренным величинам токов из таблицы 3.4 в точках L2 =625 м и L3 = 665 м с расстоянием, равным L2,3 = L2 - L3 = 40 м, вычислим величину затухания сигнала между этими точками по формуле (3.5)

α2,3 = 2000 · lg(i2 / i3) / L2,3 = 2000 · lg (69,36 / 78,52) / 40 = 2,69 мБ/м.

Результат заносится в таблицу 3.5, и одновременно, по таблицам или по номограмме, находится интегральная величина сопротивления изоляционного покрытия Rи2,3 на данном интервале, в этом случае равная 22500 Ом·м2. По эмпирической формуле (3.2) рассчитывается интегральная величина площади дефекта, которая равна

Такие маленькие расчетные площади дефектов, менее 0,01 мм22, характеризуют изоляционное покрытие как бездефектное, и поэтому в таблице 3.4 записана величина площади дефекта, равная нулю.

По известной величине удельного электрического сопротивления грунта ρгр, равного 50 Ом·м, и полиэтиленового типа покрытия из номограммы рис.3.11 находим величину постоянной времени этого покрытия τ, которое равно 22 года. По формуле (3.6) вычислим величину сопротивления изоляционного покрытия на момент начала эксплуатации газопровода

R02,3 = Rи2,3 · ехр (Т/τ) = 2250 · ехр (19/22) = 5,33 · 104 Ом·м2.

Зная величину R02,3 по формуле (3.7) можно вычислить изменение величины сопротивления изоляционного покрытия на любой прошлый или прогнозируемый год эксплуатации газопровода, но мы сразу вычислим ресурс изоляционного покрытия до момента, когда оно станет ПЛОХИМ, т.е. ухудшится до величины Ri = 500 Ом·м2, по формуле (3.8), тогда остаточный ресурс составит

Тост2,3 = τ · ln(Rи2,3 / Ri) = 22 · ln(22500/500) = 83 года,

Теперь рассмотрим, как будет ухудшаться сопротивление изоляционного покрытия в течение 10 лет после его обследования. Если величина сопротивления изоляционного покрытия Rи1,2 на момент обследования составляла величину 22500 Ом·м2, постоянная времени изоляционного покрытия τ равна 22 года, то ухудшение или старение изоляционного покрытия можно вычислять по формуле (3.9). Величина прогнозируемого сопротивления изоляционного покрытия при Rи = Rи1,2 будет

через 1 год

Rи1 = Rи · ехр (-Ti) = 22500 · ехр (-1/22) = 21500 Ом·м2,

через 2 года

Rи2 = Rи · ехр (-Ti) = 22500 · ехр (-2/22) = 20540 Ом·м2,

через 3 года

Rи3 = Rи · ехр (-Ti) = 22500 · ехр (-3/22) = 19630 Ом·м2,

через 5 лет

Rи5 = Rи · ехр (-Ti) = 22500 · ехр (-5/22) = 17920 Ом·м2,

через 10 лет

Rи10 = Rи · ехр (-Ti) = 22500 · ехр (-10/22) = 14280 Ом·м2.

Из вычислений видно, что состояние изоляционного покрытия в течение 10 лет ухудшится на величину 8220 Ом·м2.

Для третьего интервала по измеренным величинам токов из таблицы 3.4 в точках L3 = 665 м и L4 = 705 м с расстоянием, равным L3,4 = L3 - L4 = 40 м, вычислим величину затухания сигнала между этими точками по формуле (3.5)

α3,4 = 2000 · lg(i2 / i3) / L3,4 = 2000 · lg (78,52/92,06)/40 = 3,45 мБ/м,

результат заносится в таблицу 3.5, и одновременно, по таблицам или по номограмме, находится интегральная величина сопротивления изоляционного покрытия Rи3,4, которая на данном интервале равна 10800 Ом·м2. По эмпирической формуле (3.2) рассчитывается интегральная величина площади дефекта, которая равна:

Такие маленькие расчетные площади дефектов 0,01 мм22 и менее характеризуют изоляционное покрытие как бездефектное и поэтому в таблице 3.4 записана величина площади дефекта, равная нулю.

По известной величине удельного электрического сопротивления грунта ρгр, равного 50 Ом·м, и полиэтиленового типа покрытия из номограммы рис.3.11 находим величину постоянной времени этого покрытия τ, равную 22 годам. По формуле (3.6) вычислим величину сопротивления изоляционного покрытия на момент начала эксплуатации газопровода

R03,4 = Rи3,4 · ехр (Т/τ) = 10800 · ехр (19/22) = 2,56·104 Ом·м2.

Зная эту величину R03,4 по формуле (3.7) можно вычислить изменение величины сопротивления изоляционного покрытия на любой прошлый или прогнозируемый год эксплуатации газопровода. Сразу вычислим ресурс изоляционного покрытия до момента, когда оно станет ПЛОХИМ, т.е. ухудшится до величины Ri = 500 Ом·м2, по формуле (3.8), тогда остаточный ресурс составит

Тост3,4 = τ · ln(Rи3,4 / Ri) = 22 · ln(10800/500) = 67 лет.

Теперь рассмотрим, как будет ухудшаться сопротивление изоляционного покрытия в течение 10 лет после его обследования. Если величина сопротивления изоляционного покрытия Rи1,2 на момент обследования составляла величину 10800 Ом·м2, постоянная времени изоляционного покрытия τ равна 22 годам, то ухудшение или старение изоляционного покрытия можно вычислять по формуле (3.9). Величина прогнозируемого сопротивления изоляционного покрытия при Rи = Rи1,2 будет

через 1 год

Rи1= Rи · ехр (-Ti) = 10800 · ехр (-1/22) = 10320 Ом·м2,

через 2 года

Rи2 = Rи · ехр (-Ti) = 10800 · ехр (-2/22) = 9860 Ом·м2,

через 3 года

Rи3 = Rи · exp (-Ti) = 10800 · exp (-3/22) = 9420 Ом·м2,

через 5 лет

Rи5 = Rи · exp (-Ti) = 10800 · exp (-5/22) = 8600 Ом·м2,

через 10 лет

Rи10 = Rи · exp (-Ti) = 10800 · exp (-10/22) = 6850 Ом·м2.

Рис.3.11 Зависимость минимальных величин постоянной времени старения изоляционного покрытия от величин удельного электрического сопротивления грунтов и от типа изоляционных покрытий

Из вычислений видно, что состояние изоляционного покрытия ухудшится на величину 3950 Ом·м2.

Аналогичные вычисления произведены для всех остальных интервалов, записаны в таблицу 3.4 и изображены графически на рис.3.12-3.14.

Анализируя измеренные и вычисленные данные, найдем такие интервалы, когда величины сопротивлений изоляционного покрытия составляют от 500 Ом·м  и меньше и имеют площади оголения металла от 4-х мм2 и более на площади одного квадратного метра поверхности покрытия газопровода. Такие интервалы, начиная от L = 260 м и до L = 390 м, на пикете ПК 1122 имеют протяженность 130 м на пересечении с автомобильной дорогой. Этот участок с дефектами в изоляционном покрытии площадью от Sд = 14 мм2/м до Sд = 1300 мм2/м необходимо обследовать на катодную защищенность газопровода поляризующим током от катодной станции путем измерений поляризационных потенциалов одним из методов [6, 14, 15, 22, 25, 28, 29] или, например, методом "интенсивной технологии" [6, 13, 16-20, 25], который в настоящее время широко распространен в России (ПРИМЕР 3.8 в параграфе 3.3.4).

КРИТЕРИИ интегральной оценки состояния изоляционного покрытия подземных трубопроводов, находящихся в эксплуатации

1. Минимальный шаг между точками измерений для оценки состояния изоляционного покрытия должен быть не менее 10 м.

2. Состояние покрытия ОТЛИЧНОЕ, если интегральная величина сопротивления изоляционного покрытия входит в интервал от 1·104 Ом·м2 и более.

3. Состояние покрытия ХОРОШЕЕ, если интегральная величина сопротивления изоляционного покрытия входит в интервал от 2,5·103 до 1·104 Ом·м2.

4. Состояние покрытия УДОВЛЕТВОРИТЕЛЬНОЕ, если интегральная величина сопротивления изоляционного покрытия входит в интервал от 500 до 2,5·103 Ом·м2.

5. Состояние покрытия ПЛОХОЕ, если интегральная величина сопротивления изоляционного покрытия входит в интервал от 50 до 500 Ом·м2.

6. Состояние покрытия ОЧЕНЬ ПЛОХОЕ, если интегральная величина сопротивления изоляционного покрытия входит в интервал от 5 до 50 Ом·м2.

7. Состояние покрытия СОВЕРШЕННО РАЗРУШЕНО, если интегральная величина сопротивления изоляционного покрытия имеет величину менее 5 Ом·м2.

8. Минимальный шаг между точками измерений тока на коротких интервалах при поиске мест сквозных дефектов в покрытии должен быть не менее 1 метра.

Таблица 3.4

Таблица измеренных и вычисленных данных состояния полиэтиленового изоляционного покрытия фрагмента газопровода

Расстояние до точки измерения L, м

Глубина до верхней образующей Н, м

Величина тока в точке измерения i, мА

Затухание тока между точками измерения α, мН/м

Сопротивление изол. покрытия R, Ом·м2

Площадь дефекта в изол. покрытии

S, мм2/м2

Примечание

Продолжение

пикета

ПК 1121

 

 

 

 

585

0,88

57,02

-

-

-

 

625

1,2

69,36

4,25

5800

0,03

 

665

1,4

78,52

2,69

22500

0

 

705

1,6

92,06

3,45

10800

0

 

745

1,2

80,15

3,01

16000

0

 

785

1,1

76,88

0,9

100000

0

 

825

1,4

89,59

3,3

12500

0

 

865

0,28

75,01

3,86

7800

0,016

 

905

0,71

87,61

3,37

11500

0

 

945

0,73

77,09

2,78

20000

0

 

985

0,53

77,64

0,15

100000

0

 

990/0

 

 

 

 

 

ПК1122

35

0,37

80,92

0,9

100000

0

 

75

0,99

91,35

2,63

24000

0

 

115

0,59

80,84

2,65

23500

0

 

145

0,99

97,35

5,3

3000

0,11

 

235

Подкл. генер.

iг = 700 мА

18.07.96

 

 

КИП

235

Подкл. генер.

iг = 600 мА

17.07.96

 

 

КИП

265

1,0

344,1

-

-

-

 

285

1,9

375,3

3,8

8100

0,015

 

305

1,2

282,8

12,3

260

14,8

 

315

3,4

202,4

29

41

595

Автодорога

325

1,3

144,3

29

41

595

 

345

1,5

84,48

23,2

62

260

 

360

 

 

 

 

 

Свеча

365

1,2

55,54

18,2

103

94

 

385

2,3

52,58

2,38

32000

0

 

405

1,1

42,85

8,8

660

2,3

 

425

1,9

37,39

5,9

2150

0,22

 

450

1,6

38,23

0,77

100000

0

 

490

1,9

45,6

3,8

8100

0,015

 

530

 

 

 

 

 

КИП

Рис. 3.12 Глубина заложения трубопровода диаметром DT = 1420 мм до верхней образующей в точках измерений на 3-ей нитке газопровода Ухта - Торжок, которая эксплуатируется с 1978 г. (см. пример 2)

Рис.3.13 Интегральные величины электрического сопротивления полиэтиленового изоляционного покрытия на интервалах между точками измерений на 3-ей нитке газопровода Ухта - Торжок

Рис.3.14 Интегральные величины площади оголения металла трубопровода на интервалах между точками измерений на 3-ей нитке газопровода Ухта - Торжок

КРИТЕРИИ интегральной оценки площади дефектов в изоляционном покрытии подземных трубопроводов, находящихся в эксплуатации

1. Покрытие НЕ ИМЕЕТ ДЕФЕКТОВ, если вычисленная величина площади дефектов в покрытии на поверхности 1 м2 составляет 0,01 мм22 и менее.

2. Покрытие имеет САМЫЕ МЕЛКИЕ ОДИНОЧНЫЕ ДЕФЕКТЫ, если вычисленная величина площади дефектов в покрытии на поверхности 1 м2 находится в пределах величин от 0,01 до 0,16 мм22.

3. Покрытие имеет МЕЛКИЕ ДЕФЕКТЫ В НЕБОЛЬШОМ КОЛИЧЕСТВЕ, если вычисленная величина площади дефектов и покрытии на поверхности 1 м2 находится в пределах величин от 0,16 до 4,0 мм22.

4. Покрытие имеет ЗНАЧИТЕЛЬНУЮ ПЛОЩАДЬ ОГОЛЕНИЯ МЕТАЛЛА, если вычисленная величина площади дефектов в покрытии на поверхности 1 м2 находится в пределах величин от 4 до 400 мм22.

5. ПОКРЫТИЕ СИЛЬНО РАЗРУШЕНО, если вычисленная величина площади дефектов в покрытии на поверхности 1 м2 находится в пределах величин от 400 до 40000 мм22.

6. СЛЕДЫ ПОКРЫТИЯ, если вычисленная величина площади дефектов в покрытии на поверхности 1 м2 составляет от 40000 мм22 и более.

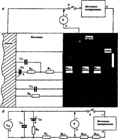
3.3 Измерение поляризационных потенциалов

В практике измерений защитных поляризационных потенциалов протяженных подземных металлических сооружений наряду с хорошо изолированными участками подземных металлических сооружений встречаются участки, имеющие как отдельные дефекты в изоляционных покрытиях, так и распределенные конечные повреждения. Подземное металлическое сооружение с такими распределенными повреждениями без катодной защиты поляризуется при контакте с электролитом грунта до величины естественного потенциала Ue [8]. При включении станций катодной защиты (СКЗ) под действием, защитного тока, который протекает через имеющиеся повреждения изоляционного покрытия, начинаются поляризационные процессы, изменяющие толщину двойного электрического слоя на границе металл - электролит грунта. При этом сначала устанавливается активационная поляризация -примерно за 10-4 с с активационным потенциалом Ua, а концентрационная поляризация может продолжаться от нескольких часов и более с концентрационным потенциалом Uк. Протекающий через грунт поляризующий ток создает падение напряжения в грунте I·R со скоростью более чем 100 В/мкс или менее чем за 10-8 с, поэтому потенциал протяженного подземного металлического сооружения по отношению к точке измерения на поверхности грунта будет равен сумме перечисленных составляющих:

Uc-з = Uc + Ua + Uк + I·R,                                                                          (3.10)

где Uc - потенциал сооружение - земля, В; Uc - естественный потенциал металла подземного сооружения, В; Ua - активационная составляющая поляризации металлического подземного сооружения, В; Uк - концентрационная составляющая поляризации металлического подземного сооружения, В; I·R - падение напряжения в грунте от протекания поляризующего сооружение тока СКЗ, В.

Защищенность металлического сооружения оценивается величиной поляризационного потенциала (согласно ГОСТ Р 51164-98, введенному с 01.07.99 г. [1]) от минус 0,85 В до минус 1,10 В в грунтах с удельным электрическим сопротивлением, равным и более 10 Ом·м  при температуре до 20 °С (293 К). В более низкоомных грунтах с удельным электрическим сопротивлением менее 10 Ом·м , при температуре до 60 °С (333 К) и в зонах блуждающих токов поляризационный потенциал (с исключённой омической составляющей) должен быть в пределах от минус 0,95 В до минус 1,15 В относительно медносульфатного электрода сравнения.

После выключения источника поляризации (СКЗ) в интервале времени примерно до 100 мкс величину поляризационного потенциала U'п можно выразить следующим уравнением

U'п = Ue+Uа+Uк = U - I·R                                                                         (3.11)

По истечении более 100 мкс после момента отключения источника поляризации, когда величина активационной составляющей Ua очень мала или равна нулю, величина поляризационного потенциала Uп будет определяться выражением

Uп = Uc + Uк                                                                                             (3.12)

При кратковременном отключении или изменении поляризующего сооружение тока поляризационная составляющая Uп в течение продолжительного времени (от нескольких секунд и более) спадает медленно, а активная составляющая I·R спадает почти мгновенно, приблизительно за время 10-8-10-10с.

Поэтому можно положить, что величина поляризационного потенциала Uп не изменится при кратковременном изменении выходного напряжения СКЗ

Uп = Uc-з - I·R = Uc-з - E·R/Rц,                                                                  (3.13)

где Е - номинальное выходное напряжение СКЗ, В; Uc - потенциал сооружение - земля, включающий в себя омическую составляющую I·R, В; I·R - омическая составляющая падения напряжения в грунте от протекающего тока поляризации, В; R - активное сопротивление участка цепи между подземным сооружением и неполяризующимся электродом сравнения, Ом; Rц - активное сопротивление всей электрической цепи СКЗ, Ом; I = Е / Rц - общий ток всей электрической цепи СКЗ, А.

Это уравнение (3.13) является основным при измерениях и вычислениях поляризационных потенциалов в трассовых условиях.

Для оценки защищенности мест с дефектами в покрытии подземного трубопровода токами поляризации от действующих СКЗ необходимо воспользоваться одним из технологичных методов, рассмотренных в работах [6, 8, 13-22, 25, 28, 29]. К таким технологичным методам измерений поляризационных потенциалов можно отнести экстраполяционные методы [14] метод компенсации токов поляризации с дополнительным или вспомогательным источником тока [15], метод синхронного кратковременного отключения нескольких источников поляризации (СКЗ), к которому можно отнести метод "интенсивной технологии" [6, 13, 16-22, 25].

Рассмотрим измерение и определение поляризационных потенциалов некоторыми методами отдельно.

3.3.1 Экстраполяционные методы

Впервые, как частные случаи, методы измерений поляризационных потенциалов под различными названиями ранее были опубликованы Судрабиным Л., Липе Й., Кривианом Л., Швенком В. и др. В работе [14] Сидоровым Б.В. эти методы были обобщены и получено общее экстраполяционноеуравнение (3.27).

Рассмотрим участок электрической цепи между подземным металлическим сооружением и ЭС (рис.3.15).

Теперь, если изменить (увеличить или уменьшить) выходное напряжение (или выходной ток) СКЗ от Е (от I) до E1 (до I1), то уравнение (3.13) примет вид

Uп1 = Uc-з1 - I1·R = Uc-з1 - E1·R/Rц,                                                            (3.14)

где E1- напряжение на выходе СКЗ измененное (увеличенное или уменьшенное) относительно номинального значения, В; Uc-з1 - измеренная величина напряжения сооружение -земля при измененном напряжении на выходе СКЗ, В; I1 - измененная величина тока в электрической цепи СКЗ, A; Uп1 - вычисленная величина поляризационного потенциала при измененной величине выходного напряжения СКЗ, В.

Поскольку время изменения (увеличения или уменьшения) выходного напряжения СКЗ незначительно по сравнению с временем деполяризации металлического подземного сооружения, то с учетом изложенного выше предположения будем считать, что Uп1 = Uп.

Для данного участка, имеющего потенциал Uc и ток iyч, который является частью общего тока I электрической цепи СКЗ, уравнение (3.13) примет вид

Uп = Uc - iyч ·R.                                                                                       (3.15)

Рис.3.15 Схематическое изображение участков электрической цепи с одним ЭС (а) и с двумя ЭС (б)

При изменении (увеличении или уменьшении) тока СКЗ до величины I1 ток на участке электрической цепи тоже изменится (возрастет или уменьшится) до величины iyч1, так как этот ток является частью тока I1, и уравнение (3.14) примет вид

Uп1 = Uc-з1 - iyч1 ·R.                                                                                   (3.16)

Величину сопротивления участка цепи определим по дифференциалу приращения напряжения и тока на этом участке цепи du/di = R, учитывая их конечные приращения на этом участке

R = Δuс-з/Δi = (Uc - Uc-з1)/(iyч - iyч1),                                                      (3.17)

где Δuс-з, Uc, Uc-з1 - разность измеренных потенциалов подземное сооружение - земля на дневной поверхности, В; Δi = iyч - iyч1 - разность токов, протекающих на участке между подземным сооружением и местом на дневной поверхности, где установлен ЭС, А.

Подставим значение R из уравнения (3.17) в уравнение (3.15) с учетом указанного выше предположения, что значения поляризационного потенциала в номинальном режиме до изменения и после кратковременного изменения (увеличения или уменьшения) выходного напряжения (выходного тока) СКЗ равны между собой Uп = Uп1, тогда получим

Uп = Uc - iyч · (Uc - Uc-з1) / (iyч - iyч1                                                   (3.18)

Очевидно, отношение токов на этом участке iyч/(iyч - iyч1) будет пропорционально отношениям выходных токов и напряжений СКЗ, равных между собой

iyч/(iyч - iyч1) = I / (I - I1) = Е / (Е - E1).                                                    (3.19)

Дополним участок электрической цепи (рис.3.15) ещё одним участком со своими током i' и падением напряжения на активном сопротивлении R' между неполяризующимися электродами сравнения ЭС1 и ЭС2 (рис. 3.15б).

Заметим, что электрическая цепь между ЭС1 и ЭС2 характеризуется падением напряжения на активном сопротивлении R' при токе СКЗ, равном I:

ΔU = i'·R'.                                                                                                 (3.20)

Величину сопротивления R' можно определить по дифференциалу приращения напряжения и тока между ЭС1 и ЭС2, равного du' /di' = R'. Эта величина сопротивления определяется конечным приращением напряжения СКЗ ΔЕ = Е - Ei или конечным приращением выходного тока СКЗ ΔI = I - I1. При изменении (увеличении или уменьшении) тока СКЗ от I до I1 изменится падение напряжения и на участке с сопротивлением R' будет иметь величину

ΔU1 = i"·R',                                                                                               (3.21)

а приращения напряжения и тока будут равны

ΔU" = ΔU - ΔU1 и Δi" = i' - i".                                                                (3.22)

По приращениям напряжения и тока (3.22) на этом участке найдем значение сопротивления R'

R' = ΔU" / Δi" = (ΔU - ΔU1)/(i' - i"),                                                       (3.23)

подставляя значение R' в уравнение (3.20), получим

ΔU = i' (ΔU - ΔU1) / (i' - i"),                                                                    (3.24)

Поделим правую и левую части (3.24) на (ΔU - ΔU1) и получим

ΔU / (ΔU - ΔUi) = i' / (i' - i"),                                                                  (3.25)

Очевидно, что отношения токов и напряжений и формулах (3.25) и (3.19) равны, так как оба участка принадлежат общей электрической цепи СКЗ и питаются частью общего тока СКЗ I и I1 (Е и E1), следовательно, и отношение напряжений (токов) между неполяризующимися электродами ЭС1 и ЭС2 (3.25) будет также равно (3.19):

ΔU / (ΔU - ΔU1) = i' / (i' - i") = iyч / (iуч - iyч1) = I / (I - I1) = E/(E - E1) = k. (3.26)

Из выражения (3.26) видно, что любое из этих отношений при известных или измеренных величинах можно подставить в уравнение общего вида (3.18) и получить обобщенное экстраполяционное уравнение [14]

Uп = Uc- k(Uc - Uc-з1).                                                                           (3.27)

Из уравнения (3.26) видно, что, если измерения потенциалов проводятся одним неполяризующимся электродом сравнения ЭС, то при вычислениях поляризационных потенциалов используется коэффициент отношения k1i величин токов СКЗ

k1i = I/(I-I1)                                                                                               (3.28)

или коэффициент отношения k величин выходных напряжений СКЗ

k1Е = E/(E-E1).                                                                                          (3.29)

Для измерений, не связанных с измерениями выходных напряжения и тока на СКЗ, при использовании двух неполяризующихся электродов сравнения ЭС1 и ЭС2 используется коэффициент отношения к2 градиента потенциала между этими электродами до изменения параметров СКЗ к разности градиентов до и после изменения параметров СКЗ

k2 = ΔU / (ΔU - ΔU1).                                                                               (3.30)

Рассмотрим определение поляризационных потенциалов с использованием одного электрода сравнения и одного экстраполяционного коэффициента кц или кш на примере.

ПРИМЕР 3.3 Измерения по изменению параметров СКЗ

Для определения поляризационного потенциала необходимо каким-либо образом кратковременно изменить выходную мощность СКЗ от ее номинального значения (рис.3.1 б) и фиксировать выходные токи I и I1 или выходные напряжения Е и E1 до момента изменения и после момента изменения одного из этих параметров СКЗ и измерить потенциалы  Uc и Uc-з1, соответственно, в эти же моменты времени. Для этого собирается схема, делаются необходимые подключения на СКЗ и на КИПе трубопровода и проводятся измерения потенциалов подземное сооружение - земля (Uc), как показано на рис.3.16.

Рис.3.16 Схематическое изображение изменения выходной мощности СКЗ при изменении потенциалов Uc:
а - скачкообразное изменение (уменьшение или увеличение) защитных параметров СКЗ переключением вторичных обмоток трансформатора;
б - использование автоматически управляемого электронного прерывателя тока СКЗ (К) и балластного сопротивления (R), подключенного к его выводам

К контактному выводу подземного сооружения подключают проводником плюсовую клемму измерительного прибора (вольтметра), а к минусовой клемме подключают медно-сульфатный электрод сравнения (ЭС), который устанавливают в подготовленную лунку на дневной поверхности над осью протяженного подземного металлического сооружения или не далее 1 м от осевой линии со стороны анодного заземления СКЗ. До начала изменения (уменьшения, увеличения) выходного напряжения (или тока) СКЗ Е (или I) измеряют величину потенциала сооружение - земля Uc. Затем изменяют выходное напряжение (ток) СКЗ до E1 (I1) и замеряют потенциал Uc-з1, делая не менее трех отсчетов. Измеренные величины потенциалов Uc и Uc-з1 записывают в таблицу 3.5. Измерения повторяют 3-5 раз с периодом Т, превышающим более чем в 10 раз время tи изменения параметров СКЗ от номинальной величины, в течение которого длится изменение (уменьшение или увеличение) выходного напряжения (тока) СКЗ, т.е.

Т ≥ 10 · tи.

После измерений вычисляют величину поляризационного потенциала по формуле (3.27) с учетом (3.29). Для первой строки измеренных данных получим

Uп = Uc - кЕ · (Uc - Uc-з1) = Uc -Е · (Uc - Uc-з1)/ (Е - Е1) =
= -1,74 - 41,0·(-1,74 - (-1,55)) / (41,0 - 31,0) = -0,961 В.

Потом вычисляют величины поляризационных потенциалов для второй и третьей строк

Uп = Uc - кЕ · (Uc - Uc-з1) = Uc -Е · (Uc - Uc-з1)/ (Е - Е1)  =
 -1,75 - 41,0 · (-1,75 - (-1,55)) / (41,0 - 31,5) = -0,887 B,

Uп = Uc - кЕ · (Uc - Uc-з1) = Uc -Е · (Uc - Uc-з1)/ (Е - Е1) =
 
= -1,74 - 41,0 · (-1,74 - (-1,50)) / (41,0 - 31,0) = -0,756 B.

Теперь вычисляется средняя величина поляризационного потенциала из трех вычислений

Результаты вычислений заносятся в таблицу 3.5.

Таблица 3.5

 Измеренные величины потенциалов и вычисленный поляризационный потенциал

Измеренные величины до изменения параметров СКЗ

Измеренные величины после изменения параметров СКЗ

Вычисленная величина

Е,В

Uc, В

Е1

Uc-з1,B

Uп, В

41,0

-1,74

31,0

-1,55

-0,961

41,0

-1,75

31,5

-1,55

-0,887

41,0

-1,74

31,0

-1,50

-0,756

Средняя величина

 

 

 

ПРИМЕР 3.4 Измерения в зонах блуждающих токов

Для записи потенциала и выходного напряжения СКЗ Е (или тока I) на диаграммную ленту можно использовать двухканальный самописец и обрабатывать результаты по диаграммной записи этих сигналов (см. схемы подключения измерительных приборов на рис.3.17). Рассмотрим определение поляризационных потенциалов подземных сооружений по результатам записи сигналов в зоне блуждающих токов, которые натекают на защищаемое подземное металлическое сооружение и входят в измеряемые величины выходного напряжения Е (или тока I) СКЗ и потенциала сооружение - земля Uc [22, 23, 25].

Подготавливают к работе вольтметр и двухканальный самописец или самописец с согласующим устройством (повторителем) в соответствии с инструкцией по их эксплуатации. Подключают соединительные провода от потенциального вывода подземного сооружения (КИПа) к общим выводам вольтметра (или согласующего устройства) и самописца. Электрод сравнения (ЭС) устанавливают в лунке над осевой линией подземного сооружения и подключают ко второму входу вольтметра (или согласующего устройства). К входным делителям соответствующих пределов измерений каждого канала самописца подключают выход вольтметра (или согласующего устройства) и анодный вывод СКЗ (или , в другом случае, от сопротивления катодного вывода) в соответствии с одной из схем на рис.3.17. Предел измерений устанавливается так, чтобы перья самописца не выходили за край рабочей зоны диаграммной ленты. Скорость протяжки диаграммной ленты устанавливается в зависимости от длительности записи с учетом возможности и удобства интерпретации диаграмм. По записям выходного напряжения (тока) СКЗ и потенциалов сооружение - земля можно определить защищенность сооружения, находящегося под влиянием блуждающих токов, а также минимальное смещение потенциала и время появления анодных зон на сооружении.

Рис.3.17 Схемы подключения измерительных приборов к подземному сооружению и СКЗ для измерения потенциалов в зонах блуждающих токов:
а - измерения потенциалов Uc по изменениям выходного напряжения СКЗ Е;
б - измерения потенциалов Uc по изменениям тока СКЗ I

Рассчитываются поляризационные потенциалы по формуле (3.27) с учетом (3.28) или (3.29).

Интерпретация диаграмм

На диаграмме результатов записи выходного напряжения СКЗ Е и потенциала сооружение - земля Uc (рис.3.17в) выбирают участки с максимальной скоростью изменения потенциала (наиболее крутые) на величину амплитуды более 30-50 мВ для соответствующих моментов времени, например, t1-t2; t3-t4; t5-t6 и записывают в таблицу 3.6.

Величину поляризационного потенциала рассчитывают по формуле (3.27) с учетом (3.29) для моментов времени t1 и t2

Uп = Uc - к · (Uc - Uc-з1) = Uc - Е · (Uc - Uc-з1)/ (Е - Е1)  =
= -1,740 - 41,0 · (-1,74 - (-1,50)) / (41,0 - 31,0) = -0,756 B,

для моментов времени t3 и t4

Uп = -1,54 - 30,0 · (-1,54 - (-1,14)) / (30,0 - 14,0) = -0,790 В,

и аналогично вычисляют для моментов времени t5 и t6

Uп = -1,76 - 43,0 · (-1,76 - (-1,25)) / (43,0 - 22)= -0,715 В.

Рис.3.17в Фрагмент записи потенциалов Uc и выходного напряжения СКЗ Е на диаграммную ленту

Таблица 3.6

Таблица измеренных величин из диаграммы (рис.3.17в) и вычисленный поляризационный потенциал

Для интервала времени

Измеренные величины для начального момента времени ti

Измеренные величины для конечного момента времени ti+1

Вычисленная величина поляризационного потенциала

ti,C

Е, В

Uc, В

Е1

Uc-з1, В

Uп, В

t1-t2

41,0

-1,74

31,0

-1,50

-0,756

t3-t4

30,0

-1,54

14,0

-1,14

-0,790

t5-t6

43,0

-1,76

22,0

-1,25

-0,715

Средняя величина

Результаты измерений заносятся в таблицу 3.6, и вычисляется среднее арифметическое значение величины поляризационного потенциала из п = 3 величин

В рассмотренные экстраполяционные методы в явном виде входят вариации выходного напряжения или выходного тока СКЗ (см. приведенные выше уравнения), но кроме них используется еще один метод экстраполяции поляризационного потенциала, в уравнения которого не входят в явном виде вариации выходного напряжения катодной станции или вариации величины защитного тока [14, 22, 24]. При реализации этого метода применяются два неполяризующихся электрода сравнения ЭС1 и ЭС2 и коммутирующее устройство (например, переключатель), либо два ЭС и два измерительных прибора (вольтметра) (рис.3.18а и 3.18б). ЭС1 и ЭС2 устанавливаются на одной прямой линии, перпендикулярной к осевой линии подземного трубопровода, на расстоянии 3-10 м один от другого.

Рассмотрим подробнее этот метод определения поляризационного потенциала с применением двух электродов сравнения (показан на рис. 3.18а), используя переключатель S и два измерительных прибора (рис. 3.18б).

Рис.3.18 Схемы подключения измерительных приборов к подземному сооружению с двумя электродами сравнения для измерения потенциалов по изменению выходного напряжения или защитного тока СКЗ с одним измерительным прибором и переключателем электродов (а) и двумя измерительными приборами (б); S - сдвоенный переключатель; Р1 и Р2 - измерительные приборы (вольтметры); ЭС1 и ЭС2 - неполяризующиеся электроды сравнения

ПРИМЕР 3.5 Измерения с двумя ЭС

В соответствии с одним из рисунков собирают схему измерений потенциалов (например, по рис. 3.18б). Проверяют и подготавливают вольтметры в соответствии с инструкцией по их эксплуатации. К потенциальному выводу подземного сооружения проводником подключают плюсовую клемму вольтметра P1, a ЭC1 одним проводником подключают к минусовой клемме вольтметра P1 и к минусовой клемме вольтметра Р2, другим проводником плюсовую клемму Р2 подключают к другому ЭС2. Теперь находят на каждом вольтметре нужный предел измерения напряжения таким образом, чтобы измеряемая величина была бы не более величины используемого предела измерительного прибора. После настройки первого и второго вольтметров до изменения параметров СКЗ измеряют вольтметром P1 величину потенциала между подземным сооружением и ЭС1 Uc, а вольтметром Р2 - величину разности потенциалов между ЭС1 и ЭС2 ΔU, величины которых записывают в таблицу 3.7.

По данным измерений таблицы 3.7 рассчитывают величины защитного потенциала по формуле (3.27) с учетом (3.30)

Uп = Uc-з - k2·(Uc-з - Uc-з1) = Uc-з - ΔU · (Uc-з - Uc-з1) / (ΔU - ΔU1) =
= -1,48 - 0,147 · (-1,48 - 1,57)/(0,147 - 0,170) = -0,905 В,

и аналогично вычисляют поляризационные потенциалы для следующих строк

U'п = Uc-з - ΔU · (Uc-з - Uc-з1) / (ΔU - ΔU1) =
= -1,50 - 0,148 · (-1,50 -(-1,58)) / (0,148 - 0,172) = -1,007 В,

U'п = Uc-з - ΔU · (Uc-з - Uc-з1) / (ΔU - ΔU1) =
= -1,49 - 0,147 · (-1,49 -(-1,58)) / (0,147 - 0,171) = -0,938 B.

Таблица 3.7

Таблица измеренных и вычисленных величин по двухэлектродной схеме

Измеренные величины до момента изменения выходного напряжения или тока защиты СКЗ

Измеренные величины после момента изменения выходного напряжения или тока СКЗ

Вычисленная величина поляризационною потенциала

Uc-з, В

ΔU, В

Uc-з1 , В

ΔU1 , B

Uп, В

-1,48

0,147

-1,57

0,170

-0,905

-1,50

0,148

-1,58

0,172

-1,007

-1,49

0,147

-1,58

0,171

-0,938

Средняя величина

Результаты измерений заносятся в таблицу 3.7 и вычисляется среднее арифметическое значение величины "поляризационного потенциала ич п~3 величин

Рассмотренные экстраполяционные методы являются одними из перспективных для определения защитного потенциала металлического подземного сооружения, определяют его величину достовернее, чем метод измерения подземное металлическое сооружение - земля, так как исключают величину падения напряжения в грунте (I·R) между металлическим сооружением и ЭС.

Экстраполяционные методы уступают по точности измерения методу отключения источника поляризации. Используя при измерениях экстраполяционный метод, необходимо учитывать критерии методов экстраполяции, изложенные ниже.

КРИТЕРИИ методов экстраполяции

1. Подземное металлическое сооружение должно быть заполяризовано до относительного уровня защиты, не менее 0,95.

2. Изменение потенциала сооружение - земля (Uc-з) при снижении (увеличении) поляризующего тока (напряжения) должно быть в пределах неравенства:

0,03B < |Uc-з - Uc-з1|< 0,15B.

3. Разность потенциалов ΔU между электродами сравнения ЭС1 и ЭС2 до изменения (уменьшения или увеличения) выходного напряжения (тока) СКЗ должно быть не менее 0,030 В или ΔU ³ 0,030 В, а разность потенциалов ли, между электродами сравнения ЭС1 и ЭС2 после изменения (уменьшения или увеличения) выходного напряжения (тока) СКЗ должно быть не более 0,150 В или ΔU1 £ 0,150 В.

4. Изменение напряжения катодной защиты (выходного напряжения СКЗ) не должно превышать ±50 % от номинального при соблюдении условия п.2.

5. Изменение тока защиты подземного металлического сооружения от СКЗ не должно превышать ±50 % от номинального при соблюдении условия п.2

6. Время изменения tи, на которое уменьшается (увеличивается) величина выходного напряжения (тока) СКЗ, должно быть значительно меньше времени поляризации tn подземного сооружения между моментами измерения параметра tи < tп или tп ³ 10 tи.

7. Возможно применение экстраполяционных методов на однониточных, многониточных и пересекающихся трубопроводных системах и в зонах блуждающих токов.

8. Для песчаных грунтов, имеющих величину удельного электрического сопротивления ρ > 1000 Ом·м , поляризационный потенциал должен быть Uп £ -650 мВ.

9. Для песчаных грунтов, имеющих величину удельного электрического сопротивления от ρ = 500 Ом·м  до ρ = 1000 Ом·м , поляризационный потенциал должен быть Uп £ -750 мВ (или смещение потенциала от его стационарного значения должно быть более 100 мВ).

10. Для грунтов со средней степенью аэрации, имеющих величину удельного электрического сопротивления от ρ = 500 Ом·м  и менее, поляризационный потенциал должен быть Uп £ -850 мВ и до Uп = -1100 мВ.

11. Для анаэробных грунтов (суглинки, глины, болота) поляризационный потенциал должен быть от Uп £ -950 мВ и до Uп = -1150 мВ.

3.3.2 Метод компенсации

Метод компенсации [15] омической составляющей I·R заключается в исключении (компенсации) этой величины из измеряемого значения потенциала сооружение - земля Uc-з и непосредственного измерения поляризационного потенциала подземного металлического сооружения, который достигается тем, что применяется вспомогательный простейший маломощный регулируемый источник постоянного тока с вспомогательным заземлением, два неполяризующихся электрода сравнения ЭС1 и ЭС2 и два измерительных прибора (высокоомных вольтметра), как показано на рис.3.19 [15].

Рис.3.19 Схема подключения измерительных приборов к подземному сооружению для измерения поляризационных потенциалов.
ВЗ - вспомогательное заземление; ЭС1, ЭС2 - неполяризующиеся электроды сравнения;
Р1, Р2 - высокоомные вольтметры

Методика непосредственного измерения поляризационных потенциалов подземных сооружений методом компенсации падения напряжения на I·R состоит в оптимальном расположении перпендикулярно осевой линии со стороны анодного заземления СКЗ в одну линию: вспомогательного заземления источника тока ВЗ - ЭС2 - ЭС1. ЭС1 устанавливается над осевой линией трубопровода, ЭС2 устанавливается на расстоянии 3-10 м от ЭС1 а вспомогательное заземление источника тока устанавливается на расстоянии 15-50 м от осевой линии трубопровода. Вспомогательный источник тока подключается положительным полюсом к КИПу трубопровода, отрицательный полюс подключается к вспомогательному заземлению ВЗ. Один высокоомный вольтметр P1 подключается положительной клеммой к КИПу трубопровода, отрицательная клемма подключается к электроду сравнения ЭС1, другой вольтметр Р2 подключается отрицательной клеммой к электроду сравнения ЭС1, положительная клемма подключается к электроду сравнения ЭС2.

Измеряют величину потенциала сооружение - земля Uc-з и разность потенциалов между электродами сравнения ЭС1 и ЭС2 AU, изменяя расстояние между этими электродами сравнения, удаляя или приближая электрод сравнения ЭС2 таким образом, чтобы величина разности потенциалов ΔU была бы в пределах от 30 мВ до 150 мВ. И только после этого включают вспомогательный источник тока для кратковременной компенсации разности потенциалов ΔU между электродами сравнения ЭС1 и ЭС2 отображаемой на вольтметре Р2. Как только разность потенциалов ΔU достигнет нулевой величины, т.е. ΔU1 = 0, в этот момент времени необходимо зафиксировать изменившуюся величину потенциала Uc-з1 между подземным сооружением и электродом сравнения ЭС1 которая и будет соответствовать величине поляризационного потенциала Uп подземного металлического сооружения, т.е. Uп = Uc-з1 при условии, что ΔU1 = 0.

Для использования в методе компенсации в качестве источника тока, компенсирующего падение напряжения на активной составляющей I·R, можно применить аккумуляторы с переменным сопротивлением, регулирующим ток, или простейший стабилизатор тока (рис.3.20), питающийся от любой аккумуляторной батареи (например, от автомобиля), или автоматическую систему, которая измеряет поляризационный потенциал в момент достижения компенсации падения напряжения между неполяризующимися электродами сравнения, когда ΔU1 = 0.

ПРИМЕР 3.6 Измерение поляризационных потенциалов

Для измерения поляризационных потенциалов подключим к КИПу, как показано на рис.3.19, отдельными проводниками плюсовой вывод стабилизатора тока (например, как показанный на рис.3.20) и плюсовой вывод высокоомного вольтметра P1 (например, мультиметра типа "Электроника ММЦ-01"). На одной линии, перпендикулярной осевой линии трубопровода, установим неполяризующиеся электроды сравнения ЭС1, ЭС2 и вспомогательное заземление ВЗ регулируемого источника тока. К электроду сравнения ЭС1 подключим минусовые выводы высокоомных вольтметров P1 и Р2; к электроду сравнения ЭС2 подключим плюсовой вывод высокоомного вольтметра Р2, а к вспомогательному заземлению ВЗ подключим минусовой вывод стабилизатора тока. Теперь до включения питания стабилизатора токи измерим величину потенциала Uc-з и ΔU. Если величина ΔU находится в пределах от 30 мВ 150 мВ, тогда эти величины записываем в таблицу 3.8, а если эта величина меньше или больше этих пределов величин, тогда необходимо увеличить или уменьшить расстояние между ЭС1 и ЭС2 перемещением ЭС2 до удовлетворения этому условию. Измеренные величины Uc-з и ΔU поместим в таблицу 3.8. И только теперь включим вспомогательный источник тока и, сразу же, произведем компенсацию падения напряжения, увеличивая величину тока от вспомогательного источника. В момент, когда величина падения напряжения между ЭС1 и ЭС2 станет равной нулю, т.е., когда ΔU = 0, считываем величину потенциала между подземным сооружением и электродом сравнения, которая является поляризационным потенциалом подземного металлического сооружения Uc-з1 = Uп, что и записываем в таблицу 3.8, выключив, соответственно, вспомогательный источник тока. Если время компенсации составило величину t, то следующее аналогичное измерение потенциала в этом месте Uc-з1i должно производиться через промежуток времени не менее 10t. После нескольких измерений (3-5 измерений) вычисляется средняя величина поляризационного потенциала

а результат записывается в таблицу 3.8 и т.д. для остальных точек измерений по длине трубопровода.

Таблица 3.8

Таблица измеренных потенциалов методом компенсации составляющей I·R

Измеренные величины до момента компенсации падения напряжения на I·R

Измеренные величины в момент компенсации падения напряжения на I·R

ΔU, В

Uc-з1, В

ΔU1, В

Uп = Uc-з1

0,038

-1,15

0

-1,025

0,042

-1,17

0

-1,030

0,039

-1,15

0

-1,025

Средняя величина

КРИТЕРИИ метода компенсации

1. Подземное металлическое сооружение должно быть заполяризовано до относительного уровня защиты, не менее 0,95.

2. Разность потенциалов ΔU между электродами сравнения ЭС1 и ЭС2 до начала компенсации должно быть не менее 0,030 В или ΔU ≥ 0,030 В и не более 0,150 В или ΔU ≤ 0,150 В.

3. Период компенсации между каждым измерением Тк в одной точке и время компенсации, включая момент измерения tк, должны быть Тк > 10 tк.

4. Возможно применение метода компенсации на однониточных, многониточных и пересекающихся трубопроводных системах, в зонах действия блуждающих токов и на сооружениях, имеющих протекторную защиту от коррозии.

5. Для песчаных грунтов, имеющих величину удельного электрического сопротивления ρ > 1000 Ом·м , поляризационный потенциал должен быть Uп ≤ -650 мВ.

6. Для песчаных грунтов, имеющих величину удельного электрического сопротивления от ρ= 500 Ом·м  до ρ = 1000 Ом·м , поляризационный потенциал должен быть Uп ≤ -750 мВ (или смещение потенциала от его стационарного значения должно быть более 100 мВ).

7. Для грунтов со средней степенью аэрации, имеющих величину удельного электрического сопротивления от ρ = 500 Ом·м  и менее, поляризационный потенциал должен быть Uп ≤ -850 мВ и до Uп = -1100 мВ.

8. Для анаэробных грунтов (суглинки, глины, болота) поляризационный потенциал должен быть Uп ≤ -950 мВ и до Uп = -1150 мВ.

Рис.3.20 Принципиальная схема регулируемого стабилизатора тока для метода компенсации

3.3.3 Метод отключения источника поляризации и экстраполяции на нулевое время отключения

Наиболее достоверным принято считать метод отключения источника поляризации [13, 16, 17, 18] с применением автоматических запоминающих устройств и других приборов и систем. Необходимость исключения активной составляющей падения напряжения I·R возникает при проведении измерений поляризационных потенциалов в грунтах и средах с низким удельным электрическим сопротивлением при относительно больших плотностях токов поляризации (более 1 мА/см2) или в грунтах и средах с высоким удельным электрическим сопротивлением при относительно низких плотностях токов поляризации (менее 0,1 мА/см ). I·R может служить источником погрешностей при измерениях поляризационных потенциалов по сравнению с их истинным значением.

В практике измерений поляризационных потенциалов подземный металлических сооружений встречаются как отдельные сквозные дефекты в изоляционных покрытиях, так и распределенные по поверхности точечные сквозные повреждения (или распределенные за счет старения изоляционного покрытия). При включенной катодной защите под действием защитного тока оголенная поверхность металла сквозных повреждений изоляционного покрытия поляризуется, образуя двойной электрический слой на границе металл-электролит грунта.

Представим фрагмент изолированной металлической поверхности со сквозным дефектом в изоляционном покрытии в виде показанной на рис.3.21а конструкции и упрощенной эквивалентной электрической схемы.

Поскольку поляризационное сопротивление Rп значительно меньше величины сопротивления изоляции Rи, очевидно, сопротивлением Rи можно пренебречь; по аналогии можно пренебречь и емкостью металлизоляция-электролит грунта Си по сравнению с величиной емкости двойного электрического слоя Сп, так как электрическая емкость конструкции металл-изоляция-электролит грунта Си значительно меньше по величине емкости двойного электрического слоя в дефекте изоляционного покрытия Сп на границе металл-электролит. i

Из приведенной упрощенной эквивалентной схемы двойного электрического слоя видно, что заряд оголенной поверхности от источника поляризации проходит по цепи: плюс источника тока поляризации, Rгрi, Rгр2, Rгр1, Rэ, Rп, Cп, минусовая клемма источника поляризации.

Представляет интерес процесс разряда, так как при отключении источника поляризации имеется возможность измерить величину поляризационного потенциала этого дефекта, чтобы исключить падение напряжения на сопротивлениях Rгр1 и Rэ в месте установки неполяризующегося электрода сравнения (ЭС) (рис.3.21б). Величина поляризационного потенциала для этой эквивалентной схемы будет оцениваться уравнением

Uп = Ue + Uсм · exp [-t / (Rп · Сп)],                                                           (3.31)

где Uп - поляризационный потенциал, В; Ue - естественный потенциал металла при отсутствии тока поляризации, В; Uсм - смещение потенциала под действием тока поляризации перед отключением источника поляризации, В; Rп - поляризационное сопротивление, Ом·м2; Сп - поляризационная емкость, Ф/м2; t - время после момента отключения источника поляризации, с.

Рис.3.21 Фрагмент условной конструкции с электрическим эквивалентом системы металл-изоляция-грунт со сквозным повреждением в изоляционном покрытии (а) и упрощенная эквивалентная схема заряда-разряда двойного электрического слоя на границе металл-электролит в месте дефекта изоляционного покрытия (б)

При t = 0 до момента отключения источника поляризации величина измеренного потенциала будет равна

U = Uс-з = Ue + Uсм + i · (Rэ + Rгр1),                                                         (3.32)

где U, Uс-з - потенциал с омической составляющей, измеренный до момента отключения источника поляризации, В; i - ток поляризации, A; Rэ - величина сопротивления объема поры, заполненной электролитом, Ом; Rгр1- сопротивление грунта или электролита от поверхности изоляционного покрытия до места установки ЭС, Ом.

Очевидно, в момент отключения источника тока поляризации составляющая I·R = i·(Rэ + Rгр1) исчезнет и величина поляризационного потенциала при t=0 и будет равна

Uп = Ue + Uсм.                                                                                           (3.33)

Эту величину поляризационного потенциала в момент времени t=0 зафиксировать измерительным прибором нет возможности, но можно измерить в любой другой момент времени t > 0 в соответствии с выражением (3.31). Погрешность измерений величины поляризационного потенциала зависит от постоянной времени (τ) системы подземного металлического сооружения, характеризуемой площадью оголения металла в дефектах и количеством микропор на единицу площади изоляционного покрытия, а также от того, в какой момент времени после отключения источника поляризации зафиксирована измеряемая величина поляризационного потенциала. Из данных, приведенных в [22] и позднее в [29], указанная погрешность может достигать 10 % истинной величины поляризационного потенциала при его измерении в конце второй миллисекунды после отключения источника поляризации.

Указанные в [22] уравнения вычисления поляризационного потенциала и его погрешности измерения в разные моменты времени после момента отключения источника поляризации должны относиться только к смещению потенциала в соответствии с уравнением (3.31):

Uп - Ue = Uсм · ехр (-t/τ),                                                                          (3.34)

где τ = Rп · Сп - постоянная времени подземного металлического сооружения, с.

Тогда величина вычисленной погрешности уменьшится более чем в два раза, так как множителем экспоненты является не поляризационным потенциал, а смещение потенциала.

Для уменьшения погрешности, обусловленной не нулевым временем измерения поляризационного потенциала после отключения источника поляризации, можно использовать несколько измеренных величин потенциалов в моменты времени t1, t2, t3 после момента отключения источника поляризации (рис.3.22) и экстраполировать кривую потенциал-время на ось потенциалов при t0 = 0, где получим величину, соответствующую поляризационному потенциалу с меньшей погрешностью, чем измеренные величины потенциалов в моменты времени t1, t2, t3.

Рис.3.22 График отключения источника поляризации и время измерений поляризационных потенциалов и их экстраполирование на момент времени отключения t = 0

Рассмотренный способ графической экстраполяции возможен при условии, что измерения проводятся на линейном участке спада величины поляризационного потенциала экспоненциальной кривой разряда (т.е. величина времени t3 должна быть меньше величины постоянной времени τ системы подземного металлического сооружения), описывается зависимостью

Uп = Uп1 + [(t1 - t0) · (Uп1 - Uп2)] / (t2 - t1) = Uп1 + [(t1 - t0) · (Uп2 - Uп3)] / (t3 - t2),     (3.35)

где Uп - величина поляризационного потенциала, экстраполированная на момент времени отключения источника поляризации to, В; Uп1 - величина потенциала, измеренная в момент времени tj после отключения источника поляризации, В; Uп2 - величина потенциала, измеренная в момент времени t2 после отключения источника поляризации, В; Uп3 - величина потенциала, измеренная в момент времени t3 после отключения источника поляризации, В; t1, t2, t3 - время измерения потенциалов Uп1, Uп2  и Uп3 после момента отключения источника поляризации t0, с.

При условии, что измерения поляризационных потенциалов должны производиться через равные промежутки времени после момента времени отключения источника поляризации t0

t2 - t1 = t3 - t2                                                                                               (3.36)

и, что скорость спада поляризационного потенциала на этих промежутках времени должна быть тоже одинаковой

(Uпl - Uп2) / (t2 - t1) = (Uп2 - Uп3) / (t3 - t2),                                                (3.37)

если интервалы времени после момента отключения источника поляризации t0 равны между собой

t1 - t0 = t2 - t1 = t3 - t2,                                                                                 (3.38)

то уравнение (3.35) предельно упростится и будет иметь вид

Uп = Uпl + (Uпl - Uп2) = Uпl + (Uп2 - Uп3).                                                  (3.39)

Уравнения (3.35) и (3.39) могут быть легко использованы в автоматических устройствах измерения поляризационных потенциалов, применяемых в методах "интенсивной технологии".

Необходимо иметь в виду, что изложенное выше относится к измерениям, выполненным при условии, что входное сопротивление измерительного прибора RBX превосходит сумму сопротивлений Rэ + Rгр1 (рис.3.21) более чем в 100 раз. Величина сопротивления Rэ может быть значительно меньше величины Rгр1 особенно в высокоомных грунтах; тогда, видимо, необходимо оценить применение измерительных приборов с различными значениями RBX для измерения в грунтах с различным удельным электрическим сопротивлением.

ПРИМЕР 3.7 Экстраполяция поляризационного потенциала на момент t0

В качестве примера можно рассмотреть измеренные потенциалы на газопроводе САЦ-4 на 155,7 км высокоомным вольтметром типа ВВ-1 для различных моментов времени после синхронного отключения источников поляризации трубопровода, приведенные в таблице 3.9.

По результатам измерений потенциалов для равных приращений времени t2 - t1 = 2 с и t3 -t2 = 2 с приходится равное приращение измеренных потенциалов U1 - U2 = -50 мВ и U2 - U3 = -50 мВ, по которым можно сделать вывод, что измеренные потенциалы после момента отключения t0 находятся на линейном участке спада (деполяризации) экспоненциальной кривой смещения потенциала подземного металлического сооружения. Из данных измерений (таблица 3.9, первая строка) найдем скорость спада потенциала, которая входит в правое слагаемое (3.35):

(U1 - U2) / (t2 - t1) = -25 мВ/с и (U2 - U3) / (t3 -t2) = -25 мВ/с,                (3.40)

эти равенства характеризуют линейный участок кривой разряда только для моментов времени t1, t2, t3. Тогда величина поляризационного потенциала на момент времени t0 = 0 будет равна

Uп = Uп1 + t1 · (Uп1 - Uп2) / (t2 - t1) = -1150 мВ.                                       (3.41)

Таблица 3.9

Измеренные потенциалы, мВ, в моменты времени ti после отключения источника поляризации подземного трубопровода

Экстраполированная величина на t0

t1 = 2 с

t2 = 4c

t3 = 6c

t4 = 8c

t5 = 10с

Uп1, мВ

Uп2, мВ

Uп3, мВ

Uп4, мВ

Uп5, МВ

Uп, мВ

-1100

-1050

-1000

-970

-950

-1150

-1095

-1045

-995

-965

-950

-1145

-1095

-1045

-995

-965

-950

-1145

Средняя величина

 

 

 

-1146

Для второй и третьей строк таблицы 3.9 величины поляризационных потенциалов будут равны:

Uп = Uп1 + t1 · (Uпl - Uп2) / (t2 - t1) = -1145 мВ.                                        (3.42)

Зная величину естественного потенциала подземного металлического сооружения (Ue = -550 мВ), найдем величину потенциала смещения по формуле (3.33) для момент времени t0 = 0:

Uсм0 = Uп - Uc = -1150 - (-550) = -600 мВ                                              (3.43)

и для момента времени t1 = 2 с из таблицы 3.9:

Uсм1 = Uп1 - Uе = -1100 - (-550) = -550 мВ,                                            (3.44)

исходя из того, что нам известны величины Uсм0 и Uсм1, из уравнения

Uсм1 = Uсм0 ·exp(t/τ)                                                                                 (3.45)

можно вычислить постоянную времени подземного металлического сооружения в месте измерения потенциалов, которая из предыдущего уравнения будет равна

τ = -t1 / ln(Uсм1 / Uсм0) = -2 / ln(-550 / (-600)) = 23 с.                             (3.46)

Теперь, получив вычисленные данные, можно сравнить измеренные величины

поляризационных потенциалов из таблицы 3.9 с расчетными по уравнению (3.34), подставив в него значения Ue = -550 мВ, Uсм0= -600 мВ и τ = 23 с для моментов времени t1 = 2 с, t2 = 4 с, t3 = 6  с, t4 = 8 с, t5 = 10 с, по уравнению:

Uпi = Ue + Uсм0 exp(ti/τ)                                                                            (3.47)

для i = 0, 1, 2, 3, 4, 5 (таблица 3.10).

Таблица 3.10

Вычисленные величины поляризационных потенциалов времени по формуле (3.47), мВ, для моментов ti

t0 = 0

t1 = 2 с

t2 = 4 c

t3 = 6 с

t4 = 8 c

t5 = 10 с

-1149,99

-1100, 03

-1054,22

-1012,23

-973,73

-938,44

Если принять вычисленную постоянную времени подземного металлического сооружения х в соответствии с упрощенной эквивалентной схемой рис.3.21, тогда постоянная времени подземного металлического сооружения равна

τ = Rп·Cп.                                                                                                  (3.48)

Если учесть, что емкость двойного слоя металл-электролит находится в пределах от Сп = 20 мкФ/см2п = 0,2 Ф/м2) до Сп = 40 мкФ/см2п = 0,4 Ф/м2), то величина поляризационного сопротивления для данного участка подземного металлического сооружения при средней величине этой емкости Спср = 0,3 Ф/м2 будет равна

Rп = τ / Спср = 23 / 0,3 = 76,6 Ом·м2.                                                      (3.49)

Из этих же данных можно вычислить и плотность тока поляризации, протекающего через единицу площади по уравнению

iпол =Uсм0 /Rп = -7,82 · 10-3 А/м2 (-0,782 мкА/см2),                               (3.50)

Это говорит о том, что на единицу площади изоляционного покрытия приходится очень мало микропор или сквозных дефектов.

КРИТЕРИИ экстраполяции потенциала на момент времени t=0

1. Метод отключения источника поляризации нельзя использовать в зонах действия блуждающих токов.

2. Моменты времени измерения потенциалов t1, t2, t3 должны быть меньше величины постоянной времени т подземного металлического сооружения, т.е. t1, t2, t3 £ t/10 = 0,1t.

3. Период отключения источника поляризации Тот на время отключения tот должен быть Tот≥10tот.

4. Интервалы между моментами времени измерений потенциалов Uп1, Uп2, Uп3 должны быть t2-t1 = t3 - t2 или t1 - t0 = t2 - t1 = t3 - t2.

5. Скорость спада (деполяризации) поляризационного потенциала должна удовлетворять условию

(Uп1- Uп2) / (t2 - t1) = (Uп2 - Uп3) / (t3 - t2).

6. Для песчаных грунтов, имеющих величину удельного электрического сопротивления ρ > 1000 Ом·м , поляризационный потенциал должен быть Un ≤ -650 мВ.

7. Для песчаных грунтов, имеющих величину удельного электрического сопротивления от ρ = 500 Ом·м  до ρ = 1000 Ом·м , поляризационный потенциал должен быть Uп ≤ -750 мВ (или смещение потенциала от его стационарного значения должно быть более 100 мВ).

8. Для грунтов со средней степенью аэрации, имеющих величину удельного электрического сопротивления от ρ = 500 Ом·м  и менее, поляризационный потенциал должен быть Uп ≤ -850 мВ и до Uп = -1100 мВ.

9. Для анаэробных грунтов (суглинки, глины, болота) поляризационный потенциал должен быть Uп ≤ -950 мВ и до Uп = -1150 мВ.

3.3.4 Метод "Интенсивной технологии"

Метод "интенсивной технологии" является трудоемким и относительно дорогим как в обслуживании, так и в аппаратурном обеспечении. Суть его заключается в одновременном измерении потенциалов Uc, и их градиентов ΔU без исключения омической составляющей I·R до момента отключения источника тока поляризации и в одновременном измерении поляризационных потенциалов Uп и их градиентов ΔUп с исключенной омической составляющей I·R подземного металлического сооружения. Это достигается тем, что применяются два неполяризующихся электрода сравнения и несколько управляемых прерывателей тока источников поляризации (СКЗ), которые точно синхронизированы по моментам времени отключения этих источников (СКЗ) [6, 16-21, 23-25]. Для однониточных трубопроводов применяется минимум три прерывателя тока, для двухниточных необходимо минимум шесть прерывателей тока, а для N-ниточных трубопроводов минимальное количество прерывателей тока должно быть 3N штук для исключения влияния токов соседних трубопроводов на измеряемые поляризационные потенциалы. Для этого применяют системы типа GLOBAL фирмы ВАС (Англия), MoData фирмы Weilekes Elektronik (Германия), CORPAC фирмы ACEL GROUP (Англия) и другие системы. Каждая такая система должна быть укомплектована соответствующим количеством прерывателей тока СКЗ для эксплуатируемой системы трубопроводов в одном коридоре. Такие измерения потенциалов (Uc и Uп) и их градиентов (ΔU и ΔUп) позволяют вычислить уточненную величину поляризационного потенциала Uпв и определить примерную величину площади дефекта в изоляционном покрытии SД по формулам [6, 13, 16, 17, 21, 22, 24, 25].

Для вычисления уточненной ("истинной") величины поляризационного потенциала используется формула

Uпв = Uп - ΔUп · (Uc - Uп) / (ΔU - ΔUп) = Uп - ΔUп · (Uc - Uп) / Δ,      (3.51)

где Uc - измеренная величина потенциала подземное сооружение-земля до момента отключения тока поляризации, мВ; Uп - измеренная величина поляризационного потенциала после момента отключения тока поляризации, мВ; Uпв - вычисленная уточненная величина поляризационного потенциала, мВ; ΔU - поперечный градиент потенциала до момента отключения тока поляризации, мВ; ΔUп - поперечный градиент поляризационного потенциала после момента отключения тока поляризации, мВ; Δ = ΔU ΔUп -разность градиентов потенциалов, мВ.

При этом градиенты измеряются со стороны анодных заземлений.

Теперь по формуле [21] вычисляется величина площади оголения (дефекта) изоляционного покрытия

SД = π · {к · (ΔU ΔUп) / (UcUп)}2 = π · {к · Δ / (UcUп)}2, см2, (3.52)

где к - коэффициент, учитывающий неравномерность удельного электрического сопротивления грунта, глубины заложения трубопровода и расстояния между неполяризующимися электродами сравнения; к = 2,05 см для расстояний между электродами сравнения 10 м и к = 2,4 см - для 5 м; π - константа, равная 3,14.

Методика измерения поляризационных потенциалов и их градиентов (продольных или поперечных) заключается в том, что только по результатам интегральной оценки состояния изоляционного покрытия определяются участки или интервалы с ПЛОХИМ состоянием изоляционного покрытия (Rи < 500 Ом·м2) и только на этих участках или интервалах применяют "интенсивную технологию" измерений потенциалов.

Рассмотрим вычисления на примере с измеренными величинами потенциалов и их поперечных градиентов.

ПРИМЕР 3.8

Рассмотрим участок газопровода, который уже рассматривался в разделе 3.2 и является продолжением ПРИМЕРА 3.2. 3-я нитка газопровода УХТА-ТОРЖОК диаметром DT = 1420 мм эксплуатируется с 1978 г., протяженность участка L = 895 м, имеет полиэтиленовое покрытие. Газопровод проложен в грунте со средним удельным электрическим сопротивлением равным ρ = 50 Ом·м .

Из таблицы 3.11 по формуле (3.51) вычислим величину уточненного поляризационного потенциала в местах дефектов в изоляционном покрытии (в "воронках")

для L = 270 м

Uпв = UпΔUп · (Uc Uп) / Δ = -1090 - 22 · (-1240 - (-1090)) / 9 = -723 мВ,

для L =305 м

Uпв = UпΔUп · (Uc Uп) / Δ = -980 - 44 · (-1010 - (-980)) / 25 = -927 мВ

и для L = 325 м

Uпв = UпΔUп · (Uc Uп) / Δ = -980 - 46 · (-1000 - (-980)) / 47 = -960 мВ.

Из вычислений уточненных поляризационных потенциалов для мест измерений L = 270 м, L= 305 м и L = 325 м видно, что величина Uпв = -723 мВ не удовлетворяет критерию катодной защищенности газопровода в этом месте, так как Uпв = -723 мВ > Uп = -850 мВ и необходимо принимать меры по ликвидации этого дефекта или увеличить величину тока поляризации СКЗ до получения в этом месте величины поляризационного потенциала Uп -850 мВ.

Теперь можно вычислить величины площадей дефектов по формуле (3.52)

для L = 270 м

SД = π · {к · Δ / (UcUп)}2 = 3,14 · {2,05 · 9 / (-1240 - (-1090))}2 = 0,0475 см2,

для L = 305 м

SД = π · {к · Δ / (UcUп)}2  = 3,14 · {2,05 · 25/(-1010 - (-980))}2 = 9,168 см2

и для L = 325 м

SД = π · {к · Δ / (UcUп)}2  = 3,14 · {2,05 · 47/(-1000 - (-980))}2 = 72,911 см2.

Из результатов измерений потенциалов и их градиентов видно, что места, имеющие "воронки" градиентов потенциалов (рис.3.23 и 3.24), находятся по обе стороны от автомобильной дороги, и, по-видимому, имеют повреждения изоляционного покрытия, образованные кожухом, в котором проложен газопровод под автомобильной дорогой.

КРИТЕРИИ метода "интенсивной технологии"

1. Шаг измерений потенциалов и градиентов потенциалов должен быть от 1 м до 5 м (или минимальный шаг измерений должен удовлетворять условию 1Ш = 1,4 · Нт, где Нт - глубина заложения трубопровода).

2. При измерении градиентов расстояние между неполяризующимися электродами сравнения должно быть 10 м.

3. Для однониточных трубопроводов градиент измеряют на стороне анодного заземления катодной станции.

4. Для параллельных трубопроводов градиенты потенциалов должны измеряться справа и слева от осевой линии трубопровода.

5. Для вычисления мест с пониженным сопротивлением изоляции и площади дефекта используются градиенты потенциала более 30 мВ по абсолютной величине.

Таблица 3.11

Таблица измеренных и вычисленных данных измерений потенциалов и их поперечных градиентов по "интенсивной технологии"

Расстояние до точки измерения

Потенциал труба-земля измеренный

Поляризационный потенциал измеренный

Вычисленный поляризационный потенциал

Градиент с омической составляющей

Градиент без омической составляющей

Вычисленная разность градиентов Δ = ΔU - ΔUп

Примечание

L, м

Uc-з, MB

Uп, мВ

Uпв, мВ

Δ U, мВ

Δ Uп, мВ

Δ, мВ

 

0

 

 

 

 

 

 

ПК Г122

235

 

 

 

 

 

 

КИП

260

-1280

-1100

 

11

6

5

 

265

-1300

-1110

 

18

10

8

 

270

-1240

-1090

-723

31

22

9

 

275

-1230

-1090

 

18

6

12

 

280

-1240

-1100

 

3

-3

6

 

285

-1210

-1090

 

-3

-8

5

 

290

-1170

-1070

 

10

-2

12

 

295

-1100

-1040

 

36

10

17

 

300

-1010

-990

 

65

28

37

 

305

-1010

-980

-927

69

44

25

 

310

-1030

-1000

 

38

18

20

 

315

-1000

-970

 

49

29

20

Автодороги

320

-1020

-990

 

55

26

29

 

325

-1000

-980

-960

93

46

47

 

330

-1100

-1020

 

38

19

19

 

335

-1160

-1060

 

14

5

9

 

340

-1200

-1080

 

7

-5

12

 

345

-1230

-1090

 

16

10

6

 

350

-1260

-1110

 

4

-3

7

 

355

-1300

-1120

 

21

13

8

 

360

-1350

-1150

 

-18

-20

2

Свеча

365

-1380

-1160

 

-12

-13

1

 

370

-1400

-1170

 

-10

-13

3

 

375

-1420

-1180

 

-21

-23

2

 

380

-1430

-1180

 

-5

-7

2

 

385

-1450

-1190

 

1

0

1

 

390

-1460

-1200

 

-7

-10

3

 

530

 

 

 

 

 

 

КИП

Рис.3.23 Графики измеренных потенциалов труба-земля (Uт-з) и поляризационных потенциалов (Uп) с использованием "интенсивной технологии" на газопроводе D = 1420 мм с полиэтиленовой изоляцией, эксплуатирующемся с 1978 г.

Рис.3.24 Графики измеренных поперечных градиентов потенциалов на расстоянии 10 м при включенном токе поляризации (dUт-з) и при отключенном токе поляризации (dUп) с использованием "интенсивной технологии" на газопроводе Ухта-Торжок D = 1420 мм с полиэтиленовой изоляцией, эксплуатирующемся с 1978 г.

6. Для песчаных грунтов, имеющих величину удельного электрического сопротивления ρ > 1000 Ом·м, поляризационный потенциал должен быть Uп ≤ -650 мВ.

7. Для песчаных грунтов, имеющих величину удельного электрического сопротивления от ρ = 500 Ом·м до ρ = 1000 Ом·м, поляризационный потенциал должен быть Uп ≤ -750 мВ (или смешение потенциала от его стационарного значения должно быть более 100 мВ).

8. Для грунтов со средней степенью аэрации, имеющих величину удельного электрического сопротивления от ρ = 500 Ом·м и менее, поляризационный потенциал должен быть Uп ≤ -850 мВ и до Uп = -1100 мВ.

9. Для анаэробных грунтов (суглинки, глины, болота) поляризационный потенциал должен быть Uп ≤ -950 мВ и до Uп = -1150 мВ.

4 ЗАКЛЮЧЕНИЕ

Данная МЕТОДИКА является следствием многолетних исследований на трассах подземных трубопроводов, позволяющих сделать вывод, что в настоящее время без высокопроизводительного и эффективного контроля глубины заложения, положения трубопровода, состояния изоляционного покрытия и оценки катодной защищенности невозможно развитие современной технологии эксплуатации протяженных подземных трубопроводов.

Настоящая методика позволяет определять положение трубопровода под землей, его кривизну, измерять глубину его заложения, производить контроль состояния всех типов изоляционных покрытий трубопроводов любого диаметра как контактным, так и бесконтактным методами, измерять поляризационные потенциалы различными методами и некоторые другие электрические параметры подземного трубопровода.

Приведены необходимые расчетные формулы и номограммы (или таблицы) для определения интегральных величин сопротивления изоляционного покрытия. Рассмотрена оптимальная технология и последовательность производства измерений в полевых условиях по нахождению мест сквозных повреждений изоляционного покрытия.

Приведены технологичные методы обследования трубопроводов и схемы измерений поляризационных потенциалов в полевых условиях.

Показана возможность применения отечественной и зарубежной аппаратуры при использовании данной методики.

Методика позволяет определять состояние изоляционного покрытия, интегральную величину его сопротивления, интегральную величину площади дефектов, скорость старения изоляционного покрытия, остаточный ресурс изоляционного покрытия, сквозные повреждения в изоляционном покрытии с помощью, контактных и бесконтактных методов путем измерения составляющей электромагнитного поля, создаваемого переменным током, протекающим по трубопроводу от генератора звуковой частоты, позволяет оценивать защищенность металла трубы катодной защитой по величине поляризационных потенциалов.

Разработанная методика обладает новизной и представляет практический интерес для работников газовой, нефтяной и коммунальной отраслей.

Литература

1. ГОСТ Р 51164-98. Трубопроводы стальные магистральные. Общие требования к защите от коррозии. М.: ПИК Изд-во стандартов, 1998.

2. Инструкция по интегральной оценке состояния изоляционного покрытия законченных строительством участков трубопроводов на переменном токе. М.: ВНИИГАЗ, 1989.

3. Методика оценки фактического положения и состояния подземных трубопроводов. М: ВНИИГАЗ, 1992.

4. Рекомендации по контролю глубины заложения подземного трубопровода. Р-352-79. М: ВНИИСТ, 1979.

5. Стрижевский И.В. Подземная коррозия и методы защиты. М.: Металлургия, 1986. С.67-109.

6. Бекман В., Швенк В. Катодная защита от коррозии. Справочник / Пер. с нем. М.: Металлургия, 1984. С. 145-172. (Baeckmann W. und Schwenk W. Handbuch des kathodischen Korrosionsschutzes.Theorie und Praxis der elektrocchemischen Schutzverfahren. 2., neubearbeitete und erweiterte Auflage. Verlag Chemie. Weinheim * Deerfield Beach, Florida * Basel * 1980).

7. Pat. 3.617.865 (USA), U.S. Cl 324/3. Method and apparatus for locating a buried metallic line employing magnetic field gradient measurements. Goroku Hakata. Filed May 22. 1969.

8. Палашов В.В. Расчет полноты катодной защиты. Л.: Недра, 1988. С. 18-20.

9. Сидоров Б.В., Харионовский В.В. Применение системы C-SCAN при обследовании состояния изоляционного покрытия // Газовая промышленность. 1993. № 6. С. 18-20.

10. Инструкция по оценке прочности и контролю участков газопроводов в слабонесущих грунтах. М.: ВНИИГАЗ, 1986. 57 с.

11. Рекомендации по оценке несущей способности участков газопроводов в непроектном положении. М.: ВНИИГАЗ, 1986. 43 с.

12. Сидоров Б.В., Ботов В.М., Курганова И.Н., Дорогобужев Е.А. Комплексный подход к оценке фактического состояния подземных газопроводов // Надежность газопроводных конструкций. М: ВНИИГАЗ, 1990. С.24-39.

13. Бекман В. Катодная защита. Справочник. М.: Металлургия, 1992. С. 121-126 / von Dipl.-Phys. W. von Baeckmann. Taschenbuch fur den kathodischen Korrosionsschutz. 4. Auflage. Essen: Vulkan - Verlag, 1987.

14. Петров Н.А., Сидоров Б.В., Соколов А.С. и др. Современные средства комплексной защиты подземных металлических трубопроводов от коррозии // Сер. Транспорт и хранение газа. Вып. № 8. М: ВНИИЭГазпром, 1984. С. 18-32.

15. Глазов Н.П., Дуков Б.С, Сидоров Б.В Способ измерения поляризационных потенциалов подземных конструкций. Авт. свид. № 744345 // Б.И. 1980. № 24.

16. Ringas С, Leeds J.M. and Oosthuizen P. The Application of DC Voltage Gradient Technology to Accurately Determine Buried Pipeline Rehabilitation Requirements. Proceedings of the Fifth European and Middle Eastern Pipeline Rehabilitation Seminar. 25th - 28th April. Cyprus. 1994. P.l-19.

17. Leeds J.M. Interaction between coatings and Cl deserves basic review // J. Pipe Line and Gas Industruy. 1995. HI. V.78. № 3. P.21-25.

18. Белеевский B.C., Харитонов А.В. Интенсивные электрометрические измерения на магистральных газопроводах при помощи лаборатории катодной защиты фирмы "Хагенук" (Германия). Интерпретация полученных результатов // Современное состояние и проблемы противокоррозионной защиты магистральных газопроводов и промысловых сооружений отрасли. Материалы совещания 1995 г., п. Лазаревский. М.: ИРЦ ГАЗПРОМ, 1995. С.22-26.

19. Глазов Н.П. Анализ современных методов измерения поляризационных потенциалов на магистральных газопроводах // Современное состояние и проблемы противокоррозионной защиты магистральных газопроводов и промысловых сооружений отрасли. Материалы совещания 1995 г., п. Лазаревский. М: ИРЦ ГАЗПРОМ, 1995. С.28-42.

20. Хмельницкий Б.И., Соколов А.С., Петров Н.А. Измерение поляризационного потенциала // Современное состояние и проблемы противокоррозионной защиты магистральных газопроводов и Промысловых сооружений отрасли. Материалы совещания 1995 г., п. Лазаревский. М.: ИРЦ ГАЗПРОМ, 1995. С.43-52.

21. Schwenk W. New metods to improve corrosion protection of pipelines // J. 3R International. 1987. V.5. N. 5. P.305-310.

22. Сидоров Б.В., Никитенко Е.Е. О достоверности измерения поляризационных потенциалов подземных сооружений // Индустриализация электрохимической защиты магистральных трубопроводов и промысловых объектов. М.: ВНИИСТ, 1989. С.113-128.

23. Bushman J.B. and Rizzo F.E. I.R Drop in Cathodic Protection Measurements of the 24th Annual Appalashian Underground Corrosion Short Course. West Virginia univ., 1979. P.267-271.

24. Сидоров Б.В., Харионовский В.В. О достоверности измерения потенциалов методом интенсивной технологии // Надежность газопроводных конструкций. М.: ВНИИГАЗ, 2000. С.74-85.

25. Фатрахманов Ф.К., Петров Н.А., Долганов М.Л. Новые технологии и аппаратура для обследований магистральных трубопроводов. III Международный конгресс "ЗАЩИТА-98". М, 1998. С.27.

26. Степанов Ю.А., Грушко Е.С., Эндель И.А., Горбунова СВ., Куликов В.А. Нетрадиционные методы диагностики магистральных газопроводов // Диагностика трубопроводов. Т. 1 / Докл. и сообщ. на Шестой международной деловой встрече "Диагностика-96". М.: ИРЦ ГАЗПРОМ, 1996. С. 10-20.

27. Конев К.А., Харитонов А.В. Аппаратура для контроля состояния изоляционных покрытий подземных трубопроводов с использованием контактных и бесконтактных методов измерения // Диагностика трубопроводов. Т. 1 / Докл. и сообщ. на Шестой международной деловой встрече "Диагностика-96" М.: ИРЦ ГАЗПРОМ, 1996. С.169-178.

28. Нефедова З.И., Сулимин В.Д. Обнаружение микрокоррозионных гальванопар и определение степени защищенности подземных трубопроводов при функционировании макропар // Индустриализация электрохимической защиты магистральных трубопроводов и промысловых объектов. М.: ВНИИСТ, 1989. С.81-86.

29. Глазов Н.П., Шамшетдинов К.Л., Сурис М.А, Фрейман Л.И., Левин В.М. Об измерениях поляризационного потенциала на подземных стальных трубопроводах // Ж. "Практика противокоррозионной защиты". КАРТЭК. 2000. № 2. С.24-29.

30. Каталог технических средств диагностики трубопроводов. М.: ИРЦГАЗПРОМ 1997. 73 с.

ПРИЛОЖЕНИЕ

Таблицы и номограммы для определения сопротивления изоляции по величинам затухания сигнала для частот F = 3,1 Гц и F = 1000 Гц.

(Таблицы и графики на частоты F = 1,5; 6,25; 12,5; 175; 450; 512; 640; 1425; 8200 и 10000 Гц высылаются по запросам пользователей)

Таблица определения величин сопротивления покрытия по величинам затухания сигнала частотой 3,1 Гц для трубопроводов диаметром 159¸530 мм

Затухание, мБ

Сопротивление изоляции R, Ом·м2 (Частота сигнала F = 3,1 Гц)

D=159 мм

D=219 мм

D=273 мм

D=325 мм

D=377 мм

D=425 мм

D=530 мм

1

2

3

4

5

6

7

8

0,0102

100000

-

-

-

-

-

-

0,0113

-

100000

-

-

-

-

-

0,0118

-

-

100000

-

-

-

-

0,0125

-

-

-

100000

-

-

-

0,0131

-

-

-

-

100000

-

-

0,0136

-

-

-

-

-

100000

-

0,015

-

-

-

-

-

-

100000

0,0159

-

-

-

-

-

-

-

0,0175

-

-

-

-

-

-

-

0,0186

-

-

-

-

-

-

-

0,02

-

-

-

-

-

-

-

0,0213

-

-

-

-

-

-

-

0,0243

-

-

-

-

-

-

-

0,0268

-

-

 

-

-

-

-

0,0394

10000

-

-

-

-

-

-

0,0438

-

10000

-

-

-

-

-

0,0462

-

-

10000

-

-

-

-

0,0486

-

-

-

10000

-

-

-

0,0504

-

-

-

-

10000

-

-

0,0518

-

-

-

-

-

10000

-

0,0578

-

-

-

-

-

-

10000

0,0621

-

-

-

-

-

-

-

0,0678

-

-

-

-

-

-

-

0,0723

-

-

-

-

-

-

-

0,0778

-

-

-

-

-

-

-

0,0825

-

-

-

-

-

-

-

0,0945

-

-

-

-

-

-

-

0,104

-

-

-

-

-

-

 

0,151

1000

-

-

-

-

-

-

0,16

920

-

-

-

-

-

-

0,168

-

1000

-

-

-

-

-

0,17

830

990

-

-

-

-

-

0,177

-

-

1000

-

-

-

-

0,18

750

895

980

-

-

-

-

0,186

 

-

-

1000

-

-

-

0,19

680

810

890

980

-

-

-

0,194

-

-

-

-

1000

-

-

0,2

625

750

810

900

960

-

-

0,204

-

-

-

-

-

1000

-

0,22

530

640

695

770

810

880

-

0,223

-

-

-

-

-

-

1000

0,239

-

-

-

-

-

-

-

0,25

427

510

560

610

650

705

820

0,259

-

-

-

-

-

-

-

0,27

375

450

480

540

575

620

720

0,276

-

-

-

-

-

-

-

0,299

-

-

-

-

-

-

-

0,3

312

373

408

450

470

520

600

0,315

-

-

-

-

-

-

-

0,32

280

337

366

410

430

467

540

0,35

240

290

315

350

370

400

465

0,362

-

-

-

-

-

-

-

0,37

218

263

286

315

336

365

425

0,4

192

230

250

275

295

318

370

0,42

185

211

231

255

270

295

340

0,45

158

188

203

226

249

259

300

0,47

145

175

190

208

222

242

278

0,5

132

158

173

188

200

218

249

0,54

117

138

150

167

175

192

218

0,6

97

117

127

140

148

160

184

0,64

89

105

115

126

133

144

164

0,7

78,5

82

98

ПО

115

124

142

0,74

72

84

91

100

105

114

129

0,8

65

75

81

89

94

100

114

0,84

60

70

76

83

87

93

105

0,9

54,5

63,5

68,5

75

78

84

95

0,94

51,5

59,5

64

70

73,5

79

88,5

1

47,5

54,5

58,5

64

67,5

72

80,5

1,1

41,5

48

51,5

56

59

62,5

70

1,2

37,3

42,6

45,8

49,8

52,5

55,5

62

1,3

33,5

38,3

41

44,5

46,8

49,5

55,5

1,4

30,5

35

37,5

40,5

42,5

45

50

1,5

28

32

34

36,8

38,5

40,8

45

1,6

26

29,9

31,5

34

35,8

37,8

42

1,7

24

27,3

29

31,3

32,8

34,5

38,3

1,8

22,5

25,5

27

29,5

30,5

32,3

35,7

1,9

21,1

23,8

25,3

27,3

28,5

29,9

33

2

19,8

22,4

23,8

25,5

26,9

28,1

31

2,5

15,5

17,4

18,5

19,8

20,7

21,6

23,7

3

12,9

14,3

15,2

16,2

16,8

17,6

19,2

3,5

11,2

12,3

13

13,8

14,3

14,9

16,2

4

9,9

10,7

11,3

12

12,5

13

13,9

4,5

8,9

9,7

10,2

10,8

11,2

11,6

12,4

5

8,2

8,9

9,3

9,8

10,1

10,4

11,3

6

7,2

7,7

8

8,4

8,7

8,9

9,5

7

6,5

6,9

7,2

7,5

7,7

7,9

8,4

8

6,1

6,4

6,6

6,8

7

7,2

7,5

9

5,7

6

6,2

6,4

6,5

6,6

6,9

10

5,5

5,7

5,9

6

6,2

6,3

6,5

12

5,2

5,3

5,4

5,5

5,6

5,7

5,9

14

5

5,1

5,2

5,2

5,3

5,4

5,5

16

-

5

5

5

5,1

5,2

5,3

18

-

-

-

-

-

5

5,1

20

-

-

-

-

-

-

5

25

-

-

-

-

-

-

-

30

-

-

-

-

-

-

-

35

-

-

-

-

-

-

-

Таблица определения величин сопротивления покрытия по величинам затухания сигнала частотой 3,1 Гц для трубопроводов диаметром 620¸1420 мм

Затухание, мБ

Сопротивление изоляции R, Ом·м2 (Частота сигнала F = 3,1 Гц)

D=620 мм

D=720 мм

D=820 мм

D=920 мм

D= 1020 мм

D= 1220 мм

D=1420 мм

1

2

3

4

5

6

7

8

0,0159

100000

-

-

-

-

-

-

0,0175

-

100000

-

-

-

-

-

0,0186

-

-

100000

-

-

-

-

0,02

-

-

-

100000

-

-

-

0,0213

-

-

-

-

100000

-

-

0,0243

-

-

-

-

-

100000

-

0,0268

-

-

-

-

-

-

100000

0,0394

-

-

-

-

-

-

-

0,0438

-

-

-

-

-

-

 

0,0462

-

-

-

-

-

-

-

0,0486

-

-

-

-

-

-

-

0,0504

-

-

-

-

-

-

-

0,0518

-

-

-

-

-

-

-

0,0578

-

-

-

-

-

-

-

0,0621

10000

-

-

-

-

-

-

0,0678

-

10000

-

-

-

-

-

0,0723

-

-

10000

-

-

-

-

0,0778

-

-

-

10000

-

-

-

0,0825

-

-

-

-

10000

-

-

0,0945

-

-

-

-

-

10000

-

0,104

-

-

-

-

-

-

10000

0,151

-

-

-

-

-

-

-

0,16

-

-

-

-

-

-

-

0,168

-

-

-

-

-

-

-

0,17

-

-

-

-

-

-

-

0,177

-

-

-

-

-

-

-

0,18

-

-

-

-

-

-

-

0,186

-

-

-

-

-

-

-

0,19

-

-

-

-

-

-

-

0,194

-

-

-

-

-

-

-

0,2

-

-

-

-

-

-

-

0,204

-

-

-

-

-

-

-

0,22

-

-

-

-

-

-

-

0,223

-

-

-

-

-

-

-

0,239

1000

-

-

-

-

-

-

0,25

920

-

-

-

-

-

-

0,259

-

1000

-

-

-

-

-

0,27

810

940

-

-

-

-

-

0,276

-

-

1000

-

-

-

-

0,299

-

-

-

1000

-

-

-

0,3

685

780

870

995

-

-

-

0,315

-

-

-

-

1000

-

-

0,32

610

705

780

890

970

-

-

0,35

525

605

670

770

835

-

-

0,362

-

-

-

-

-

1000

-

0,37

475

550

610

700

760

975

-

0,4

418

485

535

610

665

850

1000

0,42

370

445

495

565

615

790

920

0,45

340

392

435

500

542

695

820

0,47

315

365

405

464

505

645

760

0,5

285

330

364

415

455

580

685

0,54

249

285

320

363

398

510

600

0,6

208

240

267

305

334

428

503

0,64

188

215

239

272

298

380

450

0,7

162

185

205

234

257

327

386

0,74

146

168

187

212

233

297

351

0,8

128

147

163

186

203

258

307

0,84

118

136

152

173

187

240

284

0,9

107

120

134

153

167

212

250

0,94

99,5

113

125

143

156

197

234

1

90

102

113

128

141

178

212

1,1

78,5

88

97,5

112

120

152

180

1,2

69,5

77

85

96,5

105

133

156

1,3

61

68

75

85

92

115

135

1,4

55,5

61

68

76

83

102

119

1,5

50

55

61

68

74

91

106

1,6

46

50,5

55,5

62

68

83

97

1,7

42,3

46,2

50,5

57

61,5

75,5

87,5

1,8

39,4

43

47

53

57

70

80,5

1,9

36,4

40

43,5

48,5

52,5

64

74

2

34

37

40,5

45

49

59,5

68,5

2,5

25,8

27,8

30

33,6

36,5

43,7

49,7

3

20,8

22,2

24,1

26,7

28,7

34,1

38,7

3,5

17,5

18,7

20,2

22,3

23,9

28

31,8

4

15

16

17,3

18,8

20,3

23,8

26,7

4,5

13,4

14

15

16,6

17,8

20,4

23,1

5

12

12,7

13,6

14,7

15,8

18,3

20,4

6

10

10,6

11,3

12,3

13

14,8

16,2

7

8,8

9,2

9,7

10,5

11,2

12,7

14

8

7,9

8,2

8,7

9,3

9,9

11,1

12,2

9

7,3

7,5

7,9

8,5

8,9

9,9

10,8

10

6,8

7

7,3

7,8

8,2

9,1

9,8

12

6,1

6,3

6,5

6,9

7,2

7,8

8,4

14

5,7

5,8

6

6,3

6,5

7

7,5

16

5,4

5,5

5,6

5,8

6

6,5

6,8

18

5,2

5,3

5,4

5,6

5,7

6,1

6,4

20

5

5,1

5,2

5,4

5,5

5,8

6

25

-

5

5

5,1

5,2

5,3

5,4

30

-

-

-

5

5

5,1

5,2

35

-

-

-

-

-

5

5

 

Номограмма определения сопротивления изоляции по затуханию сигнала с частотой F = 3,1 Гц для DT = 159 мм и DT = 620 мм

Номограмма определения сопротивления изоляции по затуханию сигнала с частотой F = 3,1 Гц для DT = 219 мм и DT = 720 мм

Номограмма определения сопротивления изоляции по затуханию сигнала с частотой F = 3,1 Гц для DT = 273 мм и DT = 820 мм

Номограмма определения сопротивления изоляции по затуханию сигнала с частотой F = 3,1 Гц для DT = 325 мм и DT = 920 мм

Номограмма определения сопротивления изоляции по затуханию сигнала с частотой F = 3,1 Гц для DT = 327 мм и DT = 1020 мм

Номограмма определения сопротивления изоляции по затуханию сигнала с частотой F = 3,1 Гц для DT = 425 мм и DT = 1220 мм

Номограмма определения сопротивления изоляции по затуханию сигнала с частотой F = 3,1 Гц для DT = 530 мм и DT =1420 мм

Таблица определения величин сопротивления покрытия по величинам затухания сигнала частотой 1000 Гц для трубопроводов диаметром 159¸530 мм

Затухание, мБ

Сопротивление изоляции R, Ом·м2 (Частота сигнала F = 1000 Гц)

D=159 мм

D=219 мм

D=273 мм

D=325 мм

D=377 мм

D=425 мм

D=530 мм

1

2

3

4

5

6

7

8

0,068

100000

-

-

-

-

-

-

0,07

92000

-

-

-

-

-

-

0,08

62000

-

-

-

-

-

-

0,084

-

100000

-

-

-

-

-

0,09

43000

81000

-

-

-

-

-

0,1

32000

59000

100000

-

-

-

-

0,11

24000

45000

76000

-

-

-

-

0,12

18500

35000

60000

-

-

-

-

0,122

-

-

-

100000

-

-

-

0,13

14500

27000

47000

82000

-

-

-

0,14

11700

22000

38000

63000

-

-

-

0,142

-

-

-

-

100000

-

-

0,15

9400

17500

31000

54000

84000

-

-

0,16

7900

15000

26000

44500

70000

-

-

0,17

6300

12500

22500

37000

59000

100000

-

0,18

5500

11400

18300

31500

50000

85000

-

0,19

4700

8900

15400

26800

43000

72000

-

0,2

4000

7600

13200

23000

32000

62000

-

0,22

3000

5700

9900

17300

28000

47000

-

0,235

-

-

-

-

-

-

100000

0,27

1630

3100

5300

9500

15200

25600

76000

0,3

1200

2250

3950

6900

11000

19000

49000

0,31

-

-

-

-

-

-

-

0,32

990

1850

3250

5800

9100

15700

41000

0,35

750

1420

2500

4400

7000

12000

31500

0,37

620

1200

2100

3700

6000

10000

26000

0,4

500

960

1650

2920

4800

8000

21000

0,41

-

-

-

-

-

-

-

0,42

480

820

1440

2500

4140

7000

20400

0,45

360

680

1170

2040

3400

5700

15000

0,47

315

585

1020

1770

2970

5000

13300

0,5

260

490

860

1500

2500

4200

11000

0,52

-

-

-

-

-

-

-

0,54

200

390

680

1180

1970

3300

8800

0,6

170

290

500

860

1450

2440

6500

0,64

145

250

410

710

1200

2000

5300

0,65

-

-

-

-

-

-

-

0,7

120

200

310

545

930

1550

4100

0,74

107

175

270

460

790

1300

3500

0,8

89

146

220

365

620

1030

2770

0,81

-

-

-

-

-

-

-

0,84

81

132

197

315

500

890

2400

0,9

70

113

167

260

440

730

1950

0,94

65

103

150

235

387

640

1730

1

58

91

130

205

328

540

1450

1,1

48

75

106

163

250

400

1080

1,18

-

-

-

-

-

-

-

1,2

41

64

89

134

200

310

840

1,3

36

54

75

111

167

250

660

1,4

31

48

65

95

142

210

540

1,5

28

43

57

82

120

176

430

1,6

25

38

50

73

107

154

360

1,65

-

-

-

-

-

-

-

1,7

23

34

45

64

93

133

300

1,8

21

31

41

58

83

117

255

1,9

19,3

28

37

52

74

104

220

2

18

26

34

47

67

94

195

2,2

15,5

22

27,5

39

53

76

155

2,5

13,1

18,3

23,4

31,5

44

60

115

2,7

12

16,4

20,8

27,7

38,5

52

98

3

10,5

14,3

18

23,7

33

43

80

3,2

9,5

13

16,3

21

29

38

68

3,5

9

11,6

14,3

18,5

25

33

58

3,7

8,5

10,8

13,8

17

23

30

51

4

7,9

10

12

15,3

20,4

26,5

44,5

4,2

7,6

9,6

11,3

14,3

18,8

23,5

40,5

4,5

7,15

9

10,4

13

17,3

22

36

4,7

6,95

8,8

9,8

12,3

16,2

20,3

33

5

6,6

8,1

9,4

11,3

14,8

18,7

29,8

5,4

6,3

7,6

8,7

10,3

13,3

16,7

26

6

5,9

7

7,9

9,4

11,7

14,3

22

6,4

5,7

6,8

7,4

8,8

10,8

13,3

20

7

5,5

6,25

6,95

8,05

9,9

11,8

17,5

7,4

5,4

6,05

6,65

7,65

9,3

11

16

8

5,2

5,8

6,3

7,2

8,6

10,1

14,3

8,4

5,15

5,7

6,1

6,9

8,1

9,7

13,5

9

5,1

5,5

5,9

6,6

7,7

9

12,3

9,4

5,05

5,4

5,75

6,4

7,4

8,6

11,5

10

5,01

5,3

5,6

6,2

7

8,1

10,8

11

5

5,2

5,4

5,8

6,6

7,5

9,7

12

-

5,1

5,2

5,6

6,2

7

8,9

13

-

5

5,15

5,4

5,9

6,6

8,2

14

-

-

5,05

5,25

5,7

6,2

7,7

15

-

-

5

5,15

5,5

6

7,2

16

-

-

-

5,1

5,35

5,8

6,9

17

-

-

-

5,05

5,2

5,6

6,6

18

-

 

-

5

5,15

5,5

6,3

19

-

-

-

-

5,1

5,35

6,1

20

-

-

-

-

5,05

5,25

5,95

22

-

-

-

-

5

5,1

5,65

25

-

-

-

-

-

5

5,35

27

-

-

-

-

-

-

5,2

30

-

-

 

-

-

 

5,05

35

-

-

-

-

-

-

5

Таблица определения величин сопротивления покрытия по величинам затухания сигнала частотой 1000 Гц для трубопроводов диаметром 620¸1420 мм

Затухание, мБ

Сопротивление изоляции R, Ом·м 2 (Частота сигнала F = 1000 Гц)

D=620 мм

D=720 мм

D=820 мм

D=920 мм

D= 1020 мм

D=1220mm

D=1420 мм

1

2

3

4

5

6

7

8

0,31

100000

-

-

-

-

-

-

0,32

92000

-

-

-

-

-

-

0,35

70000

-

-

-

-

-

-

0,37

60000

-

-

-

-

-

-

0,4

47000

-

-

-

-

-

-

0,41

-

100000

-

-

-

-

-

0,42

41000

94000

-

-

-

-

-

0,45

34000

78000

-

-

-

-

-

0,47

29500

68000

-

-

-

-

-

0,5

24500

57000

-

-

-

-

-

0,52

-

-

100000

-

-

-

-

0,54

19400

45000

89000

-

-

-

-

0,6

14300

36000

65000

-

-

-

-

0,64

11700

27000

53500

-

-

-

-

0,65

 

-

-

100000

-

-

-

0,7

9000

21000

41500

80000

-

-

-

0,74

7700

17500

35000

68000

-

-

-

0,8

6050

14000

27500

54000

-

-

-

0,81

-

-

-

-

100000

-

-

0,84

5250

12200

24000

47000

90000

-

-

0,9

4600

9800

19500

38000

73000

 

 

0,94

3750

8700

17000

33500

63000

-

-

1

3140

7100

14300

28000

53000

-

-

1,1

2300

5400

10700

21000

39500

-

-

1,18

-

-

-

-

-

100000

-

1,2

1800

4400

8300

16500

30500

97000

-

1,3

1430

3300

6500

13000

24000

76000

-

1,4

1150

2650

5200

10400

19500

61000

-

1,5

920

2100

4200

8400

15500

49000

-

1,6

780

1750

3600

7000

13000

41000

-

1,65

-

-

-

-

-

-

100000

1J

580

1470

3000

5900

10800

33500

90000

1,8

540

1250

2500

5000

9100

28500

75000

1,9

460

1050

2100

4200

7800

24000

64000

2

390

900

1800

3700

6700

20800

57000

2,2

295

680

1350

2730

5000

15700

43000

2,5

212

460

920

1850

3450

10500

28000

2,7

177

370

730

1480

2700

8400

22300

3

140

275

530

1100

2000

6200

16500

3,2

115

230

440

900

1450

5100

13500

3,5

98

190

340

700

1250

3900

10500

3,7

87

163

290

590

1050

3300

8800

4

75

137

242

470

840

2600

7000

4,2

68

123

215

410

730

2250

6000

4,5

59

105

193

330

590

1800

4900

4,7

54

95

164

295

520

1600

4600

5

48,5

84

143

250

430

1320

3600

5,4

44

71

118

206

340

1040

2800

6

35

58

95

162

260

770

2050

6,4

31,5

52

84

120

222

630

1700

7

27

44

70

115

180

480

1300

7,4

24,8

39,5

62

102

157

410

1100

8

22

34,6

54

86

132

330

860

8,4

20

32

49

79

118

290

750

9

18,3

28

43

68

102

240

610

9,4

17,3

26,5

40

63

94

220

535

10

15,7

24

36

56

82

190

450

11

13,8

20,5

31

47

68

150

340

12

12,3

18

26,8

40

58

125

275

13

11,2

16

23,5

35

49,5

103

220

14

10,3

14,5

21

31

43

89

183

15

9,6

13

18,8

27,5

38

76

158

16

9

12

17

24,8

34,5

68

137

17

8,5

11,3

15,7

22,4

31

60

118

18

8

10,5

14,5

20,5

28

54

105

19

7,7

9,9

13,5

19

26

49

94

20

7,3

9,5

12,6

17,5

24

44

84

22

6,8

8,6

11,2

15,3

20,05

37,5

69

25

6,2

7,6

9,8

13

17

30

54

27

5,95

9

11,7

1,5,2

26,4

46,6

30

5,65

6,6

8,15

10,3

13,3

22,3

38,6

35

5,3

5,95

7,15

8,85

11

18,7

29,8

40

5,1

5,6

6,5

7,8

9,5

14,5

24

45

5,02

5,3

6,05

7,1

8,45

12,6

20

50

5

5,15

5,7

6,55

7,65

11

17

60

-

5

5,3

5,85

6,65

9,1

13,3

70

-

-

5,1

5,5

6,05

7,9

11

80

-

-

5

5,2

5,65

7,05

9,5

90

-

-

-

5,05

5,4

6,45

8,4

100

-

-

-

5

5,2

6,05

7,65

120

-

-

-

-

5,05

5,55

6,6

140

-

-

-

-

5

5,25

6

160

-

-

-

-

-

5,1

5,55

180

-

-

-

-

-

5

5,35

200

-

-

-

-

-

-

5,15

 

 

Номограмма определения сопротивления изоляции по затуханию сигнала с частотой F = 1000 Гц для DT = 159 мм и DT = 620 мм

Номограмма определения сопротивления изоляции по затуханию сигнала с частотой F = 1000 Гц для DT = 219 мм и DT = 720 мм

Номограмма определения сопротивления изоляции по затуханию сигнала с частотой F = 1000 Гц для DT = 273 мм и DT = 820 мм

Номограмма определения сопротивления изоляции по затуханию сигнала с частотой F = 1000 Гц для DT =325 мм и DT = 920 мм

Номограмма определения сопротивления изоляции по затуханию сигнала с частотой F = 1000 Гц для DT =377 мм и DT =1020 мм

Номограмма определения сопротивления изоляции по затуханию сигнала с частотой F = 1000 Гц для DT = 425 мм и DT = 1220 мм

Номограмма определения сопротивления изоляции по затуханию сигнала с частотой F = 1000 Гц для DT = 530 мм и DT = 1420 мм

ДОПОЛНЕНИЕ

КАЛИБРОВКА ПРИЕМНЫХ УСТРОЙСТВ
систем оценки состояния изоляционных покрытий и трассоискателей, не являющихся средствами измерений

До начала проведения работ по обследованию состояния изоляционных покрытий подземных металлических трубопроводов необходимо удостовериться в работоспособности применяемой системы оценки состояния покрытий:

1. Проверить работоспособность генератора в соответствии с инструкцией по эксплуатации.

2. Проверить работоспособность приемного устройства в соответствии с инструкцией по эксплуатации.

3. Проверить калибровку приемного устройства или откалибровать его заново. Для этого необходимо собрать конструкцию, имитирующую трубопровод. Она состоит из генератора системы и равностороннего квадрата, который образован из натянутого изолированного провода со стороной, равной 100-200 м, с целью исключения электромагнитного влияния противолежащей и прилегающих сторон на измерительную сторону провода (рис.Д.1). Провод должен быть натянут в одной плоскости и, желательно, без провисов. В месте расположения петлевой конструкции не должно быть никаких подземных металлических сооружений (трубопроводов, резервуаров, электрических и телефонных кабелей).

При проверке калибровки приемного устройства необходимо:

1. Сделать разметку с шагом 0,5 м от середины провода перпендикулярно ему на ровной поверхности.

2. Поднять всю длину провода относительно поверхности площадки на величину радиуса приемного устройства, где расположены датчики.

3. Включить генератор и приемное устройство.

4. Установить на выходе генератора величину выходного тока, равного 50 мА, который считаем эталонным, т.е. iэт = 50 мА.

5. Установить приемное устройство на отметку Нэт = 0,5 м.

6. Измерить приемным устройством величину глубины заложения Низм и величину тока в проводнике iизм. Произвести 3-5 отсчетов измеряемых величин, а результаты занести в соответствующие таблицы глубин и токов.

7. Установить приемное устройство на отметку Нэт = 1,0 м и произвести измерения по п.6. Далее для Нэт = 1,5 м, Нэт = 2,0 м, Нэт = 2,5 м, Нэт = 3,0 м и т.д.

8. Установить на выходе генератора величину выходного тока, равного iэт = 100 мА. Произвести измерения по пп.5, 6 и 7.

9. Установить на выходе генератора величину выходного тока, равного iэт = 200 мА. Произвести измерения по пп.5, 6, 7 и 8.

Рис.Д.1 Схема калибровки приемных устройств систем и трассоискателей

По усредненным данным измерений можно построить графики и вычислить средние отклонения измеренных величин от гарантированных изготовителем.

Для построения калибровочных кривых корректировки измеренных данных в практических условиях шаг эталонных глубин Нэт должен устанавливаться 20-50 см при токах генератора (в петле провода) 20; 50; 100 и 200 мА.

 




ГОСТЫ, СТРОИТЕЛЬНЫЕ и ТЕХНИЧЕСКИЕ НОРМАТИВЫ.
Некоммерческая онлайн система, содержащая все Российские Госты, национальные Стандарты и нормативы.
В Системе содержится более 150000 файлов нормативно-технической документации, действующей на территории РФ.
Система предназначена для широкого круга инженерно-технических специалистов.

Рейтинг@Mail.ru Яндекс цитирования

Copyright © www.gostrf.com, 2008 - 2026