Крупнейшая бесплатная информационно-справочная система онлайн доступа к полному собранию технических нормативно-правовых актов РФ. Огромная база технических нормативов (более 150 тысяч документов) и полное собрание национальных стандартов, аутентичное официальной базе Госстандарта. GOSTRF.com - это более 1 Терабайта бесплатной технической информации для всех пользователей интернета. Все электронные копии представленных здесь документов могут распространяться без каких-либо ограничений. Поощряется распространение информации с этого сайта на любых других ресурсах. Каждый человек имеет право на неограниченный доступ к этим документам! Каждый человек имеет право на знание требований, изложенных в данных нормативно-правовых актах!

  


 

ПРАВИТЕЛЬСТВО МОСКВЫ МОСКОМАРХИТЕКТУРА

ИНСТРУКЦИЯ
по проектированию учета электропотребления в жилых и общественных зданиях

РМ-2559

1997

СОДЕРЖАНИЕ

ОБЩИЕ ПОЛОЖЕНИЯ.. 1

2. ОРГАНИЗАЦИЯ УЧЕТА ПРИ ПРОЕКТИРОВАНИИ МНОГОКВАРТИРНЫХ ЖИЛЫХ ДОМОВ И ОБЩЕСТВЕННЫХ ЗДАНИЙ.. 2

3. ОРГАНИЗАЦИЯ УЧЕТА ЭЛЕКТРОЭНЕРГИИ ПРИ ПРОЕКТИРОВАНИИ ИНДИВИДУАЛЬНЫХ ЖИЛЫХ ДОМОВ И ДРУГИХ ЧАСТНЫХ СООРУЖЕНИЙ.. 2

4. ОРГАНИЗАЦИЯ УЧЕТА ЭЛЕКТРОЭНЕРГИИ В ЖИЛЫХ ДОМАХ С ПОМЕЩЕНИЯМИ ПЕРВЫХ НЕЖИЛЫХ ЭТАЖЕЙ БЕЗ КОНКРЕТНОЙ ТЕХНОЛОГИИ.. 2

5. ОСНОВНЫЕ ТРЕБОВАНИЯ К УСТАНОВКЕ ПРИБОРОВ УЧЕТА.. 3

6. ВЫБОР ИЗМЕРИТЕЛЬНЫХ ТРАНСФОРМАТОРОВ ДЛЯ ПОДКЛЮЧЕНИЯ СЧЕТЧИКОВ.. 4

ПРИЛОЖЕНИЯ.. 5

Приложение 7.1. 5

Приложение 7.2. 5

СХЕМНЫЕ РЕШЕНИЯ ПО ОРГАНИЗАЦИИ УЧЕТА ЭЛЕКТРОЭНЕРГИИ В ЖИЛЫХ И ОБЩЕСТВЕННЫХ ЗДАНИЯХ.. 5

Приложение 7.3. 8

СХЕМЫ ВКЛЮЧЕНИЯ СЧЕТЧИКОВ.. 8

Приложение 7.4. 10

ПРИМЕРЫ ВЫБОРА ТРАНСФОРМАТОРОВ ТОКА.. 10

1. Настоящая инструкция разработана отделом электрооборудования Московского научно-исследовательского и проектного института типологии и экспериментального проектирования (МНИИТЭП).

Авторы - инженеры КУЗИЛИН А.В., САВИНКИН В.Ф.

2. Подготовлена к утверждению и изданию Управлением перспективного проектирования и нормативов Москомархитектуры инж. В.А. ИОНИН, Ю.Б. ЩИПАНОВ.

3. Согласована с Энергосбытом АО Мосэнерго (письмо № ЭС - 47/05-15-48 от 30.04.97 г.).

4. Утверждена и введена в действие с 1 октября 1997 г., указанием Москомархитектуры от 06 08 97 г., № 31.

ОБЩИЕ ПОЛОЖЕНИЯ

1.1. Настоящая Инструкция распространяется на проектирование учета электропотребления во вновь строящихся и реконструируемых жилых и общественных зданиях.

1.2. Проекты электрооборудования жилых и общественных зданий должны соответствовать требованиям действующих нормативных документов и настоящей Инструкции.

1.3. Для учета электроэнергии должны использоваться средства измерений, типы которых утверждены Госстандартом России и внесены в Государственный реестр средств измерений Перечень типов счетчиков, используемых для расчетов за электроэнергию и принимаемых на баланс устанавливается энергоснабжающей организацией (Энергосбытом Мосэнерго).

1.4. В проекте электрооборудования на схеме принципиальной электрической для каждого абонента должны приводится данные: по категории надежности электроснабжения, об установленных мощностях, расчетных нагрузках и коэффициентах реактивной нагрузки. Если в составе потребителя имеются нагрузки, относящиеся к разным тарификационным группам, то эти данные должны быть приведены в проекте.

1.5. Граница раздела балансовой принадлежности и эксплуатационной ответственности, как правило, должна устанавливаться на вводе в здание на наконечниках питающих кабелей.

1.6. При питании нагрузок жилого дома или общественного здания от встроенной или пристроенной трансформаторной подстанции (ТП), граница раздела с энергоснабжающей организацией определяется проектной организацией по согласованию с заказчиком и энергоснабжающей организацией.

1.7. Если в здании расположено несколько потребителей, обособленных в административно-хозяйственном отношении, то на каждого потребителя, в том числе арендатора, возлагаются обязанности абонента.

1.8. Все вновь строящиеся и реконструируемые дома, как правило, должны оснащаться автоматизированными системами учета электропотребления (АСУЭ).

1.9. При переоборудовании и при перепланировке квартир жилых домов и нежилых помещений владелец должен обеспечить разработку проекта электрооборудования квартиры или нежилого помещения, предварительно получив технические условия по организации учета, разрешение на использование электроэнергии для термических целей и разрешение на присоединение мощности в энергоснабжающей организации.

2. ОРГАНИЗАЦИЯ УЧЕТА ПРИ ПРОЕКТИРОВАНИИ МНОГОКВАРТИРНЫХ ЖИЛЫХ ДОМОВ И ОБЩЕСТВЕННЫХ ЗДАНИЙ

2.1. Для расчета за электроэнергию расчетные счетчики должны устанавливаться:

а) при одном абоненте - на вводе в здание;

б) при двух и более абонентах:

- на вводах каждого абонента;

- на нагрузку освещения и инженерных систем, общих для здания.

Количество расчетных точек учета определяется количеством потребителей, обособленных в административно-хозяйственном отношении, количеством вводов к каждому абоненту с учетом тарификационных групп потребителей у каждого абонента.

2.2. В общежитиях расчетные счетчики должны устанавливаться на вводах в здание.

В общежитиях квартирного типа, кроме общего расчетного учета, рекомендуется устанавливать счетчики технического учета электроэнергии, потребляемой каждой квартирой.

На вводно-распределительных устройствах (ВРУ) помещений, относящихся к общежитию, следует устанавливать счетчики технического учета.

2.3. В жилых многоквартирных домах расчетные квартирные счетчики должны, как правило, устанавливаться в запираемых шкафах, располагаемых на лестничных клетках или поэтажных коридорах.

2.4. Расчетные квартирные счетчики рекомендуется размещать совместно с аппаратами защиты на общих этажных щитках. На каждую квартиру следует, как правило, предусматривать один расчетный счетчик.

2.5. При невозможности разместить в этажном щите приборы учета, вводные и распределительные защитные аппараты, допускается установка счетчиков и вводных защитных аппаратов на лестничной клетке или поэтажном коридоре, а остальной аппаратуры на щитке внутри квартиры.

2.6. Устройство трехфазного ввода в квартиру следует предусматривать ври наличии в квартире трехфазных электроприемников. Рекомендуется применять трехфазный ввод для квартир, оборудованных по Ш и IV уровню электрификации быта согласно МГСН 2.01-94 «Энергосбережение в зданиях».

2.7. На вводе в квартиру должен устанавливаться защитный аппарат, обеспечивающий защиту от сверхтоков, с током расцепителя, соответствующим расчетной нагрузке на вводе. Для квартир после их перепланировки и переоборудования номинальный ток расцепителя защитного аппарата должен соответствовать разрешенной мощности на присоединение. При этом должна учитываться селективность вводного защитного аппарата с защитными аппаратами на отходящих линиях.

2.8. Для организаций и учреждений при использовании электроэнергии для элекгрокотлов и других электронагревательных устройств для целей отопления и горячего водоснабжения мощностью 31 КВт и выше рекомендуется устанавливать на эту нагрузку самостоятельный расчетный счетчик.

2.9. Требования к выполнению проектов АСУЭ определяются техническими условиями на систему, выдаваемыми энергоснабжающей организацией.

3. ОРГАНИЗАЦИЯ УЧЕТА ЭЛЕКТРОЭНЕРГИИ ПРИ ПРОЕКТИРОВАНИИ ИНДИВИДУАЛЬНЫХ ЖИЛЫХ ДОМОВ И ДРУГИХ ЧАСТНЫХ СООРУЖЕНИЙ

3.1. Для расчета за электроэнергию на вводе в дом, гараж и т.п. должен устанавливаться расчетный счетчик.

3.2. При наличии в индивидуальных жилых домах нагрузки элекгроотопления более 10 КВт следует устанавливать самостоятельный расчетный счетчик на данную нагрузку.

3.3. Для индивидуальных жилых домов рекомендуется, как правило, применять трехфазный ввод с установкой трехфазного счетчика.

3.4. Приборы учета должны размещаться в специальных шкафах заводского изготовления.

3.5. Вводный щиток должен размещаться на границе участка индивидуального владения.

Допускается размещать вводный щиток на стене здания, а также внутри здания в непосредственной близости от входа по согласованию с энергоснабжающей организацией.

3.6. На вводе в дом или другое частное сооружение должен устанавливаться защитный аппарат, обеспечивающий защиту от сверхтоков, с номинальным током расцепителя, соответствующим расчетной нагрузке на вводе и разрешенной мощности на присоединение с учетом селективности.

4. ОРГАНИЗАЦИЯ УЧЕТА ЭЛЕКТРОЭНЕРГИИ В ЖИЛЫХ ДОМАХ С ПОМЕЩЕНИЯМИ ПЕРВЫХ НЕЖИЛЫХ ЭТАЖЕЙ БЕЗ КОНКРЕТНОЙ ТЕХНОЛОГИИ

4.1. В жилых домах, сдающихся в эксплуатацию с первыми нежилыми этажами без конкретной технологии, должны предусматриваться счетчики для учета электроэнергии на временное освещение первых нежилых этажей. Счетчики должны устанавливаться в электрощитовых помещениях:

- в электрощитовой жилого дома при питании первых нежилых этажей от ВРУ жилого дома;

- в специально выделенной для первых нежилых этажей электрощитовой при питании непосредственно от трансформаторной подстанции.

Вариант питания первых нежилых этажей и их расчетная мощность определяются техническими условиями на присоединение мощности и заданием на проектирование.

После продажи нежилого этажа или его части владелец должен:

- получить технические условия на присоединение в энергоснабжающей организации;

- получить технические условия по организации учета и оформить разрешение на использование электроэнергии для термических целей в Энергосбыте Мосэнерго;

- обеспечить выполнение проекта электрооборудования нежилого помещения проектной организацией, имеющей лицензию на данный вид деятельности;

- согласовать проект электрооборудования нежилого этажа с Энергонадзором и Энергосбытом Мосэнерго.

По согласованному проекту производится монтаж и сдача в эксплуатацию в установленном порядке.

5. ОСНОВНЫЕ ТРЕБОВАНИЯ К УСТАНОВКЕ ПРИБОРОВ УЧЕТА

5.1. Установка приборов учета должна выполнятся с учетом требований гл. 1.5 Правил устройства электроустановок (ПУЭ) и настоящей Инструкции.

5.2. Приборы учета приобретаются и устанавливаются за счет потребителей и передаются на баланс энергоснабжающей организации безвозмездно.

5.3. Установка счетчиков должна осуществляться на жестких основаниях щитков, на панелях ВРУ и на других конструкциях, не допускающих сотрясений и вибраций. Крепление счетчиков должно быть обеспечено с лицевой стороны.

Конструкции панелей ВРУ, щитков и т.п. должны обеспечивать безопасность и удобство установки и замены счетчиков, подключения к ним проводов, а также безопасность обслуживания.

5.4. Для установки счетчиков, трансформаторов тока и испытательных коробок в панелях ВРУ, как правило, должны предусматриваться самостоятельные отсеки с запирающимися дверями. Трансформаторы тока рекомендуется устанавливать над счетчиками. При этом между счетчиками и трансформаторами тока должна устанавливаться горизонтальная перегородка из изоляционного материала.

При размещении двух комплектов трансформаторов тока на одном щите между ними должна быть перегородка из изоляционного материала.

5.5. В местах, где имеется опасность механических повреждений счетчиков или их загрязнения, или в местах доступных для посторонних лиц, для счетчиков должен предусматриваться запирающийся шкаф с окошком для снятия показаний.

5.6. В многоквартирных жилых домах счетчики должны устанавливаться в этажных щитах с запирающимися дверями, имеющими проемы для снятия показаний.

5.7. В электрощитовых жилых и общественных зданий счетчики устанавливаются на панелях ВРУ.

Допускается установка счетчиков на стене на деревянных, пластмассовых или металлических щитках, при этом расстояние до стены должно быть не менее 100 мм.

5.8. Высота от пола до коробки зажимов счетчиков рекомендуется в пределах 1,0-1,7 м.

5.9. Не допускается установка счетчиков в помещениях, где температура может превышать + 40 °С.

5.10. Допускается установка счетчиков в неотапливаемых помещениях, а также в шкафах наружной установки, если условия эксплуатации счетчиков (технические характеристики) предусматривают возможность такой установки.

5.11. Около каждого расчетного счетчика должна быть надпись о наименовании присоединения.

5.12. Включение трехфазных счетчиков через трансформаторы тока должно выполняться с помощью испытательных коробок, устанавливаемых непосредственно под счетчиком или рядом с ним.

Трехфазные счетчики на вводах отдельных квартир, индивидуальных жилых домов и других частных сооружений следует, как правило, применять прямого включения. Трехфазные счетчики на общедомовую нагрузку жилых домов, на вводах общественных зданий следует включать через трансформаторы тока.

5.13. Перед расчетными счетчиками, непосредственно включенными в сеть, на расстоянии не более 10 м по длине проводки должен быть установлен защитный аппарат, позволяющий снять напряжение со всех фаз для безопасной замены счетчиков и обеспечивающий защиту сети от перегрузки.

5.14. После счетчика должен быть установлен коммутационный аппарат не далее, чем на расстоянии 10 м по длине электропроводки, если после счетчика на отходящих линиях или линии не предусмотрены защитные аппараты.

5.15. Сечение и длина проводов и кабелей, используемых для цепей напряжения счетчиков, должны выбираться так, чтобы потеря напряжения составляла не более 0,5 % номинального напряжения.

5.16. Сечение жил проводов и кабелей для внешних соединений счетчиков должны быть не менее мм2:

медь                                                                  алюминий

- цепи трансформаторов тока                        2,5                   4

- цепи трансформаторов напряжения          1,5                   2,5

Максимальное сечение жил проводов и кабелей определяется конструкцией клемм счетчиков.

5.17. При применении многопроволочных проводов, подключаемых к счетчику, концы их должны быть облужены.

5.18. Концы проводов или жил кабелей идущих от трансформаторов тока к системам, должны иметь соответствующую маркировку.

5.19. При подключении счетчиков непосредственного включения необходимо оставить концы жил длиной не менее 120 мм.

Нулевой провод на длине 100 мм перед счетчиком должен иметь отличительную окраску.

6. ВЫБОР ИЗМЕРИТЕЛЬНЫХ ТРАНСФОРМАТОРОВ ДЛЯ ПОДКЛЮЧЕНИЯ СЧЕТЧИКОВ

6.1. Для подключения расчетных счетчиков должны использоваться трансформаторы тока и напряжения класса точности не более 0,5.

6.2. Коэффициент трансформации трансформаторов тока должен выбираться по расчетному току присоединения. Величина расчетного тока присоединения не должна превышать номинальный ток трансформатора тока.

6.3. Завышение коэффициента трансформации трансформаторов тока недопустимо.

Завышенным по коэффициенту трансформации считается такой трансформатор тока, у которого при минимальной расчетной токовой нагрузке присоединения ток во вторичной обмотке менее:

- для индукционных счетчиков - I мин = 0,25 А (см. ПУЭ п. 1.5.17);

- для электронных счетчиков - I мин = 0,1 А.

Проверка проводится по следующей формуле.

 мин

где:

Iр мин - минимальный расчетный ток присоединения, А.

* - коэффициент трансформации выбранного трансформатора тока.

1мин - минимальный ток счетчика, при котором он не выходит из класса точности.

6.4. В резервируемых схемах, когда ток аварийного режима проходит через один из счетчиков коэффициент трансформации трансформаторов тока должен выбираться по току аварийного режима с учетом допустимой 20 % перегрузки трансформаторов тока в аварийном режиме.

6.5. При выборе коэффициентов трансформации трансформаторов тока в точках сети, в которых расчетная нагрузка присоединения в аварийном режиме, значительно превышает нагрузку в рабочем режиме коэффициент трансформации трансформаторов тока следует выбирать по аварийному режиму с проверкой коэффициента трансформации требованиям п. 6.3. Если требования п. 6.3. не выполняются, то следует установить счетчик прямого включения при соответствии нагрузочной способности счетчика току присоединения или должны быть установлены два расчетных счетчика на присоединение

- на нагрузку постоянно работающего оборудования и освещения;

- на нагрузку оборудования, включаемого в аварийных ситуациях.

6.6. Для работы в заданном классе точности нагрузка вторичных цепей трансформаторов тока не должна превышать номинальных значений, указанных в паспортах на трансформаторы тока. Если нагрузка вторичных цепей превышает номинальную нагрузку, следует принять трансформаторы тока с большей номинальной нагрузкой.

6.7. Проверка по расчетной вторичной нагрузке трансформатора тока выполняется по формуле

где:

. - вторичная номинальная нагрузка трансформатора тока, Ом (ВА).

. - нагрузка от последовательно включенных приборов (), проводов (.), и контактов (Rконт.) в Ом или ВА.

Нагрузка от приборов определяется по их каталожным данным.

Нагрузка от проводов определяется по формуле:

,

l - длина провода, м;

g - удельная проводимость, м/Ом. мм2 (57-медь, 34-алюминий);

S - сечение провода, мм2.

Длина проводов определяется:

а) при одном трансформаторе - длина прямого и обратного провода;

б) при трех трансформаторах, соединенных в полную звезду - длина прямого провода;

в) при двух трансформаторах, соединенных в неполную звезду - 1,73 длины прямого провода.

Нагрузка от контактов (суммарное сопротивление контактов) определяется из расчета 0,015 Ом/прибор плюс 0,005 Ом на каждый дополнительно установленный прибор.

ПРИЛОЖЕНИЯ

Приложение 7.1

Термин

Определение

Потребитель электрической энергии

Организация, учреждение, территориально обособленный цех, объект, площадка, строение, квартира и т п.., присоединенные к электрическим сетям и использующие энергию с помощью имеющихся приемников электрической энергии

Абонент

Потребитель, непосредственно присоединенный к сетям энергоснабжающей организации, имеющий с ней границу балансовой принадлежности электрических сетей, право и условия пользования электрической энергией которого, обусловлены договором энергоснабжающей организации с потребителем или его вышестоящей организацией. Для бытовых потребителей - квартира, строение или группа территориально объединенных строений личной собственности

Граница балансовой принадлежности

Точка раздела электрической сети между энергоснабжающей организацией и абонентом, определяемая по балансовой принадлежности электрической сети

Точка учета расхода электроэнергии

Точка схемы электроснабжения, в которой с помощью измерительного прибора (расчетного счетчика, системы учета и т. п.) или иным методом определяются значения расходов электрической энергии и мощности, используемые при коммерческих расчетах.. Точка учета соответствует границе балансовой принадлежности электрической сети

Расчетный прибор учета

Прибор учета, система учета на основании показаний, которых в точке учета определяется расход электрической энергии абонентом (субабонентом), подлежащей оплате

Контрольный прибор учета

Прибор учета, на основании показаний которого в данной точке сети определяется расход электрической энергии, используемой для контроля

Присоединенная мощность потребителя

Суммарная мощность присоединенных к электрической сети трансформаторов потребителя, преобразующих энергию на рабочее (непосредственно питающее токоприемники) напряжение и электродвигателей напряжением выше 1000 В. В тех случаях, когда питание электроустановок потребителей производится от трансформаторов или низковольтных сетей энергоснабжающей организации, за присоединенную мощность потребителя принимается разрешенная к использованию мощность, размер которой устанавливается энергоснабжающей организацией и указывается в договоре на отпуск электрической энергии

Приложение 7.2

СХЕМНЫЕ РЕШЕНИЯ ПО ОРГАНИЗАЦИИ УЧЕТА ЭЛЕКТРОЭНЕРГИИ В ЖИЛЫХ И ОБЩЕСТВЕННЫХ ЗДАНИЯХ

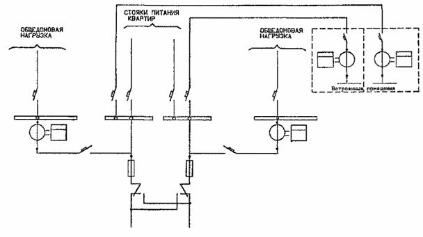
РИС. 1. СХЕМА УЧЕТА ЭЛЕКТРОЭНЕРГИИ В ЖИЛЫХ ДОМАХ ДО 9 ЭТАЖЕЙ ВКЛЮЧИТЕЛЬНО

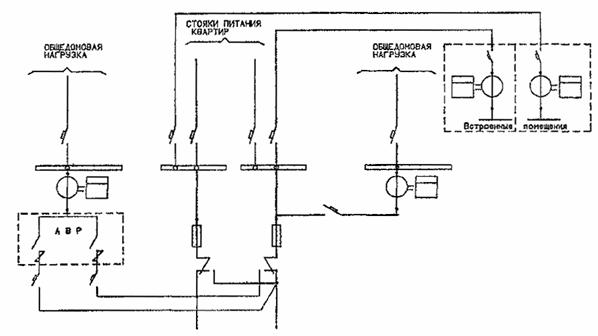
РИС. 2. СХЕМА УЧЕТА ЭЛЕКТРОЭНЕРГИИ В ЖИЛЫХ ДОМАХ 10 ЭТАЖЕЙ И ВЫШЕ

ПРИМЕЧАНИЕ:

1. В общежитиях до 10 этажей схема выполняется без АВР.

РИС. 3. СХЕМА УЧЕТА ЭЛЕКТРОЭНЕРГИИ В ОБЩЕЖИТИЯХ

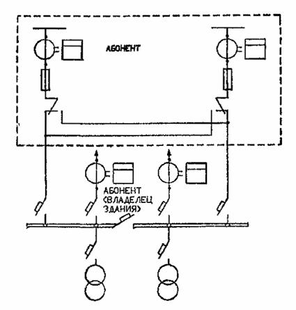
РИС. 4. СХЕМА УЧЕТА ЭЛЕКТРОЭНЕРГИИ В ОБЩЕСТВЕННЫХ ЗДАНИЯХ С НЕСКОЛЬКИМИ ПОТРЕБИТЕЛЯМИ

РИС. 5. СХЕМА УЧЕТА ЭЛЕКТРОЭНЕРГИИ В ОБЩЕСТВЕННЫХ ЗДАНИЯХ ПРИ ВСТРОЕННОЙ ТП

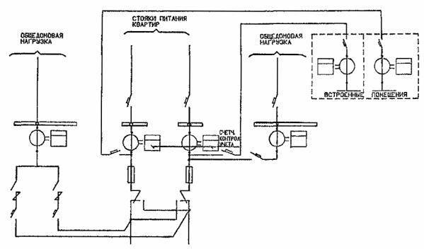
РИС. 6. СХЕМА УЧЕТА ЭЛЕКТРОЭНЕРГИИ В ЖИЛЫХ ДОМАХ ДО 9 ЭТАЖЕЙ ВКЛЮЧИТЕЛЬНО С УСТАНОВКОЙ СЧЕТЧИКОВ КОНТРОЛЬНОГО УЧЕТА НА ЛИНИЯХ ПИТАНИЯ КВАРТИР

РИС. 7. СХЕМА УЧЕТА ЭЛЕКТРОЭНЕРГИИ В ЖИЛЫХ ДОМАХ 10 ЭТАЖЕЙ И ВЫШЕ С УСТАНОВКОЙ СЧЕТЧИКОВ КОНТРОЛЬНОГО УЧЕТА НА ЛИНИЯХ ПИТАНИЯ КВАРТИР

Приложение 7.3

СХЕМЫ ВКЛЮЧЕНИЯ СЧЕТЧИКОВ

РИС. 8. ВКЛЮЧЕНИЕ ОДНОФАЗНОГО СЧЕТЧИКА НЕПОСРЕДСТВЕННО В СЕТЬ 022 кВ

РИС. 9. ВКЛЮЧЕНИЕ СЧЕТЧИКА АКТИВНОЙ ЭНЕРГИИ НЕПОСРЕДСТВЕННО В СЕТЬ 0,4 кВ

Рис. 10. ВКЛЮЧЕНИЕ СЧЕТЧИКА АКТИВНОЙ ЭНЕРГИИ ЧЕРЕЗ ТРАНСФОРМАТОРЫ ТОКА В СЕТЬ 0,4 кB

РИС. 11. включение двухтарифного счетчика электроэнергии типа СЭБ-2

Примечание. В одно-тарифном счетчике зажим 14 отсутствует, и линии управления тарифом П не подводятся.

РИС. 12. НЕПОСРЕДСТВЕННОЕ: ВКЛЮЧЕНИЕ ТРЕХФАЗНОГО ДВУХТАРИФНОГО СЧЕТЧИКА СЭТЧ-2

РИС. 13. ВКЛЮЧЕНИЕ ТРЕХФАЗНОГО ДВ9ХТАРИФНОГО СЧЕТЧИКА СЭТЧ-2 С ТРАНСФОРМАТОРАМИ ТОКА

А) НЕПОСРЕДСТВЕННОЕ ВКЛЮЧЕНИЕ:

Б) ТРАНСФОРМАТОРНОЕ ВКЛЮЧЕНИЕ

РИС. 14. ВКЛЮЧЕНИЕ ТРЕХФАЗНЫХ СЧЕТЧИКОВ ТИПА ПСЧ, ПСЧ-ЗМ, ПСЧ-ЗТ В СЕТЬ 0,4 кВ

ТРЕХФАЗНЫЙ СЧЕТЧИК ПСЧ-3

ТРЕХФАЗНЫЙ СЧЕТЧИК ПСЧ-3М

ТРЕХФАЗНЫЙ ДВУХТАРИФНЫЙ СЧЕТЧИК ПСЧ-ЗТ

РИС. 15. ВКЛЮЧЕНИЕ ТРЕХФАЗНЫХ СЧЕТЧИКОВ ТИПА ПСЧ-3, ПСЧ-3Н, ПСЧ-3Т В ИНФОРМАЦИОННУЮ СЕТЬ

РИС. 16. СХЕМА ВКЛЮЧЕНИЯ АКТИВНОГО СЧЕТЧИКА В ЧЕТЫРЕХПРОВОДНОЙ СЕТИ С ИСПЫТАТЕЛЬНОЙ (ПЕРЕХОДНОЙ) КОРОБКОЙ

Приложение 7.4

ПРИМЕРЫ ВЫБОРА ТРАНСФОРМАТОРОВ ТОКА

1. Выбор трансформаторов тока в резервируемых схемах, когда ток аварийного режима, проходит через один из счетчиков.

а) Исходные данные:

- расчетный ток ввода № 1 - 100А;

- расчетный ток ввода № 2 - 80А;

- расчетный ток аварийного режима - 162 А.

6) Выбираем трансформатор тока с учетом 20 % перегрузки (см. п. 6.4.):

Принимаем трансформаторы тока 150/5.

в) Проверяем трансформатор тока по минимальной нагрузке (п. 6.3):

(индукционные счетчики);

(электронные счетчики).

Минимальные расчетные нагрузки по вводам в расчетах приняты:

- ввод № 1 - Iр.мин = 5А;

- ввод № 2 - Iр.мин = 4А.

Проверка для ввода № 1 и № 2:

                (Ввод № 1);

               (Ввод № 2);

В данном случае необходимо установить электронные счетчики, как обеспечивающие необходимую точность учета электроэнергии.

2. Выбор трансформаторов тока в точках сети, где расчетная нагрузка присоединения в аварийном режиме значительно превышает нагрузку в рабочем режиме:

а) Исходные данные:

- расчетный максимальный ток рабочего режима (Iр.раб.макс) - 40 А;

- расчетный минимальный ток рабочего режима (Iр.раб.мин) - 4 А;

- расчетный максимальный ток аварийного режима (Iр.ав.макс) - 90 А.

б) Выбираем трансформатор тока по аварийному режиму (см. п. 6.3):

в) Проверяем трансформатор тока по минимальной нагрузке (см. п. 6.3):

В данном случае необходимо установить электронный счетчик, как обеспечивающий необходимую точность учета электроэнергии.

 




ГОСТЫ, СТРОИТЕЛЬНЫЕ и ТЕХНИЧЕСКИЕ НОРМАТИВЫ.
Некоммерческая онлайн система, содержащая все Российские Госты, национальные Стандарты и нормативы.
В Системе содержится более 150000 файлов нормативно-технической документации, действующей на территории РФ.
Система предназначена для широкого круга инженерно-технических специалистов.

Рейтинг@Mail.ru Яндекс цитирования

Copyright © www.gostrf.com, 2008 - 2026