Крупнейшая бесплатная информационно-справочная система онлайн доступа к полному собранию технических нормативно-правовых актов РФ. Огромная база технических нормативов (более 150 тысяч документов) и полное собрание национальных стандартов, аутентичное официальной базе Госстандарта. GOSTRF.com - это более 1 Терабайта бесплатной технической информации для всех пользователей интернета. Все электронные копии представленных здесь документов могут распространяться без каких-либо ограничений. Поощряется распространение информации с этого сайта на любых других ресурсах. Каждый человек имеет право на неограниченный доступ к этим документам! Каждый человек имеет право на знание требований, изложенных в данных нормативно-правовых актах!

  


 

ГОСТ Р 51318.16.1.2-2007

Совместимость технических средств электромагнитная. Требования к аппаратуре для измерения параметров индустриальных радиопомех и помехоустойчивости и методы измерений. Часть 1-2. Аппаратура для измерения параметров индустриальных радиопомех и помехоустойчивости. Устройства для измерения кондуктивных радиопомех и испытаний на устойчивость к кондуктивным радиопомехам

Обозначение:ГОСТ Р 51318.16.1.2-2007
Текущий статус документа: действующий
Название документа рус.:Совместимость технических средств электромагнитная. Требования к аппаратуре для измерения параметров индустриальных радиопомех и помехоустойчивости и методы измерений. Часть 1-2. Аппаратура для измерения параметров индустриальных радиопомех и помехоустойчивости. Устройства для измерения кондуктивных радиопомех и испытаний на устойчивость к кондуктивным радиопомехам
Название документа англ.:Electromagnetic compatibility of technical equipment. Specification for radio disturbance and immunity measuring apparatus and methods. Part 1-2. Radio disturbance and immunity measuring apparatus and methods. Conducted radio disturbance measuring and immunity test apparatus
Дата актуализации текста:01.12.2013
Дата издания:21.10.2008
Дата введения:30.06.2008
Дата последнего изменения:16.10.2013
Дата окончания срока действия:01.01.2014
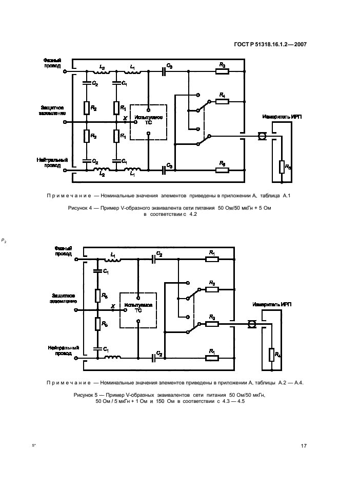
Область применения:Настоящий стандарт является основополагающим стандартом, устанавливающим характеристики и качество функционирования устройств для измерения напряжения и тока радиопомех в полосе частот от 9 кГц до 1 ГГц.
Настоящий стандарт распространяется на измерительные устройства и устанавливает технические требования к эквивалентам сети, пробникам тока и напряжения и устройствам связи для инжекции тока кабеля.
Требования настоящего стандарта должны выполняться на всех частотах и для всех уровней напряжения и тока индустриальных радиопомех в пределах диапазонов измерений СИСПР, установленных для измерительного оборудования
Список изменений:№0 от 01.09.2009 (рег. 01.09.2009) «Дата введения перенесена»
№0 от 01.01.2014 (рег. 22.07.2013) «Текстовое изменение; Изменено заглавие»
Приложение №1:Поправка к ГОСТ Р 51318.16.1.2-2007
ГОСТ Р 51318.16.1.2-2007ГОСТ Р 51318.16.1.2-2007ГОСТ Р 51318.16.1.2-2007ГОСТ Р 51318.16.1.2-2007ГОСТ Р 51318.16.1.2-2007ГОСТ Р 51318.16.1.2-2007ГОСТ Р 51318.16.1.2-2007ГОСТ Р 51318.16.1.2-2007ГОСТ Р 51318.16.1.2-2007ГОСТ Р 51318.16.1.2-2007ГОСТ Р 51318.16.1.2-2007ГОСТ Р 51318.16.1.2-2007ГОСТ Р 51318.16.1.2-2007ГОСТ Р 51318.16.1.2-2007ГОСТ Р 51318.16.1.2-2007ГОСТ Р 51318.16.1.2-2007ГОСТ Р 51318.16.1.2-2007ГОСТ Р 51318.16.1.2-2007ГОСТ Р 51318.16.1.2-2007ГОСТ Р 51318.16.1.2-2007ГОСТ Р 51318.16.1.2-2007ГОСТ Р 51318.16.1.2-2007ГОСТ Р 51318.16.1.2-2007ГОСТ Р 51318.16.1.2-2007ГОСТ Р 51318.16.1.2-2007ГОСТ Р 51318.16.1.2-2007ГОСТ Р 51318.16.1.2-2007ГОСТ Р 51318.16.1.2-2007ГОСТ Р 51318.16.1.2-2007ГОСТ Р 51318.16.1.2-2007ГОСТ Р 51318.16.1.2-2007ГОСТ Р 51318.16.1.2-2007ГОСТ Р 51318.16.1.2-2007ГОСТ Р 51318.16.1.2-2007ГОСТ Р 51318.16.1.2-2007ГОСТ Р 51318.16.1.2-2007ГОСТ Р 51318.16.1.2-2007ГОСТ Р 51318.16.1.2-2007ГОСТ Р 51318.16.1.2-2007ГОСТ Р 51318.16.1.2-2007ГОСТ Р 51318.16.1.2-2007ГОСТ Р 51318.16.1.2-2007ГОСТ Р 51318.16.1.2-2007ГОСТ Р 51318.16.1.2-2007ГОСТ Р 51318.16.1.2-2007ГОСТ Р 51318.16.1.2-2007ГОСТ Р 51318.16.1.2-2007ГОСТ Р 51318.16.1.2-2007ГОСТ Р 51318.16.1.2-2007ГОСТ Р 51318.16.1.2-2007ГОСТ Р 51318.16.1.2-2007ГОСТ Р 51318.16.1.2-2007ГОСТ Р 51318.16.1.2-2007ГОСТ Р 51318.16.1.2-2007ГОСТ Р 51318.16.1.2-2007ГОСТ Р 51318.16.1.2-2007ГОСТ Р 51318.16.1.2-2007ГОСТ Р 51318.16.1.2-2007ГОСТ Р 51318.16.1.2-2007ГОСТ Р 51318.16.1.2-2007ГОСТ Р 51318.16.1.2-2007ГОСТ Р 51318.16.1.2-2007ГОСТ Р 51318.16.1.2-2007ГОСТ Р 51318.16.1.2-2007ГОСТ Р 51318.16.1.2-2007ГОСТ Р 51318.16.1.2-2007

Поправка к ГОСТ Р 51318.16.1.2-2007

Обозначение:Поправка к ГОСТ Р 51318.16.1.2-2007
Дата введения:01.09.2009


Поправка к ГОСТ Р 51318.16.1.2-2007
 




ГОСТЫ, СТРОИТЕЛЬНЫЕ и ТЕХНИЧЕСКИЕ НОРМАТИВЫ.
Некоммерческая онлайн система, содержащая все Российские Госты, национальные Стандарты и нормативы.
В Системе содержится более 150000 файлов нормативно-технической документации, действующей на территории РФ.
Система предназначена для широкого круга инженерно-технических специалистов.

Рейтинг@Mail.ru Яндекс цитирования

Copyright © www.gostrf.com, 2008 - 2026