Крупнейшая бесплатная информационно-справочная система онлайн доступа к полному собранию технических нормативно-правовых актов РФ. Огромная база технических нормативов (более 150 тысяч документов) и полное собрание национальных стандартов, аутентичное официальной базе Госстандарта. GOSTRF.com - это более 1 Терабайта бесплатной технической информации для всех пользователей интернета. Все электронные копии представленных здесь документов могут распространяться без каких-либо ограничений. Поощряется распространение информации с этого сайта на любых других ресурсах. Каждый человек имеет право на неограниченный доступ к этим документам! Каждый человек имеет право на знание требований, изложенных в данных нормативно-правовых актах!

  


 

ГОСТ Р 53824-2010

Автомобильные транспортные средства. Колеса неразборные. Технические требования и методы испытаний

Обозначение:ГОСТ Р 53824-2010
Текущий статус документа: действующий
Название документа рус.:Автомобильные транспортные средства. Колеса неразборные. Технические требования и методы испытаний
Название документа англ.:Vehicles. Not-folding wheels. Technical requirements and test methods
Дата актуализации текста:01.12.2013
Дата издания:21.01.2011
Дата введения:14.09.2010
Дата последнего изменения:15.07.2013
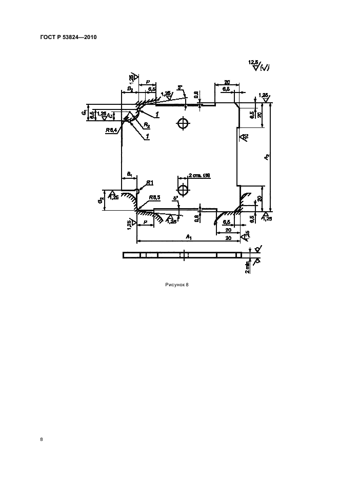
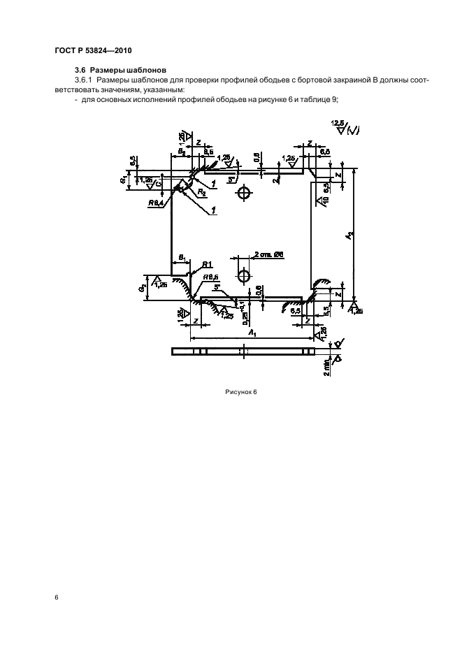
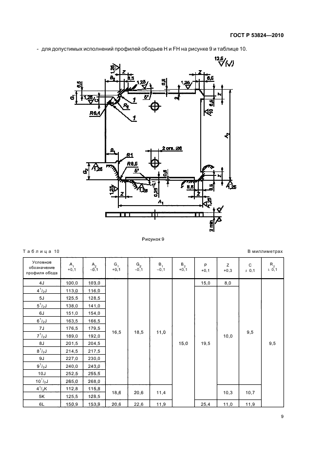
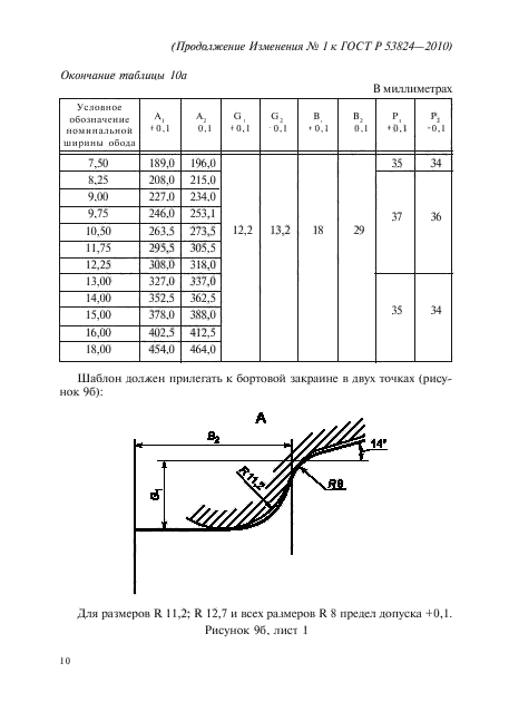
Область применения:Настоящий стандарт распространяется на колеса для пневматических шин с неразборными глубокими ободьями с коническими посадочными полками 5 (град.) и формой бортовых закраин B, J, K, L для автотранспортных средств категорий М(с индексом 1), М(с индексом 1) G, N(с индексом 1) и O(с индексом 1).
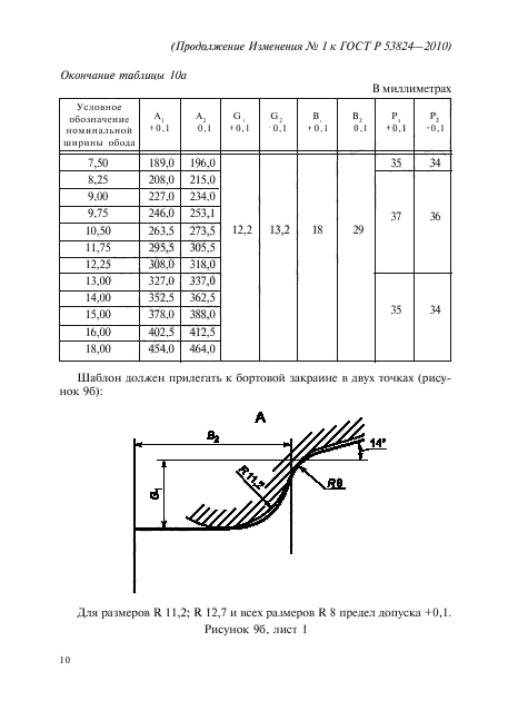
Настоящий стандарт устанавливает основные размеры профилей ободьев, посадочных полок, контрольных колец, отверстий для вентилей, шаблонов; а также технические требования и методы испытаний
Список изменений:№1 от 01.07.2013 (рег. 27.03.2013) «Срок действия продлен»
Приложение №1:Изменение №1 к ГОСТ Р 53824-2010
ГОСТ Р 53824-2010ГОСТ Р 53824-2010ГОСТ Р 53824-2010ГОСТ Р 53824-2010ГОСТ Р 53824-2010ГОСТ Р 53824-2010ГОСТ Р 53824-2010ГОСТ Р 53824-2010ГОСТ Р 53824-2010ГОСТ Р 53824-2010ГОСТ Р 53824-2010ГОСТ Р 53824-2010ГОСТ Р 53824-2010ГОСТ Р 53824-2010ГОСТ Р 53824-2010ГОСТ Р 53824-2010ГОСТ Р 53824-2010ГОСТ Р 53824-2010ГОСТ Р 53824-2010ГОСТ Р 53824-2010ГОСТ Р 53824-2010ГОСТ Р 53824-2010ГОСТ Р 53824-2010ГОСТ Р 53824-2010ГОСТ Р 53824-2010ГОСТ Р 53824-2010ГОСТ Р 53824-2010ГОСТ Р 53824-2010ГОСТ Р 53824-2010ГОСТ Р 53824-2010ГОСТ Р 53824-2010ГОСТ Р 53824-2010ГОСТ Р 53824-2010ГОСТ Р 53824-2010ГОСТ Р 53824-2010ГОСТ Р 53824-2010ГОСТ Р 53824-2010ГОСТ Р 53824-2010ГОСТ Р 53824-2010

Изменение №1 к ГОСТ Р 53824-2010

Обозначение:Изменение №1 к ГОСТ Р 53824-2010
Дата введения:01.07.2013


Изменение №1 к ГОСТ Р 53824-2010Изменение №1 к ГОСТ Р 53824-2010Изменение №1 к ГОСТ Р 53824-2010Изменение №1 к ГОСТ Р 53824-2010Изменение №1 к ГОСТ Р 53824-2010Изменение №1 к ГОСТ Р 53824-2010Изменение №1 к ГОСТ Р 53824-2010Изменение №1 к ГОСТ Р 53824-2010Изменение №1 к ГОСТ Р 53824-2010Изменение №1 к ГОСТ Р 53824-2010Изменение №1 к ГОСТ Р 53824-2010
 




ГОСТЫ, СТРОИТЕЛЬНЫЕ и ТЕХНИЧЕСКИЕ НОРМАТИВЫ.
Некоммерческая онлайн система, содержащая все Российские Госты, национальные Стандарты и нормативы.
В Системе содержится более 150000 файлов нормативно-технической документации, действующей на территории РФ.
Система предназначена для широкого круга инженерно-технических специалистов.

Рейтинг@Mail.ru Яндекс цитирования

Copyright © www.gostrf.com, 2008 - 2026