Крупнейшая бесплатная информационно-справочная система онлайн доступа к полному собранию технических нормативно-правовых актов РФ. Огромная база технических нормативов (более 150 тысяч документов) и полное собрание национальных стандартов, аутентичное официальной базе Госстандарта. GOSTRF.com - это более 1 Терабайта бесплатной технической информации для всех пользователей интернета. Все электронные копии представленных здесь документов могут распространяться без каких-либо ограничений. Поощряется распространение информации с этого сайта на любых других ресурсах. Каждый человек имеет право на неограниченный доступ к этим документам! Каждый человек имеет право на знание требований, изложенных в данных нормативно-правовых актах!

  


 

ГОСТ Р 53684-2009

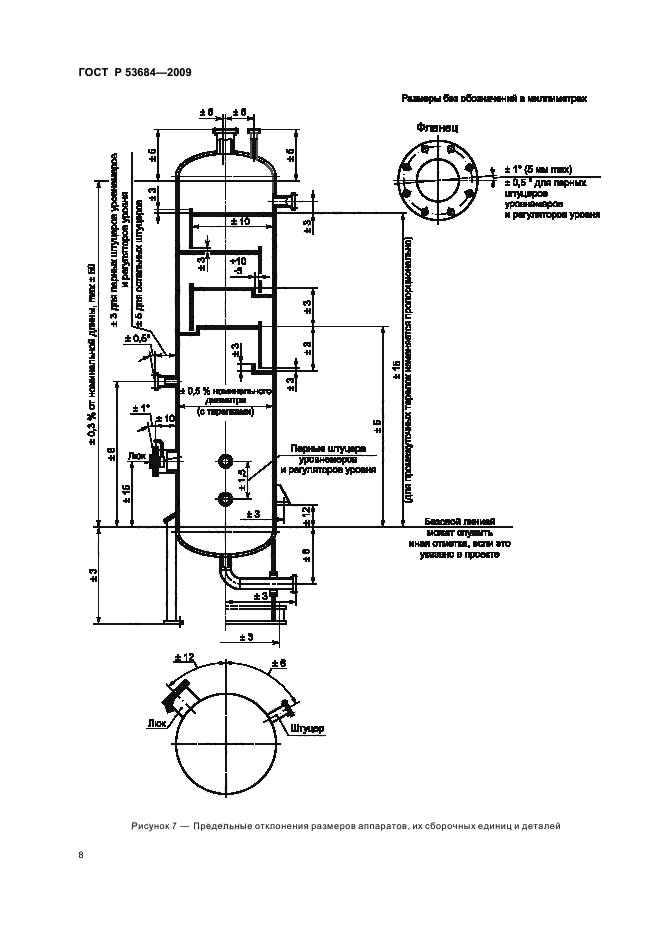
Аппараты колонные. Технические требования

Обозначение:ГОСТ Р 53684-2009
Текущий статус документа: действующий
Название документа рус.:Аппараты колонные. Технические требования
Название документа англ.:Columns. Technical requirements
Дата актуализации текста:01.12.2013
Дата издания:11.03.2011
Дата введения:01.01.2011
Дата последнего изменения:11.09.2013
Дата окончания срока действия:01.01.2014
Область применения:Настоящий стандарт распространяется на колонные аппараты, предназначенные для применения в технологических установках нефтеперерабатывающей, нефтехимической, химической, газовой и других смежных отраслей промышленности для проведения тепло- и массообменных процессов при контакте пара (газа) и жидкости (возможно присутствие нескольких жидких фаз), также и в присутствии дисперсной твердой фазы (в промывных аппаратах) и устанавливает основные технические требования к их проектированию, изготовлению, контролю, испытаниям и приемке.
В дополнение к требованиям настоящего стандарта следует руководствоваться нормами и правилами промышленной безопасности [1]
Список изменений:№0 от 01.01.2014 (рег. 21.11.2012) «Текстовое изменение; Изменено заглавие»
ГОСТ Р 53684-2009ГОСТ Р 53684-2009ГОСТ Р 53684-2009ГОСТ Р 53684-2009ГОСТ Р 53684-2009ГОСТ Р 53684-2009ГОСТ Р 53684-2009ГОСТ Р 53684-2009ГОСТ Р 53684-2009ГОСТ Р 53684-2009ГОСТ Р 53684-2009ГОСТ Р 53684-2009ГОСТ Р 53684-2009ГОСТ Р 53684-2009ГОСТ Р 53684-2009ГОСТ Р 53684-2009
 




ГОСТЫ, СТРОИТЕЛЬНЫЕ и ТЕХНИЧЕСКИЕ НОРМАТИВЫ.
Некоммерческая онлайн система, содержащая все Российские Госты, национальные Стандарты и нормативы.
В Системе содержится более 150000 файлов нормативно-технической документации, действующей на территории РФ.
Система предназначена для широкого круга инженерно-технических специалистов.

Рейтинг@Mail.ru Яндекс цитирования

Copyright © www.gostrf.com, 2008 - 2026