Крупнейшая бесплатная информационно-справочная система онлайн доступа к полному собранию технических нормативно-правовых актов РФ. Огромная база технических нормативов (более 150 тысяч документов) и полное собрание национальных стандартов, аутентичное официальной базе Госстандарта. GOSTRF.com - это более 1 Терабайта бесплатной технической информации для всех пользователей интернета. Все электронные копии представленных здесь документов могут распространяться без каких-либо ограничений. Поощряется распространение информации с этого сайта на любых других ресурсах. Каждый человек имеет право на неограниченный доступ к этим документам! Каждый человек имеет право на знание требований, изложенных в данных нормативно-правовых актах!

  


 

ГОСТ Р 53881-2010

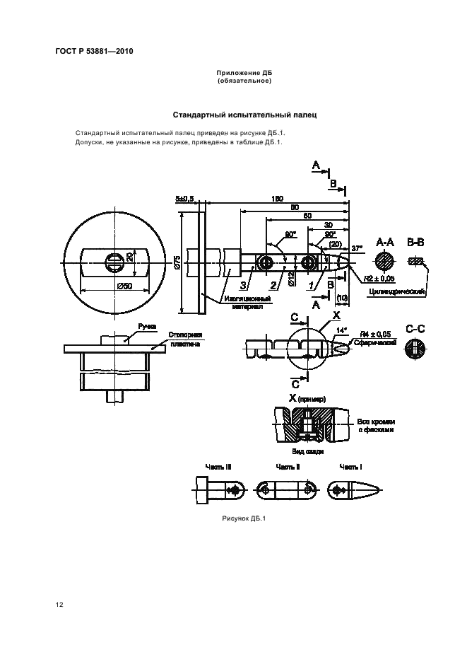
Лампы со встроенными пускорегулирующими аппаратами для общего освещения. Требования безопасности

Обозначение:ГОСТ Р 53881-2010
Текущий статус документа: действующий
Название документа рус.:Лампы со встроенными пускорегулирующими аппаратами для общего освещения. Требования безопасности
Название документа англ.:Self-ballasted lamps for general lighting services. Safety requirements
Дата актуализации текста:01.12.2013
Дата издания:08.06.2011
Дата введения:30.06.2011
Дата последнего изменения:16.10.2013
Дата окончания срока действия:01.01.2014
Область применения:Настоящий стандарт распространяется на трубчатые люминесцентные лампы со встроенными пускорегулирующими аппаратами и другие газоразрядные лампы с встроенными средствами для контроля зажигания и стабильной работы, предназначенные для бытового и аналогичного общего освещения, номинальной мощностью до 60 Вт включительно и номинальным напряжением от 100 до 250 В, и устанавливает требования безопасности и взаимозаменяемости ламп, а также методы испытаний
Список изменений:№0 от 01.01.2014 (рег. 29.11.2012) «Текстовое изменение; Изменено заглавие»
ГОСТ Р 53881-2010ГОСТ Р 53881-2010ГОСТ Р 53881-2010ГОСТ Р 53881-2010ГОСТ Р 53881-2010ГОСТ Р 53881-2010ГОСТ Р 53881-2010ГОСТ Р 53881-2010ГОСТ Р 53881-2010ГОСТ Р 53881-2010ГОСТ Р 53881-2010ГОСТ Р 53881-2010ГОСТ Р 53881-2010ГОСТ Р 53881-2010ГОСТ Р 53881-2010ГОСТ Р 53881-2010ГОСТ Р 53881-2010ГОСТ Р 53881-2010ГОСТ Р 53881-2010ГОСТ Р 53881-2010ГОСТ Р 53881-2010ГОСТ Р 53881-2010ГОСТ Р 53881-2010ГОСТ Р 53881-2010
 




ГОСТЫ, СТРОИТЕЛЬНЫЕ и ТЕХНИЧЕСКИЕ НОРМАТИВЫ.
Некоммерческая онлайн система, содержащая все Российские Госты, национальные Стандарты и нормативы.
В Системе содержится более 150000 файлов нормативно-технической документации, действующей на территории РФ.
Система предназначена для широкого круга инженерно-технических специалистов.

Рейтинг@Mail.ru Яндекс цитирования

Copyright © www.gostrf.com, 2008 - 2026